LEMON Manuals
: Even more car manuals for everyone: 1960-2025
Home
>>
Dodge and Ram
>>
1998
>>
Viper GTS-R
>>
Repair and Diagnosis
>>
External Pages
>>
Different car
>>
Section 3 (Body Control Computer)
>>
Wiring Diagrams
>>
Electronic Entry Module System
April 5, 2026:
LEMON Manuals is launched!
Read the announcement.
Electronic Entry Module System
WARNING:
This page is about a different car, the 2001 Dodge Viper and 2000 Dodge Viper. However, it is still accessible from the selected car via links, so may be relevant.
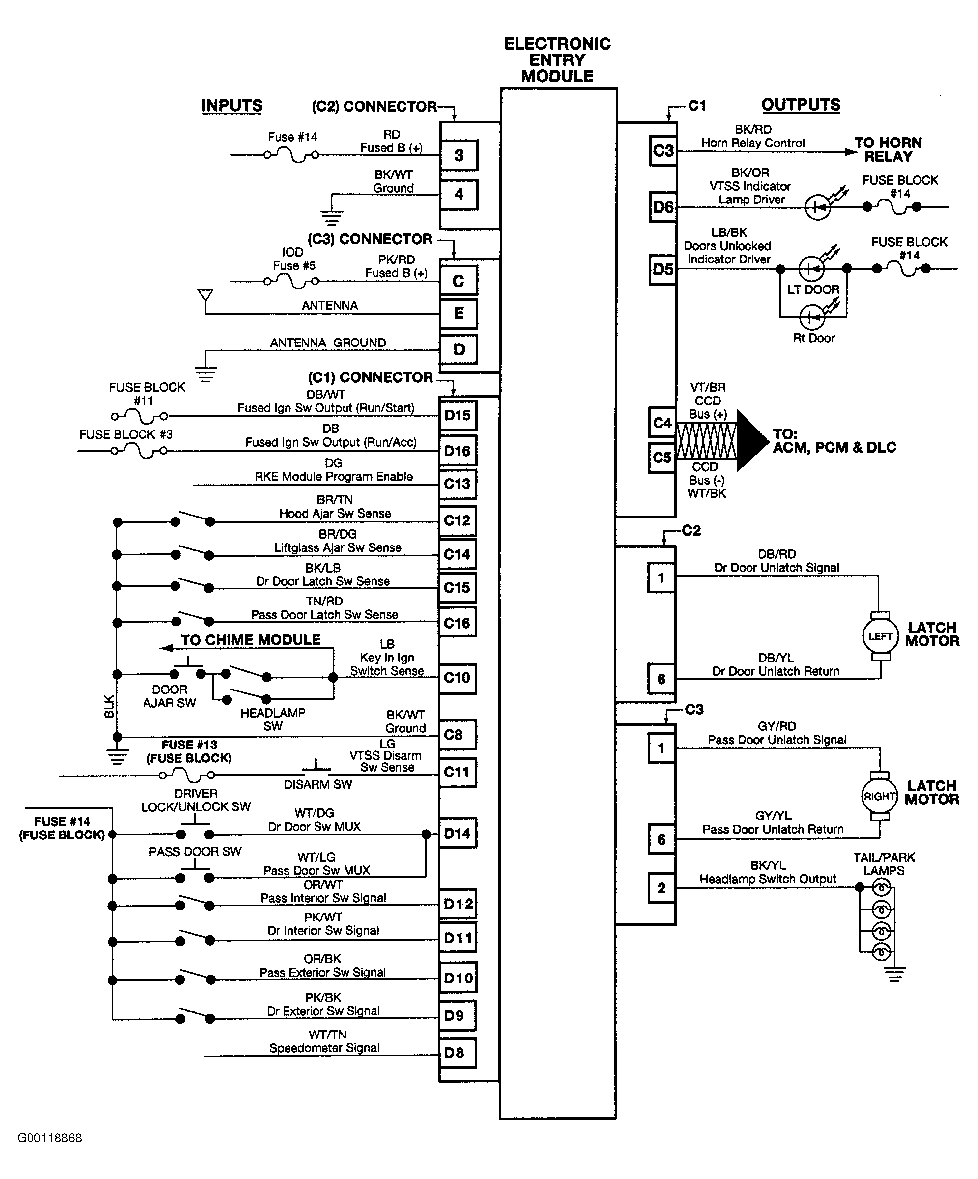
Fig 1: Electronic Entry Module System Wiring Diagram
Courtesy of DAIMLERCHRYSLER CORP.