LEMON Manuals: Even more car manuals for everyone: 1960-2025
Home >> Dodge and Ram >> 2004 >> Sprinter 2500 L5-2.7L DSL Turbo >> Repair and Diagnosis >> Powertrain Management >> Computers and Control Systems >> Relays and Modules - Computers and Control Systems >> Body Control Module >> Diagrams >> Electrical Diagrams >> System Schematics
April 5, 2026: LEMON Manuals is launched! Read the announcement.

System Schematics

Airbag System:




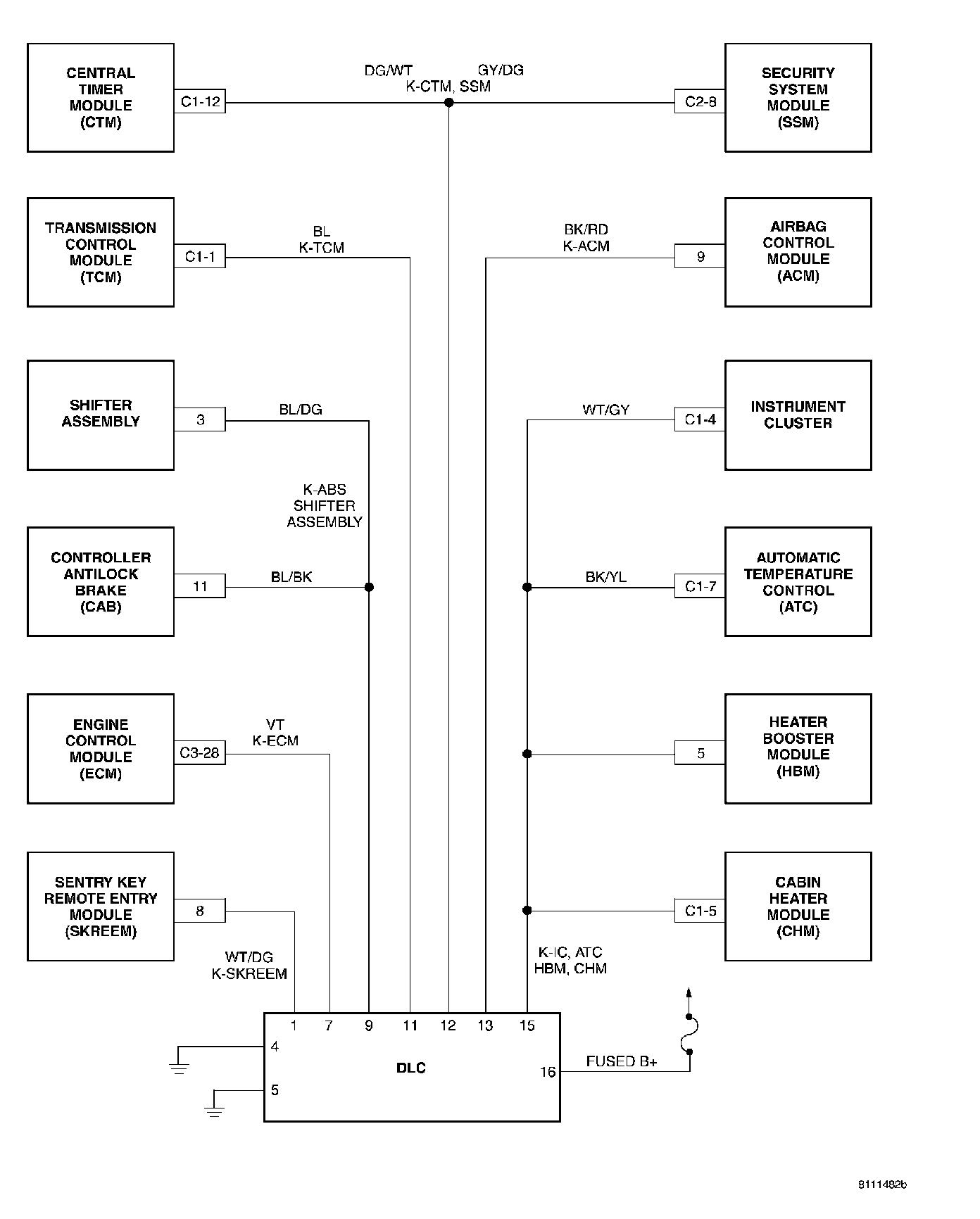
Communication K-Lines:




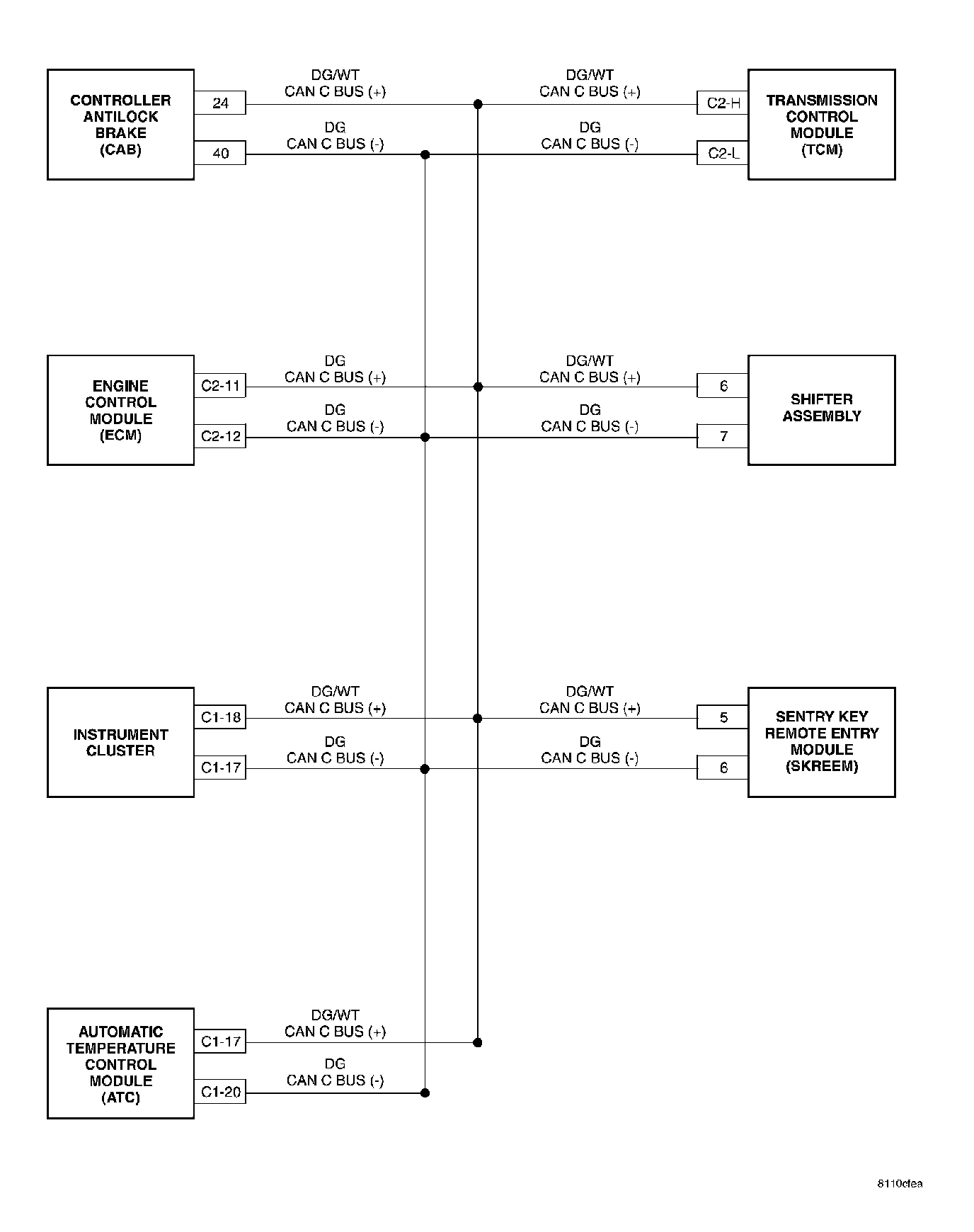
CAN BUS NETWORK:




Automatic Temperature Control (ATC):




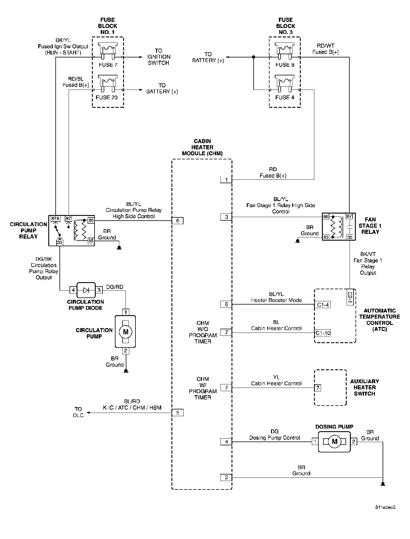
Cabin Heater Module (CHM):




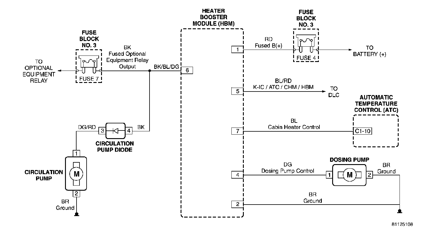
Heater Booster Module (HBM):




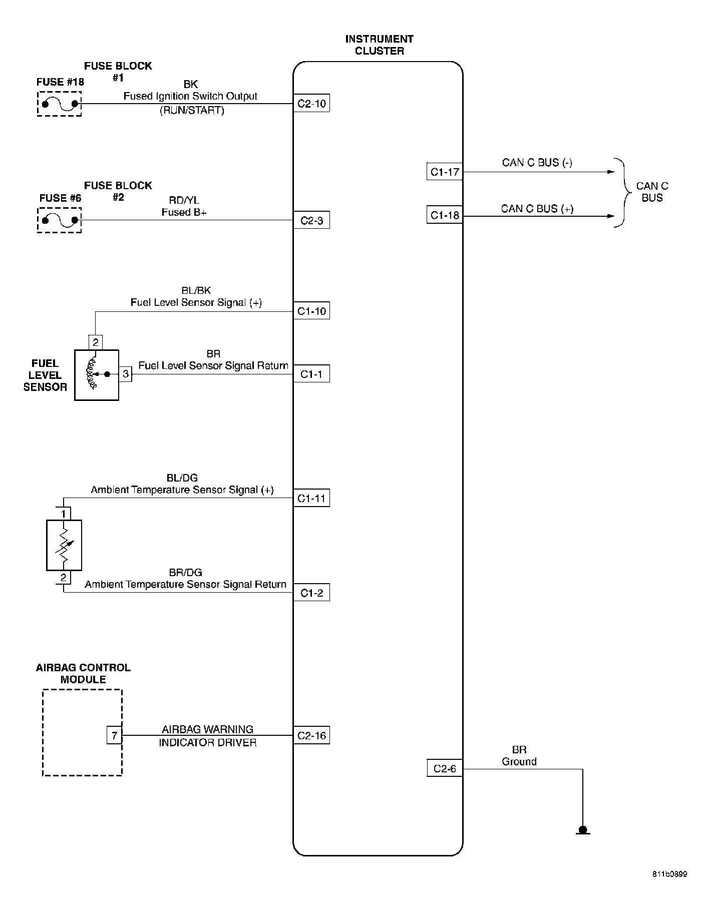
Instrument Cluster:




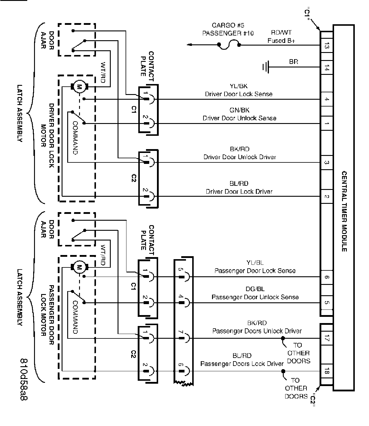
Front Doors:




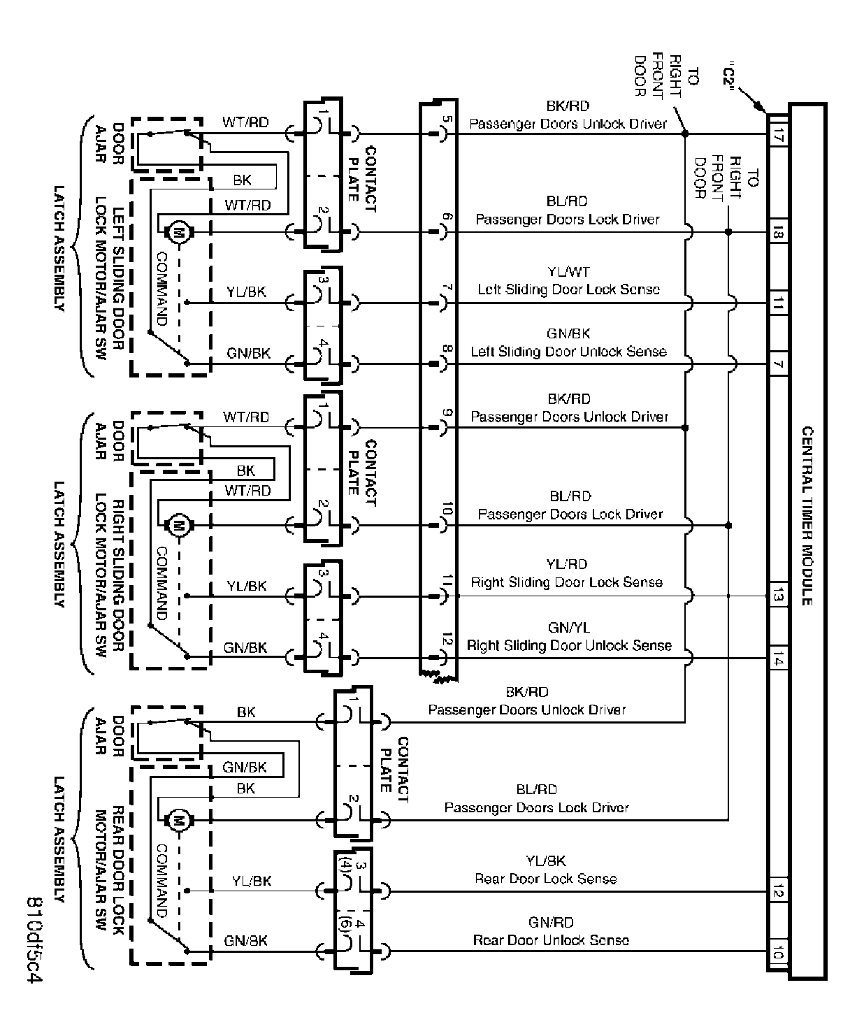
Sliding And Rear Doors:




Switch And Miscellaneous Circuits:




Vehicle Theft Security System: