LEMON Manuals: Even more car manuals for everyone: 1960-2025
Home >> Dodge and Ram >> 2019 >> ProMaster 1500 >> Repair and Diagnosis >> Engine Performance >> System >> DRIVEABILITY - Non-DTC Based Diagnostics >> Diagnosis And Testing >> Checking The Pcm Power And Ground Circuits >> Notes
April 5, 2026: LEMON Manuals is launched! Read the announcement.

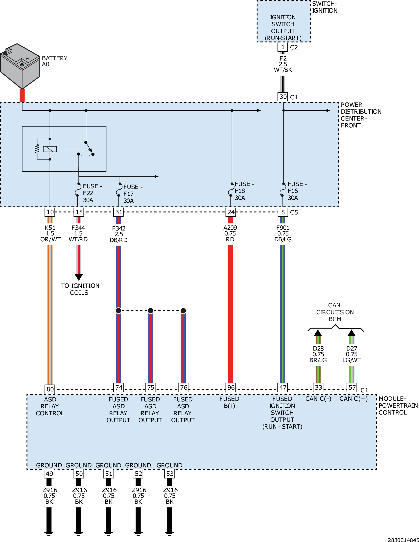
Checking The Pcm Power And Ground Circuits: Notes

GC0161489Courtesy of CHRYSLER GROUP, LLC