LEMON Manuals: Even more car manuals for everyone: 1960-2025
Home >> Eagle >> 1993 >> Vision V6-201 3.3L >> Repair and Diagnosis >> Starting and Charging >> Charging System >> Alternator >> Testing and Inspection >> Output Current Test
April 5, 2026: LEMON Manuals is launched! Read the announcement.

Output Current Test


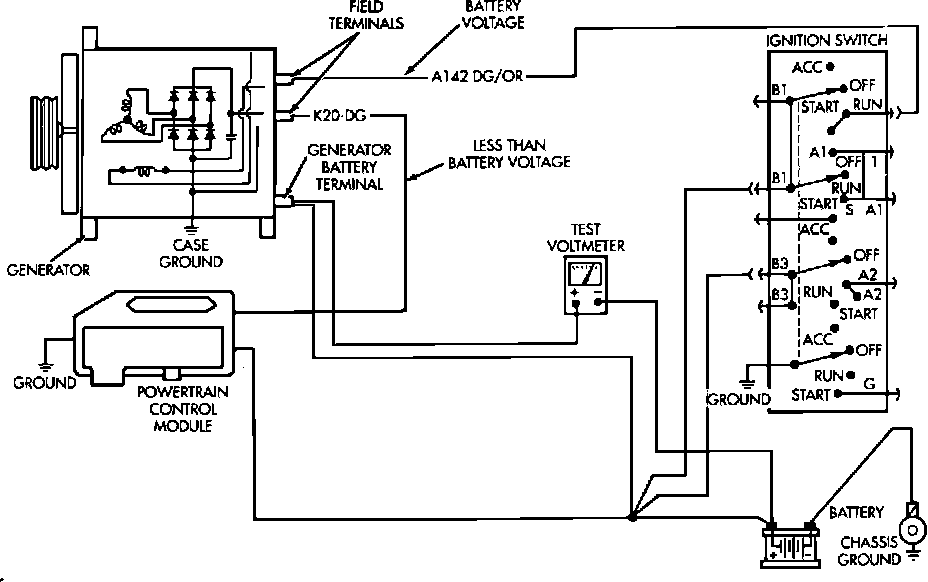
Fig. 3 - Output Voltage Test:





1. Ensure battery is fully charged.
2. Connect voltmeter leads across battery terminals as shown.
3. Record base voltage with all electrical components and ignition switch in Off position.
4. Place transaxle in park position and apply parking brake.
5. Start engine.
6. With engine at 1800 RPM and no other electrical loads, battery voltage should not be more than 2.7 volts above base voltage. If voltage is not as specified, perform on-board diagnostics procedures for overcharging.
7. Record battery voltage with engine at 2400 RPM, blower motor on high speed and headlamps on high beam. Battery voltage should be a minimum of .4 volts above base voltage. If voltage is not as specified, perform on-board diagnostics procedures for inadequate/low charging.