LEMON Manuals: Even more car manuals for everyone: 1960-2025
Home >> Ford >> 1974 >> Thunderbird >> Repair and Diagnosis >> Body & Frame >> Windows >> Electric Window Controls >> Testing >> Power Window Single Switch
April 5, 2026: LEMON Manuals is launched! Read the announcement.

Power Window Single Switch

Torino, Montego and Cougar two-door models use two single switches as a master switch instead of the multiple master switch. Tests all single switches with a self powered test light or ohmmeter as follows:

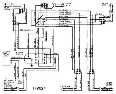
Fig 1: Ford & Mercury Power Window Wiring
G09328757Courtesy of FORD MOTOR CO.
Fig 2: Power Window Single Switch Pin Connections & Numbers
G09328758Courtesy of FORD MOTOR CO.
  1. With switch removed from door and in neutral position, there should be no continuity between terminals 1 & 3, 2 & 5 and 4 & 6 (see illustration).
  2. With switch toggle pushed downward, there should be continuity between terminals 2, 4 & 5, and 1 & 3. Terminal 6 should be disconnected from all other terminals.
  3. With switch toggle pushed upward, there should be continuity between terminals 2, 3 & 5, and 4 & 6. Terminal 1 should be disconnected from all other terminals. If switch does not function properly, replace switch.