LEMON Manuals: Even more car manuals for everyone: 1960-2025
Home >> Ford >> 1992 >> Probe LX, Automatic >> Repair and Diagnosis (Single Page) >> Engine Performance >> System >> Engine Controls - Tests W/Codes - EEC-IV >> Circuit Tests >> Circuit Test X - Integral Relay Control Module (IRCM) >> Diagnostic Aids
April 5, 2026: LEMON Manuals is launched! Read the announcement.

Diagnostic Aids

Perform this test only when instructed by QUICK TEST or if directed by CIRCUIT TEST C, CIRCUIT TEST DC, CIRCUIT TEST PA or CIRCUIT TEST PB. This test is only intended to diagnose:

To prevent replacing good components, be aware following non-EEC related components or systems may be at fault:

Fig 1: Identifying ECA & IRCM Connectors
G90D14525
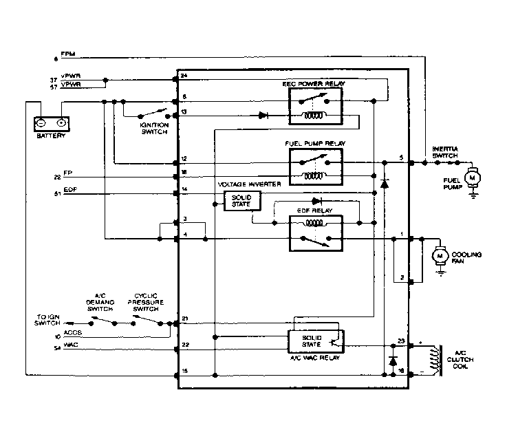
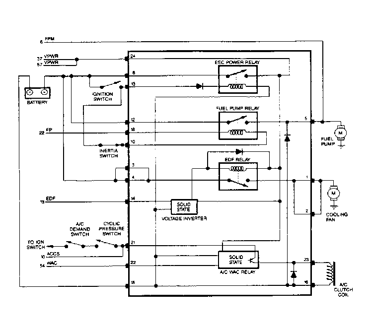
Fig 2: IRCM Circuits (Mustang 2.3L)
G92E03901
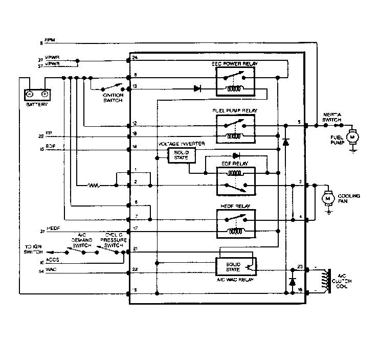
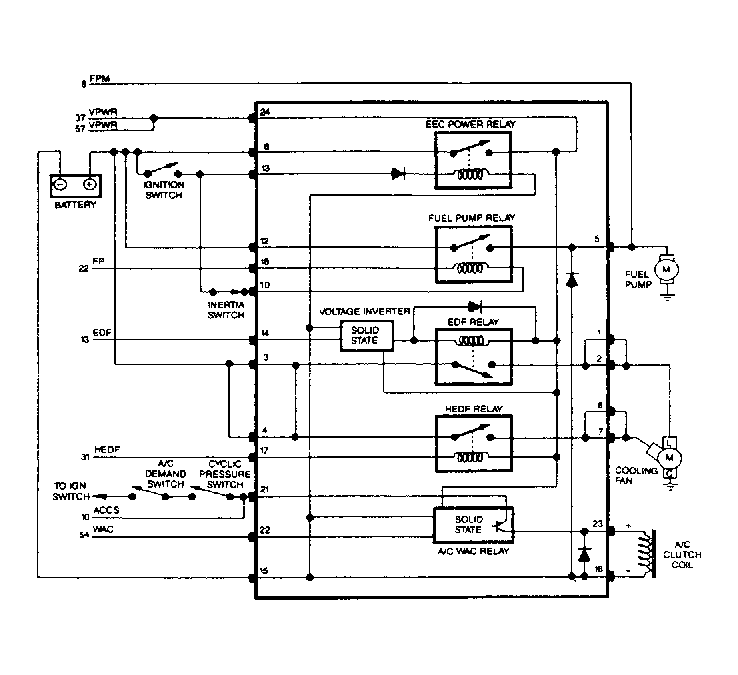
Fig 3: IRCM Circuits (Tempo 2.3L & Topaz 2.3L)
G92G03902
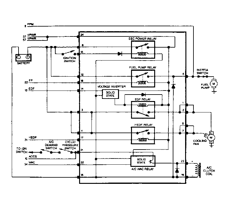
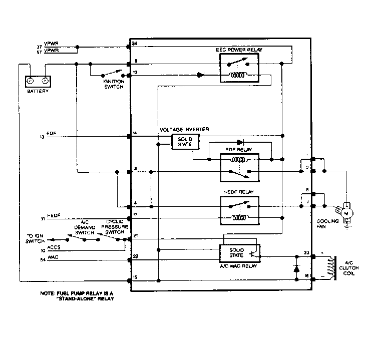
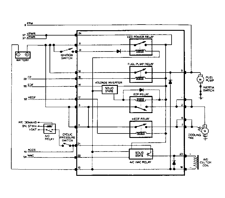
Fig 4: IRCM Circuits (Probe 3.0L)
G92I03903
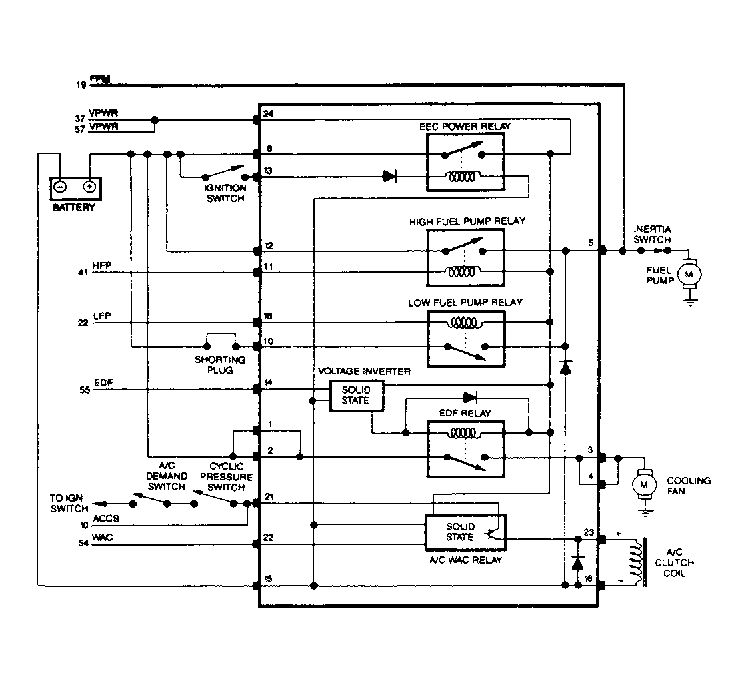
Fig 5: IRCM Circuits (Sable & Taurus - 3.0L except SHO)
G92A03904
Fig 6: IRCM Circuits (Taurus 3.0L SHO)
G92D03905
Fig 7: IRCM Circuits (Tempo 3.0L & Topaz 3.0L)
G92F03906
Fig 8: IRCM Circuits (Continental 3.8, Sable 3.8L & Taurus 3.8L)
G92H03907
Fig 9: IRCM Circuits (Thunderbird 3.8L SC)
G92C03900

1) Check Battery Supply Voltage  With key on engine off (KOEO), set DVOM on 20-volt scale. Measure voltage across battery terminals. If reading is less than 10.5 volts, service or replace discharged battery. If reading is 10.5 volts or more, go to step 2).

2) Check Battery Ground  Turn ignition on. Measure voltage between negative battery terminal and SIG RTN circuit in self-test connector. If reading is less than .5 volt, go to step 6). If reading is .5 volt or more, go to step 3).

3) Isolate Ground Fault  Turn ignition off. Disconnect ECA 60-pin connector. Inspect wiring, and repair if damaged. Install breakout box, and connect ECA. Turn ignition on (engine off). Set DVOM on 20-volt scale. Measure voltage between negative battery terminal and test pins No. 40 and 60. If each voltage reading is .5 volt or more, repair open ground circuit. Remove breakout box, and repeat QUICK TEST  . If both readings are less than .5 volt, go to step 4).

4) ECA Ground Fault Isolation  Ensure ignition is off. Leave breakout box installed with ECA connected. Set DVOM on 200-ohm scale. Measure resistance between test pin No. 46 and test pins No. 40 and 60. If each resistance is 5 ohms or more, replace ECA. Remove breakout box, and repeat QUICK TEST  . If both readings are less than 5 ohms, go to step 5).

5) Check Continuity Of SIG RTN Circuit  Turn ignition off. With breakout box and ECA disconnected, set DVOM on 200-ohm scale. Measure resistance between test pin No. 46 and SIG RTN circuit at self-test connector. If reading is less than 5 ohms, system is okay. Remove breakout box, and reconnect ECA. Repeat QUICK TEST  . If reading is 5 ohms or more, repair open SIG RTN circuit. Remove breakout box, and reconnect all components. Repeat QUICK TEST.

6) Measure Voltage & Ground To IRCM  Turn ignition off, and disconnect IRCM. Set DVOM on 20-volt scale. Measure voltage between pins No. 8 and 15 at IRCM wiring harness connector. If voltage is more than 10.5 volts, go to step 7). If voltage is 10.5 volts or less, go to step 9).

7) Check Key Power To IRCM  With ignition off, disconnect IRCM and set DVOM on 20-volt scale. Turn ignition on. Measure voltage between pins No. 13 (+) and 15 (-) at IRCM wiring harness connector. If reading is less than 10.5 volts, repair open between pin No. 13 and ignition switch. Reconnect IRCM, and repeat QUICK TEST  . If reading is 10.5 volts or more, go to step 8).

8) Check Continuity Of VPWR Circuit  Turn ignition off. Disconnect IRCM and ECA 60-pin connector. Inspect wiring, and repair if damaged. Install breakout box, leaving ECA disconnected. Set DVOM on 200-ohm scale. Measure resistance between test pins No. 37 and 57 at breakout box to pin No. 24 at IRCM wiring harness connector. If reading is 5 ohms or more, repair open in VPWR circuit. Remove breakout box. Reconnect IRCM, and repeat QUICK TEST  . If reading is less than 5 ohms, replace IRCM. Remove breakout box, and reconnect all components. Repeat QUICK TEST.

9) Check Continuity Of Power Ground To IRCM  With ignition off and IRCM disconnected, set DVOM on 200-ohm scale. Measure resistance between IRCM harness connector pin No. 15 and negative battery terminal. If resistance is 5 ohms or more, repair open in ground circuit to IRCM harness connector pin No. 15. Remove breakout box, and reconnect all components. Repeat QUICK TEST  . If reading is less than 5 ohms, repair open in battery positive to pin No. 8 of IRCM harness connector. Reconnect IRCM, and repeat QUICK TEST.

NOTE: A break in step numbering sequence occurs at this point. Procedure skips from step 9) to step 12). No test procedures have been omitted.

12) Code 556 Or 557: Check Continuity Of Fuel Pump Circuit  Codes indicate voltage output for high or low fuel pump circuit did not change when activated during KOEO SELF-TEST  .

Possible causes for this fault are:

Turn ignition off. Disconnect ECA 60-pin connector. Inspect wiring, and repair if damaged. Install breakout box, leaving ECA disconnected. Disconnect IRCM, and set DVOM on 200-ohm scale. Perform appropriate procedure listed as follows:

If resistance is 5 ohms or more, repair open in fuel pump circuit. Remove breakout box. Reconnect all components, and repeat QUICK TEST  . If reading is less than 5 ohms, go to step 13).

13) Check Fuel Pump Circuit For Shorts To Power & Ground  With ignition off, install breakout box. Disconnect ECA and IRCM. Set DVOM on 200-k/ohm scale. Perform following test as appropriate:

If all readings are 10,000 ohms or more, go to step 14). If any reading is less than 10,000 ohms, repair fuel pump short circuit to power or ground. Remove breakout box, and reconnect all components. Repeat QUICK TEST  . If Code 557 or 556 is still present, go to step 14).

14) Check Fuel Pump Relay Coil Resistance  Turn ignition off. Disconnect IRCM, and set DVOM on 200-ohm scale. Disconnect ECA, and install breakout box.

If resistance is 65-120 ohms for Tempo and Topaz, go to step 15). If resistance is 65-120 ohms for all models except Tempo and Topaz, replace ECA. Remove breakout box, and reconnect all components. Repeat QUICK TEST  . If resistance is not 65-100 ohms, replace IRCM. Remove breakout box, and reconnect all components. Repeat QUICK TEST.

15) No Fan Operation  Turn ignition off. Disconnect IRCM, and set DVOM on 20-volt scale. Measure voltage between IRCM wiring harness connector pin No. 10 and negative battery terminal. If voltage is more than 10.5 volts, replace ECA. If voltage is 10.5 volts or less, replace IRCM.

NOTE: A break in step numbering sequence occurs at this point. Procedure skips from step 15) to step 18). No test procedures have been omitted.

18) No Fan Operation  Turn ignition off. Disconnect IRCM, and set DVOM on 20-volt scale. Perform following test as appropriate:

If all readings are 10.5 volts or more, go to step 19). If any reading is less than 10.5 volts, repair open in battery power circuit. Reconnect IRCM, and recheck system operation.

19) Check Fan Motor Operation  Turn ignition off, and disconnect IRCM connector. Perform following test as appropriate:

If cooling fan runs, go to step 20) (3.8L, Sable 3.0L, Taurus 3.0L except SHO and Probe 3.0L) or step 25) (Mustang 2.3L, Taurus 3.0L SHO, Tempo 2.3L & Topaz 2.3L). If cooling fan does not run, go to step 21).

20) Check Fan Motor Operation  Turn ignition off. Disconnect IRCM. Install a jumper between pins No. 3 and 2 at IRCM wiring harness connector. If fan does not run, go to step 23). If fan runs, go to step 25).

21) Check Battery Voltage At Fan With IRCM By-Passed  With ignition off, disconnect cooling fan and IRCM. Perform appropriate test:

Set DVOM on 20-volt scale, and measure voltage at cooling fan harness connector. If reading is less than 8 volts, go to step 22). If reading is 8 volts or more, replace cooling fan motor. Reconnect IRCM, and re-evaluate symptom.

22) Check Cooling Fan Ground Circuit  Turn ignition off. Disconnect cooling fan and IRCM. Perform appropriate test:

Set DVOM on 20-volt scale. Measure voltage between positive terminal at cooling fan harness connector and battery negative terminal. If reading is 8 volts or more, repair open in ground circuit to fan. After repairs, reconnect IRCM and re-evaluate symptom. If reading is less than 8 volts, repair open in POWER-TO-FAN circuit from IRCM wiring harness connector to cooling fan wiring harness connector. Reconnect all components, and recheck system operation.

23) Check Battery Voltage At Fan With IRCM By-Passed  Turn ignition off. Disconnect cooling fan and IRCM. Install a jumper wire between pins No. 2 and 3 at IRCM wiring harness connector. Set DVOM on 20-volt scale. Measure voltage at cooling fan wiring harness connector. If voltage is more than 8 volts, replace fan motor. Reconnect IRCM, and recheck system operation. If voltage is 8 volts or less, repair open circuit in POWER-TO-FAN circuit from pins No. 1 and 2 of IRCM wiring harness connector to cooling fan wiring harness connector. Reconnect all components, and recheck system operation.

NOTE: A break in step numbering sequence occurs at this point. Procedure skips from step 23) to step 25). No test procedures have been omitted.

25) Check Fan Running Mode (Low Speed)  Turn ignition off. Disconnect ECA. Reconnect IRCM. Turn ignition on (engine off). If fan runs, go to step 27) (Mustang 2.3L, Taurus 3.0L SHO, Tempo 2.3L & Topaz 2.3L) or step 26) (all other models). If fan does not run, replace IRCM. Reconnect ECA, and recheck system operation.

26) Check High-Speed Electro Drive Fan (HEDF) Signal To Ground  Turn ignition off. Disconnect ECA 60-pin connector. Inspect wiring, and repair if damaged. Install breakout box, leaving ECA disconnected. Ensure IRCM is connected. Turn ignition on. Perform appropriate test:

If fan speed changes from low to high, go to step 27). If fan speed does not change from low to high, replace IRCM. Remove breakout box, and reconnect ECA. Recheck system operation.

27) Check ECT Sensor  Turn ignition off. With breakout box installed, connect ECA and check engine coolant level. Warm engine to normal operating temperature. Turn ignition off. Disconnect Engine Coolant Temperature (ECT) sensor harness. Set DVOM on 200-k/ohm scale. Measure resistance of ECT sensor. If reading is 1500-2000 ohms, replace ECA. Remove breakout box, and reconnect all components. Recheck system operation. If reading is not 1500-2000 ohms, replace ECT sensor. Remove breakout box. Reconnect all components, and re-evaluate symptom.

NOTE: A break in step numbering sequence occurs at this point. Procedure skips from step 27) to step 30). No test procedures have been omitted.

30) Code 563 Displayed: Check HEDF Relay Resistance  Code 563 indicates failed HEDF circuit. Turn ignition off, and disconnect IRCM. Set DVOM on 200-ohm scale. Measure resistance of IRCM between pins No. 17 and 24. If reading is not 50-100 ohms, replace IRCM and repeat QUICK TEST  . If reading is 50-100 ohms, go to step 31).

31) Check HEDF Circuit Continuity  Turn ignition off. Disconnect ECA 60-pin connector. Inspect wiring, and repair if damaged. Install breakout box, leaving ECA disconnected. Disconnect IRCM connector. Set DVOM on 200-ohm scale. Perform appropriate test:

If reading is 5 ohms or less, go to step 32). If resistance is more than 5 ohms, repair open in HEDF circuit. Remove breakout box, and reconnect all components. Repeat QUICK TEST  .

32) Check HEDF Circuit For Shorts To Ground  With ignition off and breakout box installed, disconnect ECA and IRCM. Set DVOM on 200-k/ohm scale. Perform appropriate test:

If reading is more than 10,000 ohms, go to step 33). If resistance is 10,000 ohms or less, repair short to ground in HEDF circuit. Reconnect components, and repeat QUICK TEST  .

33) Check HEDF Circuit For Short To Power  With ignition off and breakout box installed, disconnect ECA and IRCM. Set DVOM on 200-k/ohm scale. Perform appropriate test:

If resistance is more than 10,000 ohms, replace ECA. Remove breakout box, and reconnect all components. Repeat QUICK TEST  . If reading is 10,000 ohms or less, repair short to power. Remove breakout box, and reconnect all components. Repeat QUICK TEST. If Code 563 is still present, replace ECA and repeat QUICK TEST.

NOTE: A break in step numbering sequence occurs at this point. Procedure skips from step 33) to step 35). No test procedures have been omitted.

35) Low-Speed Fan Always On  Turn ignition off. Disconnect ECA 60-pin connector. Inspect wiring, and repair if damaged. Install breakout box, leaving ECA disconnected. Disconnect IRCM, and set DVOM on 200-ohm scale. Perform appropriate test:

If reading is 5 ohms or less, go to step 36). If resistance is more than 5 ohms, repair open in EDF circuit. Remove breakout box. Reconnect all components, and re-evaluate symptom.

36) Check EDF Circuit For Shorts To Power  With ignition off, install breakout box. Disconnect ECA and IRCM. Set DVOM on 200-k/ohm scale. Perform appropriate test:

If each reading is more than 10,000 ohms, go to step 37). If each resistance is 10,000 ohms or less, repair short to power in EDF circuit, and then go to step 37).

37) EDF Circuit Fault Isolation  With ignition off and breakout box installed, reconnect IRCM. Turn ignition on (engine off). Perform appropriate test:

If cooling fan continues to run, replace IRCM. Remove breakout box, and reconnect components. Recheck system operation. If cooling fan stops running, replace ECA. Remove breakout box, and reconnect all components. Recheck system operation.

NOTE: A break in step numbering sequence occurs at this point. Procedure skips from step 37) to step 40). No test procedures have been omitted.

40) Check HEDF For Short To Power  Turn ignition off. Disconnect IRCM and cooling fan. Set DVOM on 200-k/ohm scale. Perform appropriate test:

If all resistance readings are more than 10,000 ohms, reconnect IRCM and cooling fan. Go to step 41). If readings are 10,000 ohms or less, repair HEDF circuit short to power. Reconnect IRCM, and re-evaluate symptom.

41) Check ECA For Short To Ground  Turn ignition off. Ensure IRCM and cooling fan are connected. Disconnect ECA 60-pin connector. Inspect connector for damaged pins, corrosion and loose wires; repair as necessary. Turn ignition on (engine off). If high-speed cooling fan does not run, replace ECA and re-evaluate symptom. If high-speed cooling fan runs, go to step 42).

42) Check HEDF Circuit For Short To Ground  Turn ignition off. Disconnect IRCM. Install breakout box, leaving ECA disconnected. Set DVOM to 200-k/ohm scale. Perform appropriate test:

If each resistance is more than 10,000 ohms, replace IRCM. Remove breakout box, and re-evaluate symptom. If resistance is 10,000 ohms or less, repair HEDF circuit between IRCM and ECA for short to ground. Remove breakout box, and re-evaluate symptom.

NOTE: A break in step numbering sequence occurs at this point. Procedure skips from step 42) to step 50). No test procedures have been omitted.

50) Check Voltage At A/C Clutch  Disconnect A/C clutch. Turn ignition on (engine off). Set A/C Demand switch to A/C ON position (blower motor switch in ON position for Probe 3.0L). Set DVOM on 20-volt scale, and check voltage at A/C clutch wiring harness connector. If voltage reading is 10.5 volts or more, service A/C compressor and/or system. If voltage is less than 10.5 volts, go to step 51).

51) Check Continuity Of IRCM To A/C Clutch Circuit  Turn ignition off. Disconnect IRCM and A/C clutch. Set DVOM on 200-ohm scale. Measure resistance between IRCM wiring harness connector pin No. 23 and power circuit pin at A/C clutch harness connector. Also measure resistance between IRCM wiring harness connector pin No. 16 and ground circuit at A/C clutch harness connector. If readings are more than 5 ohms, repair open in power or ground circuit of A/C and re-evaluate symptom. If readings are 5 ohms or less, go to step 52).

52) Check For Voltage To ECA  Turn ignition off. Disconnect ECA 60-pin connector. Inspect connector for damaged pins, corrosion and loose wires, and repair as necessary. Install breakout box, leaving ECA disconnected. Disconnect A/C clutch electrical connector. Set DVOM to 20-volt scale. Turn ignition on (engine off). Turn A/C Demand switch to A/C position (blower motor switch in ON position for Probe 3.0L). Measure voltage between test pins No. 10 and 40. If voltage is more than 10.5 volts, go to step 53). If voltage is 10.5 volts or less, go to step 54).

53) Check Continuity Of ACCS Circuit To IRCM  Turn ignition off. Install breakout box. Disconnect ECA and IRCM connectors. Set DVOM on 200-ohm scale. Perform appropriate test:

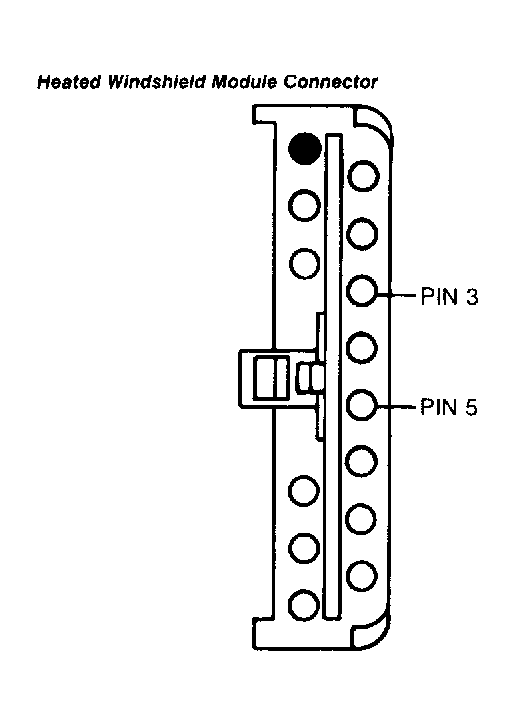
If reading is more than 5 ohms, service open in ACCS circuit. Remove breakout box, and reconnect all components. Re-evaluate symptom. If reading is 5 ohms or less, reconnect heated windshield module (if applicable) and go to step 55).

Fig 10: Heated Windshield Module Connector Terminal ID
G91B09242

54) Check Voltage To Cyclic Pressure Switch  Turn ignition on (engine off). Disconnect cyclic pressure switch. Turn A/C Demand switch to A/C position (blower motor switch in ON position for Probe 3.0L). Set DVOM to 20-volt scale. Measure voltage between cyclic pressure switch connector and battery negative terminal. If voltage is 10.5 volts or more, repair open in ACCS circuit. Remove breakout box, reconnect all components and re-evaluate symptom. If voltage is less than 10.5 volts,EEC-IV system is okay. Remove breakout box, reconnect all components and diagnose A/C system.

55) Check WAC Circuit For Shorts To Ground  Turn ignition off. Leave breakout box installed and ECA disconnected. Disconnect IRCM connector. Set DVOM on 200-k/ohm scale. Measure resistance, between breakout box test pin No. 54 and test pins No. 40 and 46 and battery negative terminal. If all readings are 10,000 ohms or more, go to step 58). If any reading is less than 10,000 ohms, repair short to ground in WAC circuit. Remove breakout box, and reconnect all components. Re-evaluate symptom.

56) Check Continuity In WAC To IRCM Circuit  Turn ignition off. Install breakout box. Disconnect ECA and IRCM. Set DVOM on 200-ohm scale, and measure resistance between breakout box test pin No. 54 and IRCM wiring harness connector pin No. 22. If reading is 5 ohms or less, go to step 57). If reading is more than 5 ohms, repair open in WAC circuit. Remove breakout box, and reconnect all components. Re-evaluate symptom.

57) Check WAC Circuit For Short To Power  Turn ignition off. Leave breakout box installed and ECA disconnected. Disconnect IRCM connector. Set DVOM on 200-k/ohm scale. Measure resistance between test pins No. 54 and 37 and between test pin No. 54 and battery positive terminal. If all readings are 10,000 ohms or more, go to step 58). If any reading is less than 10,000 ohms, repair shorts to power in WAC circuit. Remove breakout box, reconnect all components and go to step 58).

58) Isolate Fault Between ECA & IRCM  Turn ignition off. Leave breakout box installed and ECA disconnected. Connect IRCM and A/C clutch connectors. Place A/C Demand switch to A/C ON position (blower switch in ON position for Probe 3.0L). Perform appropriate test:

Turn ignition on. Set DVOM on 20-volt scale. Disconnect and reconnect jumper several times while observing A/C clutch. If A/C clutch engages and disengages, replace ECA. Remove breakout box, reconnect all components and re-evaluate symptom. If A/C clutch does not engage and disengage, replace IRCM. Remove breakout box, reconnect all components and re-evaluate symptom.

NOTE: A break in step numbering sequence occurs at this point. Procedure skips from step 58) to step 80). No test procedures have been omitted.

80) Code 564: Check EDF Signal To IRCM For Short To Ground  If fan is always on with Code 564, go to step 82). With ignition off, disconnect ECA 60-pin connector. Inspect wiring, and repair if damaged. Install breakout box, leaving ECA disconnected. Disconnect IRCM connector. Set DVOM on 200-k/ohm scale, and perform appropriate test:

If reading is more than 10,000 ohms, go to step 81). If reading is 10,000 ohms or less, repair short to ground in EDF circuit. Reconnect all components, and repeat QUICK TEST  .

81) Check Fan Running Mode  With ignition off and breakout box installed, disconnect ECA and connect IRCM connector. Turn ignition on. If fan runs, replace ECA. Remove breakout box, and reconnect all components. Repeat QUICK TEST  . If fan does not run, replace IRCM. Remove breakout box. Reconnect all components, and repeat QUICK TEST.

82) Fan Always On With Code 564  Turn ignition off. Disconnect ECA 60-pin connector. Inspect connector for damaged pins, corrosion and loose wires. Repair as necessary. Install breakout box, leaving ECA disconnected. Disconnect IRCM connector. Set DVOM on 200-ohm scale, and perform appropriate test:

If reading is 5 ohms or less, go to step 83). If reading is more than 5 ohms, repair open in EDF circuit. Remove breakout box, and reconnect all components. Repeat QUICK TEST  .

83) Check EDF Circuit For Short To Power  Turn ignition off. Install breakout box, leaving ECA disconnected. Disconnect IRCM connector. Set DVOM on 200-k/ohm scale, and perform appropriate test:

If readings are 10,000 ohms or less, repair short to power in EDF circuit. After repairs, go to step 84). If readings are more than 10,000 ohms, go to step 84).

84) Check EDF For Shorts To Ground  Turn ignition off. Install breakout box, leaving ECA disconnected. Connect IRCM to wiring harness connector. Turn ignition on. Using jumper wire, perform appropriate test:

If fan continues to run, replace IRCM. Remove breakout box, and reconnect all components. Repeat QUICK TEST  . If fan does not run, replace ECA. Remove breakout box. Reconnect all components, and repeat QUICK TEST.

NOTE: A break in step numbering sequence occurs at this point. Procedure skips from step 84) to step 90). No test procedures have been omitted.

90) Code 542: Check Inertia Switch  KOEO Code 542 indicates one of following conditions:

Turn ignition off. Locate and disconnect fuel pump inertia switch. Set DVOM on 200-ohm scale. Measure resistance of fuel pump inertia switch terminals "C" and NC. If resistance is 5 ohms or less, reconnect inertia switch and go to step 91). If resistance is more than 5 ohms, replace or reset inertia switch and repeat QUICK TEST  .

91) Ensure Fuel Pump Is Off  Turn ignition off. Listen for fuel pump operation. If pump is on, go to step 92). If pump is off, go to step 93).

92) Check For Closed Fuel Pump Relay  With ignition off, locate and disconnect IRCM. If fuel pump shuts off when IRCM is disconnected, replace IRCM and repeat QUICK TEST  . If pump does not shut off, repair short to power in POWER-TO-PUMP (FPM) circuit. Reconnect IRCM, and repeat QUICK TEST.

93) Check Continuity Of FPM Circuit  With ignition off, disconnect ECA 60-pin connector. Inspect connector for damaged pins, corrosion and loose wires. Repair as necessary. Install breakout box, leaving ECA disconnected. Disconnect IRCM. Set DVOM on 200-ohm scale and measure resistance between FPM circuit at breakout box and pin No. 5 of IRCM wiring harness connector. If resistance is less than 5 ohms, go to step 94). If resistance is 5 ohms or more, repair open circuit. Remove breakout box, and reconnect all components. Rerun QUICK TEST  .

94) Check For Continuity Between FPM Circuit & Ground  With ignition off, install breakout box and leave ECA disconnected. Disconnect IRCM connector. Set DVOM on 200-ohm scale. Measure resistance between FPM circuit at breakout box and battery negative terminal. If resistance is more than 5 ohms, repair fuel pump circuit or replace fuel pump. Repeat QUICK TEST  . If resistance is 5 ohms or less, go to step 95) on dual-HEGO models or replace ECA on all other models. Remove breakout box, reconnect all components and retest system.



Due to internal circuitry of ECA, a short to power in left/front HEGO signal could produce Code 95/542 or 96/543.

95) Check Left/Front HEGO Sensor For Short To Power  Turn ignition off. Set DVOM to 200-k/ohm scale. Disconnect left/front HEGO sensor. Measure resistance between HEGO signal pin and KEY POWER pin at HEGO sensor connector. See Fig 1 . If resistance is 10,000 ohms or more, go to step 96). If resistance is less than 10,000 ohms, replace HEGO sensor and repeat QUICK TEST  .

Fig 1: HEGO Sensor Connector Terminal ID
G91D06956

96) Check HEGO Circuit For Short To Power  Turn ignition off. Set DVOM to 20-volt scale. Disconnect left/front HEGO. Disconnect ECA 60-pin connector, and inspect it for damaged or pushed-out pins, corrosion, loose wires and other damage. Leave ECA disconnected. Turn ignition on, and measure voltage between HEGO signal at HEGO wiring harness connector and chassis ground. See Fig 2 . If voltage is less than 1.0 volt, replace ECA. Reconnect HEGO sensor, and repeat QUICK TEST  . If voltage is 1.0 volt or more, repair short circuit. Reconnect ECA and HEGO sensor. Rerun QUICK TEST  .

Fig 2: HEGO Sensor Wiring Harness Connector Terminal ID
G91F06957
NOTE: A break in step numbering sequence occurs at this point. Procedure skips from step 96) to step 100). No test procedures have been omitted.

100) Code 543: Check POWER-TO-PUMP Circuit Continuity  Code indicates no power is supplied to fuel pump when pump is activated. Turn ignition off. Disconnect ECA 60-pin connector. Inspect connector for damaged pins, corrosion and loose wires. Repair as necessary. Install breakout box, leaving ECA disconnected. Disconnect IRCM. Set DVOM on 200-ohm scale. Measure resistance between FPM circuit at breakout box and pin No. 5 at IRCM wiring harness connector. If resistance is less than 5 ohms, go to step 101). If resistance is 5 ohms or more, repair open in POWER-TO-PUMP circuit between FPM splice and IRCM. Remove breakout box, and reconnect all components. Rerun QUICK TEST  .

101) Check Fuel Pump Operation  With ignition off, disconnect ECA 60-pin connector. Install breakout box. Connect ECA to breakout box. Reconnect IRCM. Set DVOM on 20-volt scale. Connect DVOM between FPM circuit and test pin No. 40 at breakout box. Observe DVOM and turn ignition switch to ON position. If voltage is more than 9.8 volts for about one second after key is turned on, replace ECA. Remove breakout box and repeat QUICK TEST  . If voltage is not as specified, go to step 103).

102) Code 524: Check Low Fuel Pump Relay Power Circuit  Code indicates low fuel pump is not receiving correct voltage through circuit. Turn ignition off. Disconnect IRCM. Set DVOM on 200-ohm scale. Measure resistance between pin No. 10 at IRCM wiring harness connector and battery positive terminal. If resistance is less than 5 ohms, go to step 100). If resistance is 5 ohms or more, repair low fuel pump circuit. Ensure circuit shorting plug is connected. Reconnect IRCM, and repeat QUICK TEST  .

103) Check Power To IRCM  Turn ignition off. Disconnect IRCM connector. Set DVOM to 20-volt scale. Measure voltage between pin No. 12 of IRCM wiring harness connector and battery negative terminal. If voltage is more than 10.5 volts, replace IRCM. Remove breakout box, reconnect all components and repeat QUICK TEST  . If voltage is 10.5 volts or less, repair open circuit in POWER-TO-IRCM circuit. Clear codes, and repeat QUICK TEST.

NOTE: A break in step numbering sequence occurs at this point. Procedure skips from step 103) to step 105). No test procedures have been omitted.

105) Continuous Memory Code 542: Check EEC-IV Harness  Continuous Memory Code 542 indicates one of following intermittent conditions has occurred:

Start engine. Check for engine stall and stumble and listen for fuel pump shutting off while performing following:

Turn ignition off. Inspect fuel pump electrical connector and fuel pump ground for corrosion, damaged pins and other damage. If fault is found or indicated, isolate fault and repair as necessary. Clear codes, and repeat QUICK TEST  . If fault is not indicated or found, go to step 106).

106) Check FPM Circuit  Turn ignition off. Disconnect ECA 60-pin connector. Inspect connector for damaged pins, corrosion and loose wires; repair as necessary. Install breakout box, leaving ECA disconnected. Connect test light between FPM circuit and test pin No. 37. Turn ignition on. Observe test light for indication of fault while shaking and bending circuit between ECA and splice in POWER-TO-PUMP circuit. If fault is indicated, isolate and repair as necessary. Remove breakout box, and reconnect all components. Clear codes, and repeat QUICK TEST  . If no fault found, problem cannot be duplicated or identified at this time. Clear codes, and repeat QUICK TEST  .

NOTE: A break in step numbering sequence occurs at this point. Procedure skips from step 106) to step 110). No test procedures have been omitted.

110) Code 524 Or 543: Check For Code 557 Or 556  If Continuous Memory Code 557 or Code 556 is also present, go to step 112). If codes are not present, go to step 111).

111) Check EEC-IV Harness  Continuous Memory Code 542 or 543, without Continuous Memory Code 557 or 556, indicates one of following intermittent conditions has occurred:

Start engine. Check for engine stall and stumble and fuel pump shutting off while performing following:

Turn ignition off. Inspect IRCM 24-pin connectors for corrosion, damaged pins and other damage. If fault is indicated, isolate and repair as necessary. Clear codes, and repeat QUICK TEST  . If fault is not indicated, fault cannot be duplicated or identified at this time. Clear codes, and repeat QUICK TEST  .

112) Code 556 Or 557: Check EEC-IV Harness  Continuous Memory Code 556 or 557 indicates one of following intermittent conditions has occurred:

Start engine. Check for engine stall or stumble and fuel pump shutting off while performing one of following:

Turn ignition off. Inspect ECA 60-pin connector and IRCM 24-pin connector for corrosion, damaged pins and other damage. If fault is indicated, isolate and repair as necessary. Clear codes, and repeat QUICK TEST  . If fault is not indicated, problem fault cannot be duplicated or identified at this time. Clear codes, and repeat QUICK TEST.