LEMON Manuals: Even more car manuals for everyone: 1960-2025
Home >> Ford >> 1995 >> Windstar V6-232 3.8L >> Repair and Diagnosis >> Powertrain Management >> Computers and Control Systems >> Integrated Control Relay Module >> Diagrams >> Electrical Diagrams >> Constant Control Relay Module (CCRM) Wiring Diagram
April 5, 2026: LEMON Manuals is launched! Read the announcement.

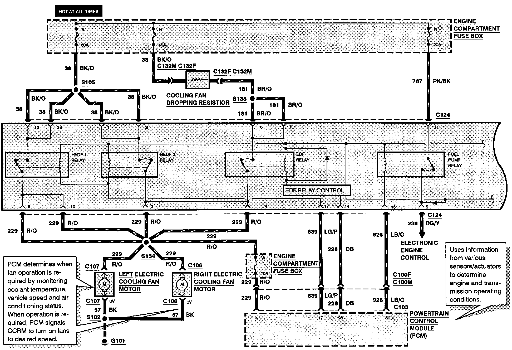
Constant Control Relay Module (CCRM) Wiring Diagram



The wiring for the Constant Control Relay Module is included in each system that the module effects, the cooling fan system is included here for your reference. The Internal Schematic is also available. Constant Control Relay Module (CCRM) Internal Schematic


Cooling Fans (Part 1 Of 2):





Cooling Fans (Part 2 Of 2):