LEMON Manuals: Even more car manuals for everyone: 1960-2025
Home >> Ford >> 1995 >> Windstar V6-232 3.8L >> Repair and Diagnosis >> Powertrain Management >> Computers and Control Systems >> Relays and Modules - Computers and Control Systems >> Integrated Control Relay Module >> Diagrams >> Electrical Diagrams >> Constant Control Relay Module (CCRM) Internal Schematic
April 5, 2026: LEMON Manuals is launched! Read the announcement.

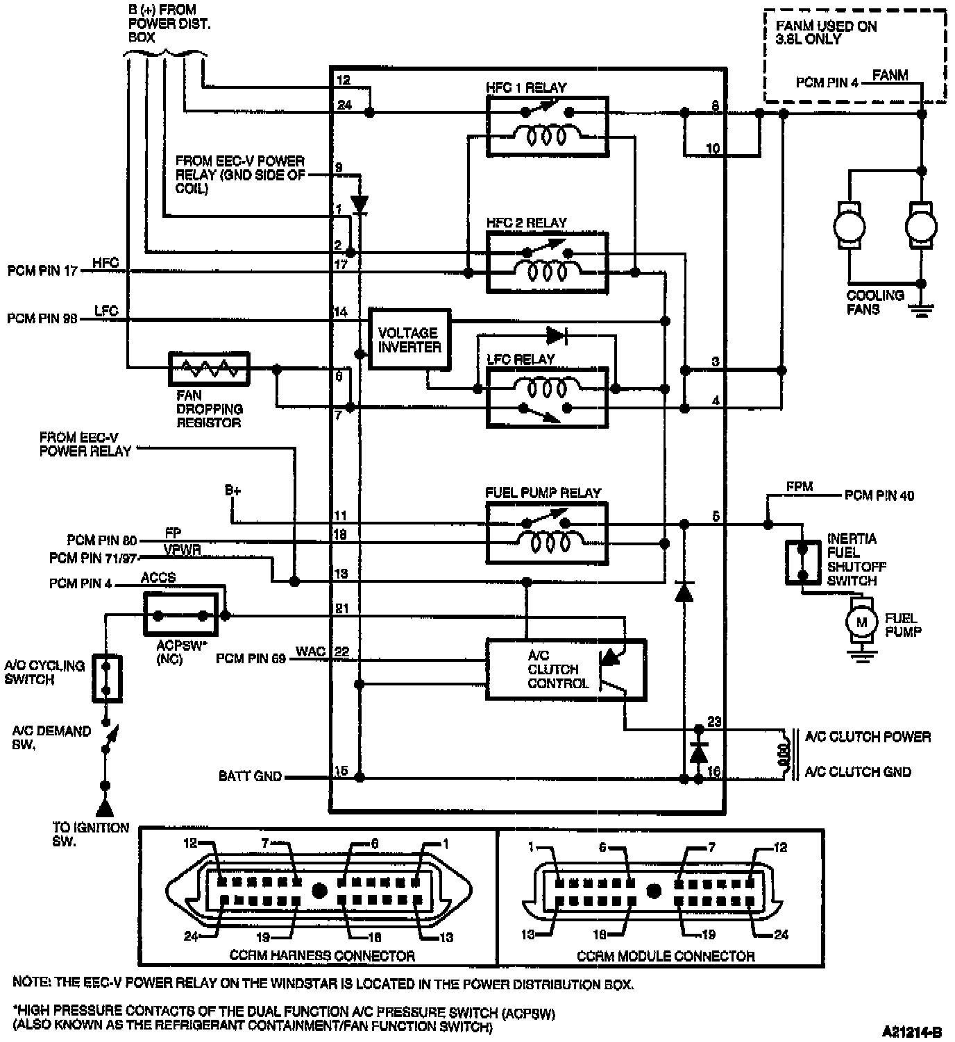
Constant Control Relay Module (CCRM) Internal Schematic