LEMON Manuals: Even more car manuals for everyone: 1960-2025
Home >> Ford >> 2000 >> Excursion 2WD V10-6.8L VIN S >> Repair and Diagnosis >> Powertrain Management >> Computers and Control Systems >> Testing and Inspection >> Pinpoint Tests >> Test X: Constant Control Relay Module (CCRM)
April 5, 2026: LEMON Manuals is launched! Read the announcement.

Test X: Constant Control Relay Module (CCRM)




NOTE
This Pinpoint Test is intended to diagnose the following:
- Constant Control Relay Module (CCRM)
- Harness Circuits: B+, FC, LFC, HFC, ACCS, WAC, VPWR (TO CCRM), A/C Clutch PWR, (Low/High) Fan PWR,GND
- Powertrain Control Module (PCM)

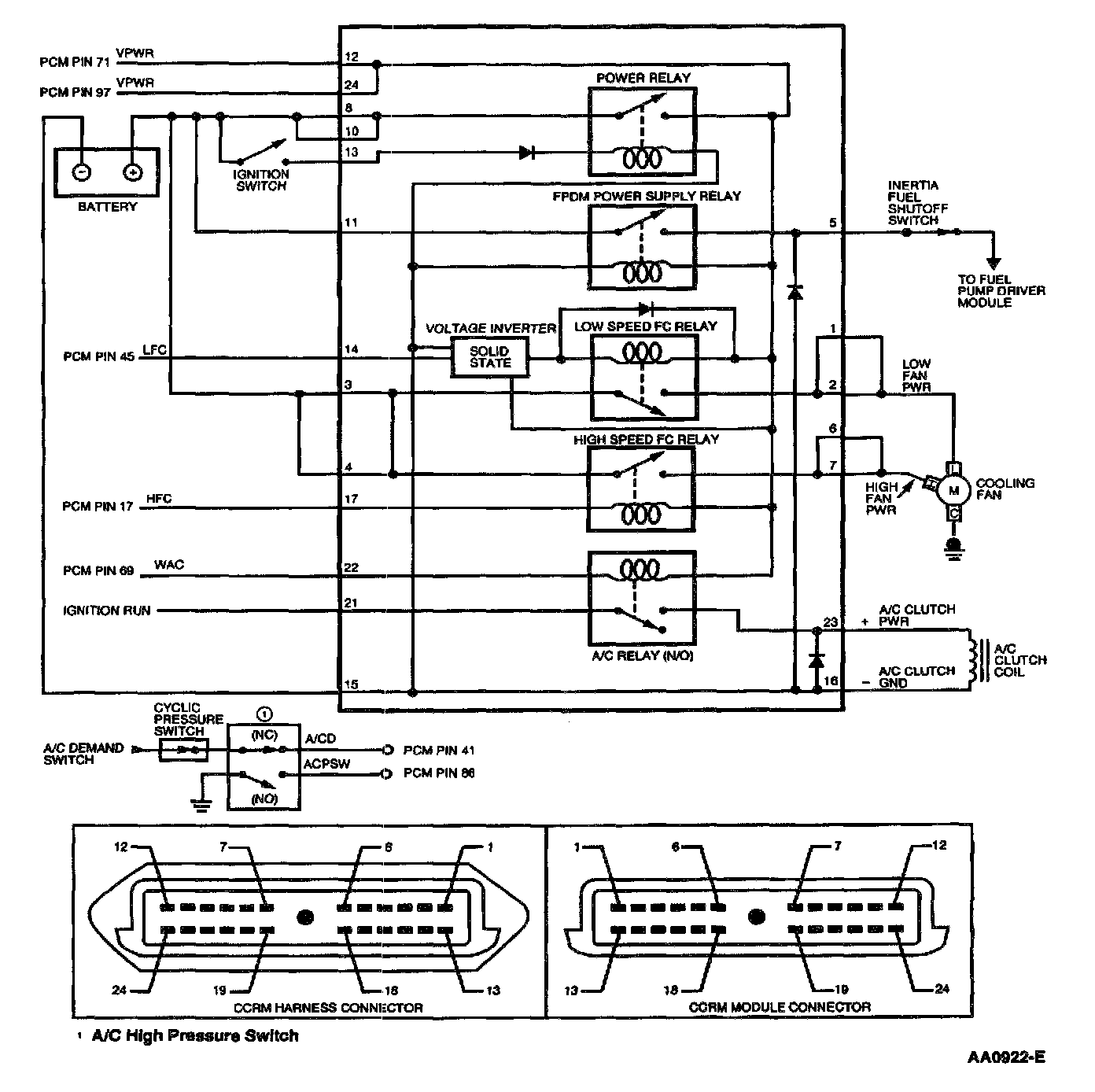
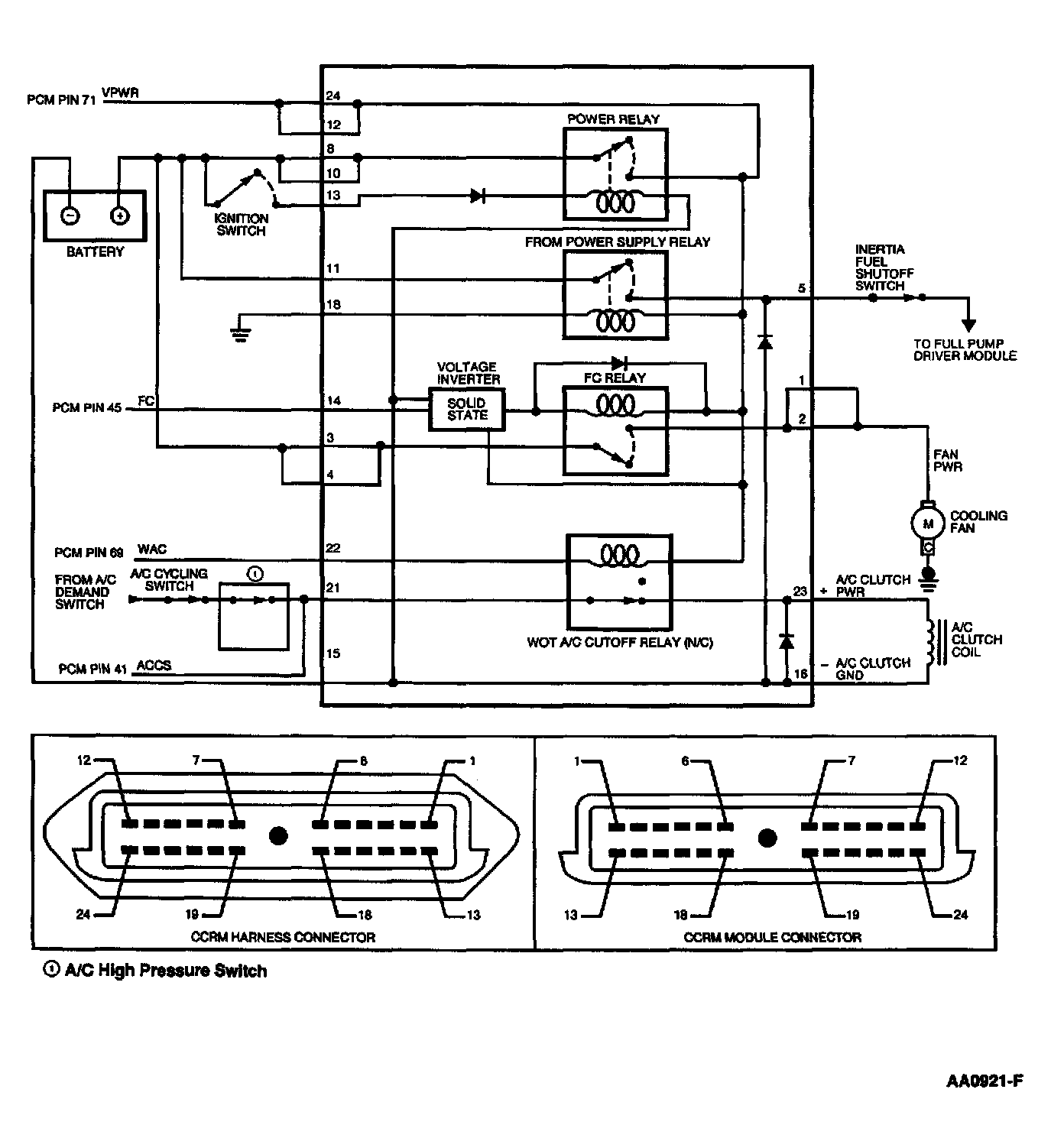
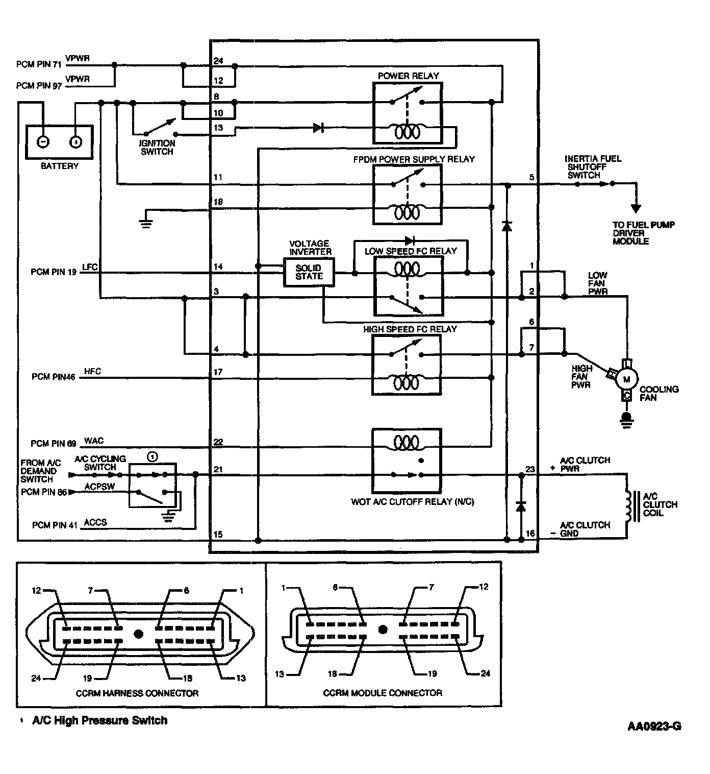
Pinpoint Test Schematics and Connectors

Escort (CCRM System):





3.8L Mustang (CCRM) System):





4.6L Mustang (CCRM System):






Pinpoint Tests