LEMON Manuals: Even more car manuals for everyone: 1960-2025
Home >> Ford >> 2000 >> Focus LX, Automatic >> Repair and Diagnosis >> Accessories & Equipment >> Communication Devices >> Module Communications Network >> Symptom Tests >> Test G: Restraint Control Module Does Not Respond To Scan Tool
April 5, 2026: LEMON Manuals is launched! Read the announcement.

Test G: Restraint Control Module Does Not Respond To Scan Tool

NOTE: Restraint Control Module (RCM) may also be referred to as Electronic Crash Sensor (ECS) or Air Bag Diagnostic Monitor (ADM).
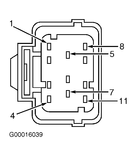
  1. Turn ignition switch to LOCK position. Disconnect RCM harness connector C424. Inspect connector for loose, damaged or corroded terminals. Repair as necessary. If connector is okay, measure resistance between RCM harness connector C424 terminal No. 7 (White/Red wire) and DLC terminal No. 7 (White/Black wire). See Figure and Fig 1 . If resistance is less than 5 ohms, go to step  3 . If resistance is 5 ohms or more, go to next step.
  2. Repair circuit between RCM and DLC. See WIRING DIAGRAMS  . Repeat data link diagnostic test. See DATA LINK DIAGNOSTIC TEST  under SELF-DIAGNOSTIC SYSTEM.
  3. Reconnect all harness connectors and retest system. If symptom still exists, replace RCM and repeat data link diagnostic test. See DATA LINK DIAGNOSTIC TEST  under SELF-DIAGNOSTIC SYSTEM. If symptom does not exist, system is okay at this time. Fault may be intermittent. Clear DTCs and repeat self-test.
Fig 1: Identifying Restraint Control Module Harness Connector C424 Terminals
G00016039Courtesy of FORD MOTOR CO.