LEMON Manuals: Even more car manuals for everyone: 1960-2025
Home >> Ford >> 2001 >> Excursion 2WD V10-6.8L VIN S >> Repair and Diagnosis >> Diagrams >> Electrical Diagrams >> General Module
April 5, 2026: LEMON Manuals is launched! Read the announcement.

General Module



Generic Electronic Module (GEM)

Diagram 59-1:






Diagram 59-2:






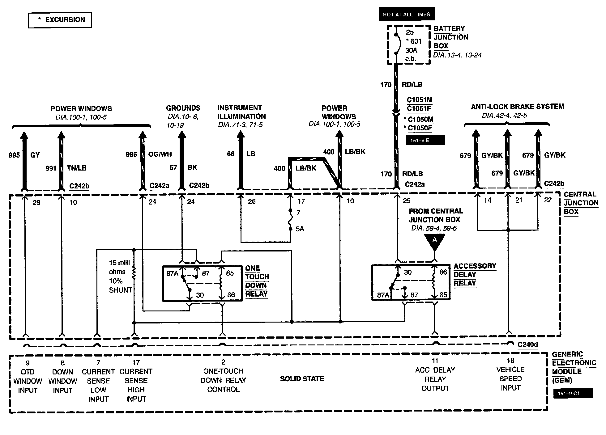
Diagram 59-4:






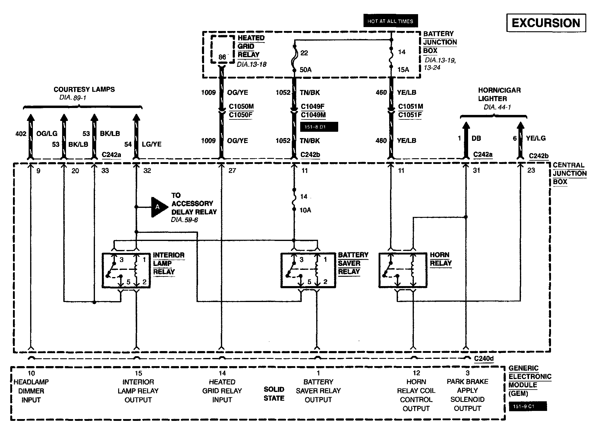
Diagram 59-6:






Diagram 59-7:






Diagram 59-8: