LEMON Manuals: Even more car manuals for everyone: 1960-2025
Home >> Ford >> 2002 >> Excursion 4WD V10-6.8L >> Repair and Diagnosis >> Powertrain Management >> Computers and Control Systems >> Testing and Inspection >> Pinpoint Tests >> Test X: Constant Control Relay Module (CCRM)
April 5, 2026: LEMON Manuals is launched! Read the announcement.

Test X: Constant Control Relay Module (CCRM)

Test Note:






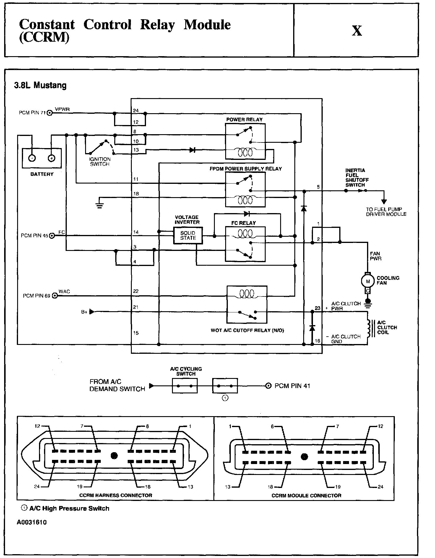
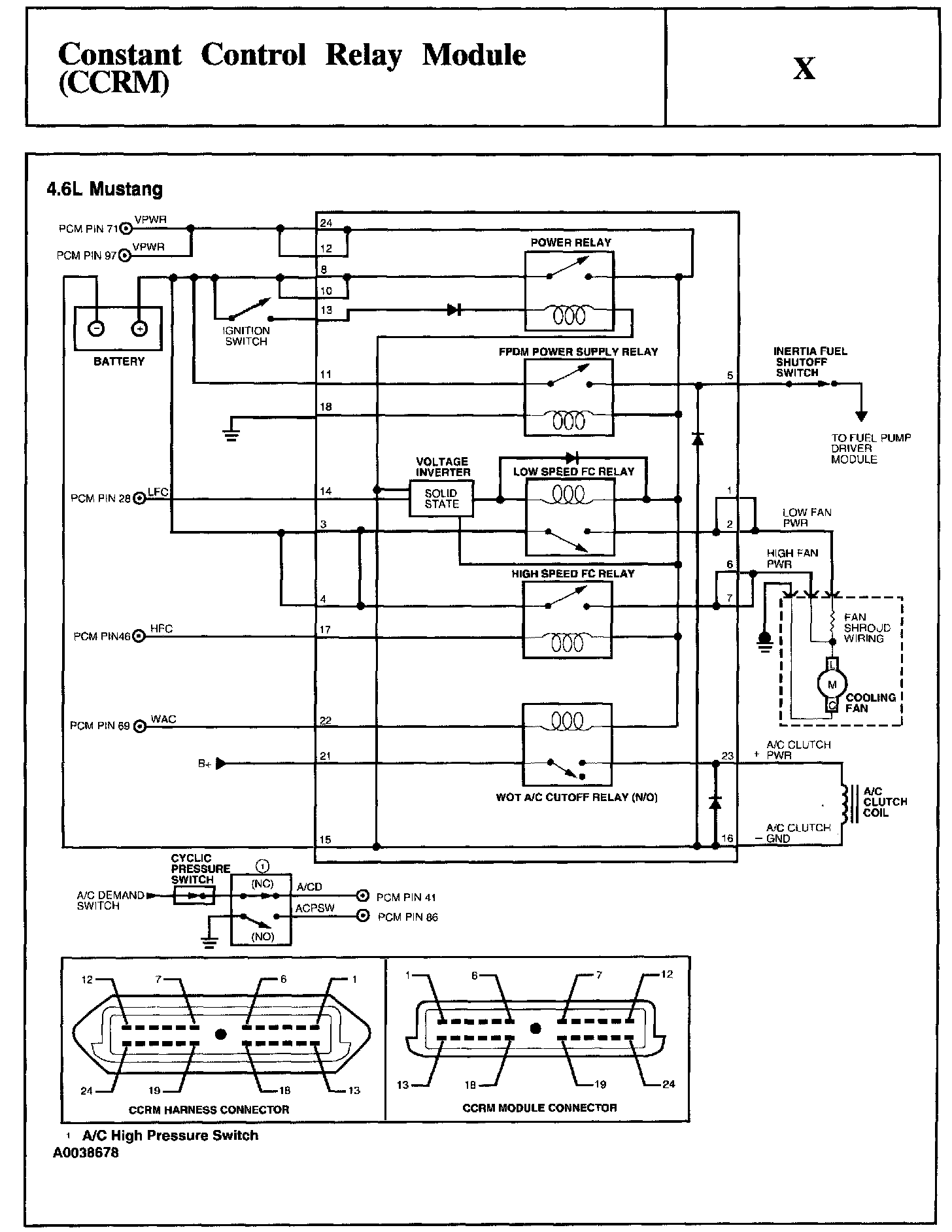
Schematics and Connectors:






Test Schematic:






Test Schematic:






X1 - X15:






X16 - X20:






X21 - X26:






X30 - X31:






X35 - X40:






X41 - X44:






X45 - X54:






X65 - X70:






X71 - X80:






X81 - X83:






X84 - X99:






X100 - X102:






X103 - X105:






X106 - X109:






X110 - X115:






X116:






X120 - X124:






X125 - X130:






X131 - X135:






X140 - X141:






X145 - X146:






X147: