LEMON Manuals: Even more car manuals for everyone: 1960-2025
Home >> Ford >> 2002 >> Explorer 4WD V8-4.6L VIN W >> Repair and Diagnosis >> Powertrain Management >> Computers and Control Systems >> Engine Control Module >> Technical Service Bulletins >> Customer Interest >> Engine Controls - No Start Condition >> Service Information
April 5, 2026: LEMON Manuals is launched! Read the announcement.

Service Information

NOTE
PCM REPLACEMENT IS GENERALLY NOT AN EFFECTIVE REPAIR FOR NO-CRANK CONDITIONS.

Perform Procedure 1, 2 or 3 depending on the specific no-crank symptoms experienced.

1. INTERMITTENT NO-CRANK OR CUSTOMER COMPLAINT CANNOT BE DUPLICATED

NOTE
PERFORM THE FOLLOWING INSPECTIONS/REPAIRS IN THE SEQUENCE SHOWN.

Assure good battery charge condition.

a. Perform PCM Quick Test:

^ If PATS Diagnostic Trouble Code's (DTC's) exist, go to PATS diagnostic in Explorer/Mountaineer or Aviator Workshop Manual Section 419-01.

^ If powertrain DTC codes exist go to PCED Manual Section 4.

b. Check for loose connection of the B+ battery cable to the Battery Junction Box
(BJB):

^ If connection is loose, torque battery cable terminal nut on BJB to 144 lb-in. (16.4 N.m).

c. Check for proper torque on starter solenoid terminal nuts.
The B+ terminal nut should be torqued to 144 lb-in. (16.4 N.m) and the S terminal nut should be torqued to 65 lb-in. (7.4 N.m).

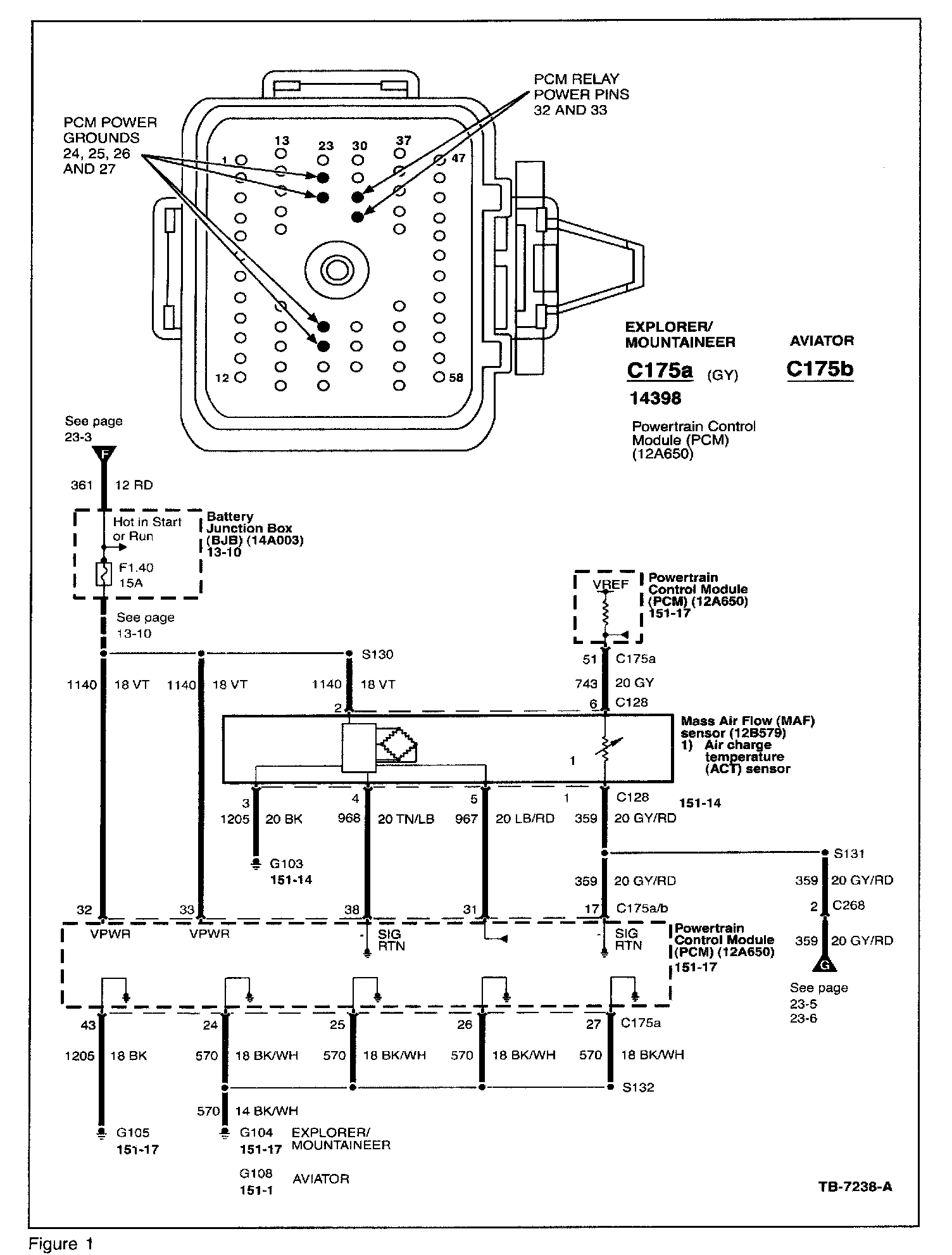
d. Inspect PCM power ground for good connection. Ground connection G104-Explorer/Mountaineer or G108-Aviator is located on the bulkhead above PCM as illustrated in Explorer/Mountaineer Wiring Diagram 151-17 or Aviator Wiring Diagram 151-1:

^ If connection is loose, remove ground attaching bolt from bulkhead. Clean and inspect bolt and re-install. Torque to 95 lb-in. (10.8 N.m).

e. Inspect connections in Battery Junction Box
(BJB):

^ Inspect for discoloration of PCM power relay terminals (indicating poor connection to relay terminals in BJB). See Explorer/Mountaineer/Aviator Wiring Diagram, Section 11, for illustration of relay locations in BJB.

^ Wiggle wires leading to the BJB and check for loose connections.

^ Check seating on the starter, PCM and fuel pump relays.

NOTE
DO NOT REPLACE PCM IF NO CRANK CONDITION CANNOT BE REPRODUCED. PCM REPLACEMENT IS NOT AN EFFECTIVE REPAIR FOR INTERMITTENT NO-CRANK.

f. When all inspections are complete, clear DTC's, restore vehicle, and return to customer.

2. CUSTOMER COMPLAINT DUPLICATED - NO-CRANK AND DASHES IN ODOMETER DISPLAY

NOTE
DASHES IN ODOMETER DISPLAY INDICATE NO COMMUNICATION BETWEEN THE PCM AND THE INSTRUMENT CLUSTER.

Assure good battery charge condition.

a. Inspect PCM power ground for good connection. Ground connection G104-Explorer/Mountaineer or G108-Aviator is located on the bulkhead above PCM as illustrated in Explorer/Mountaineer Wiring Diagram 151-17 or Aviator Wiring Diagram 151-1:

^ If connection is loose, remove ground attaching bolt from bulkhead. Clean and inspect bolt and reinstall. Torque to 95 lb-in. (10.8 N.m).

b. Check PCM power connections in the Battery Junction Box (BJB). With key on, engine off, perform the following checks while monitoring restoration of communication to the PCM either through odometer display or NGS tester:

^ Check seating of the PCM power relay in the Battery Junction Box (BJB). See Explorer/Mountaineer/Aviator Wiring Diagram, Section 11, for illustration of relay locations in BJB.

^ Wiggle wires leading to the BJB and check for loose connections.

^ Check PCM power relay by temporarily swapping with relay from unrelated circuit (fuel pump or other equivalent relay).

c. Check PCM ground integrity at PCM connector:

^ Remove bottom PCM connector (C175A-Explorer/Mountaineer, C175B-Aviator) from PCM.





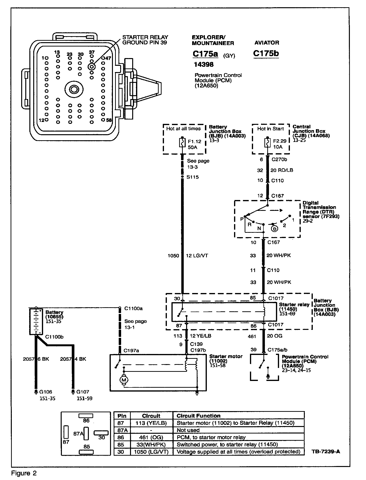
^ Refer to PCM connector face diagram in Figure 1.

^ With one lead of ohmmeter connected to known good ground, check pins 24, 25, 26, and 27 as shown on Figure 1.

^ If measured resistance is greater than 5 ohms at either pin, diagnose and repair ground fault.

d. Check PCM power supply at PCM connector:

^ Turn ignition to "ON" position, engine off.

^ With one lead of voltmeter connected to known good ground, check pins 32 and 33 on bottom PCM connector as shown on Figure 1.

^ If measured power supply is lower than battery voltage by 1 volt or more, diagnose and repair power supply circuit.

e. If PCM power and ground are within specification, perform PCM Quick Test to confirm communication status with PCM.

f. PCM should be replaced only under the following conditions:

^ PCM power supply and ground is within specification, and

^ Symptoms of both no-crank and dashes in odometer display continues, and

^ Quick Test confirms no-communication with PCM

3. CUSTOMER COMPLAINT DUPLICATED - NO-CRANK AND NORMAL ODOMETER DISPLAY

Assure good battery charge condition.

a. Perform PCM Quick Test:

^ If PATS DTC's exist, go to PATS diagnostic in Explorer/Mountaineer/Aviator Workshop Manual Section 419-01.

b. Perform starting system circuit test:

^ Remove bottom PCM connector (C175A-Explorer/Mountaineer, C175B-Aviator) from PCM.





^ Refer to PCM connector face diagram in Figure 2.

^ Connect jumper from known good ground to pin 39 in PCM connector per Figure 2 (this is starter relay ground circuit).

^ With shift selector in Park and pin 39 grounded, attempt to crank engine by turning ignition to start position.

^ If starter does not crank, proceed to step 3c.

^ If starter cranks, proceed to step 3d.

a. Check starter circuit in following sequence:

^ Check for loose connection of the B+ battery cable to the Battery Junction Box (BJB). If connection is loose, torque battery cable terminal nut on BJB to 144 lb-in (16.4 N.m).

^ Check for proper torque on starter solenoid terminal nuts. The B+ terminal nut should be torqued to 144 lb-in. (16.4 N.m) and the S terminal nut should be torqued to 65 lb-in. (7.4 N.m).

^ Inspect connections in Battery Junction Box (BJB)

^ Wiggle wires leading to the BJB and check for loose connections.

^ Check starter relay by temporarily swapping with relay from unrelated circuit. See Explorer/Mountaineer or Aviator Wiring Diagram, Section 11, for illustration of relay locations in BJB.

If inspections above do not result in repair of crank function, proceed to Pinpoint Test A, Section 303-04A of Explorer/Mountaineer/Aviator Workshop Manual.

d. The PCM should be replaced only under the following conditions:

^ Starter cranks with diagnostic step 3b above

^ No PATS DTC's exist

^ No evidence of damage to female side of pin 39 in PCM connector.