LEMON Manuals: Even more car manuals for everyone: 1960-2025
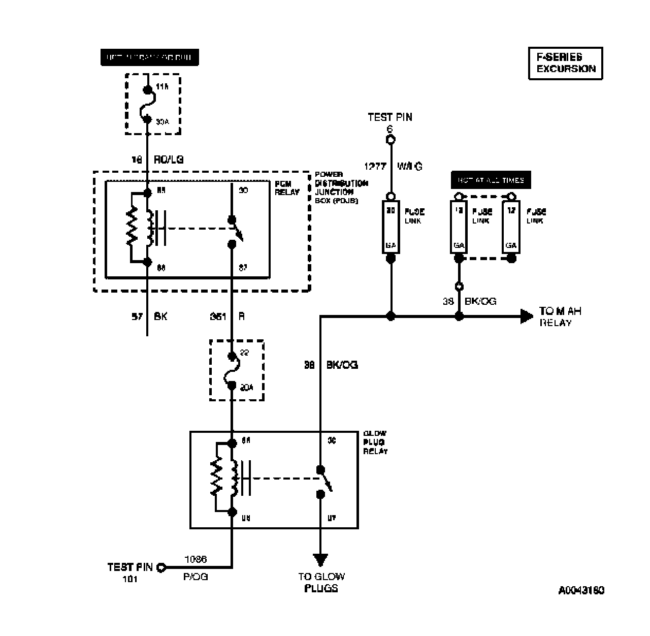
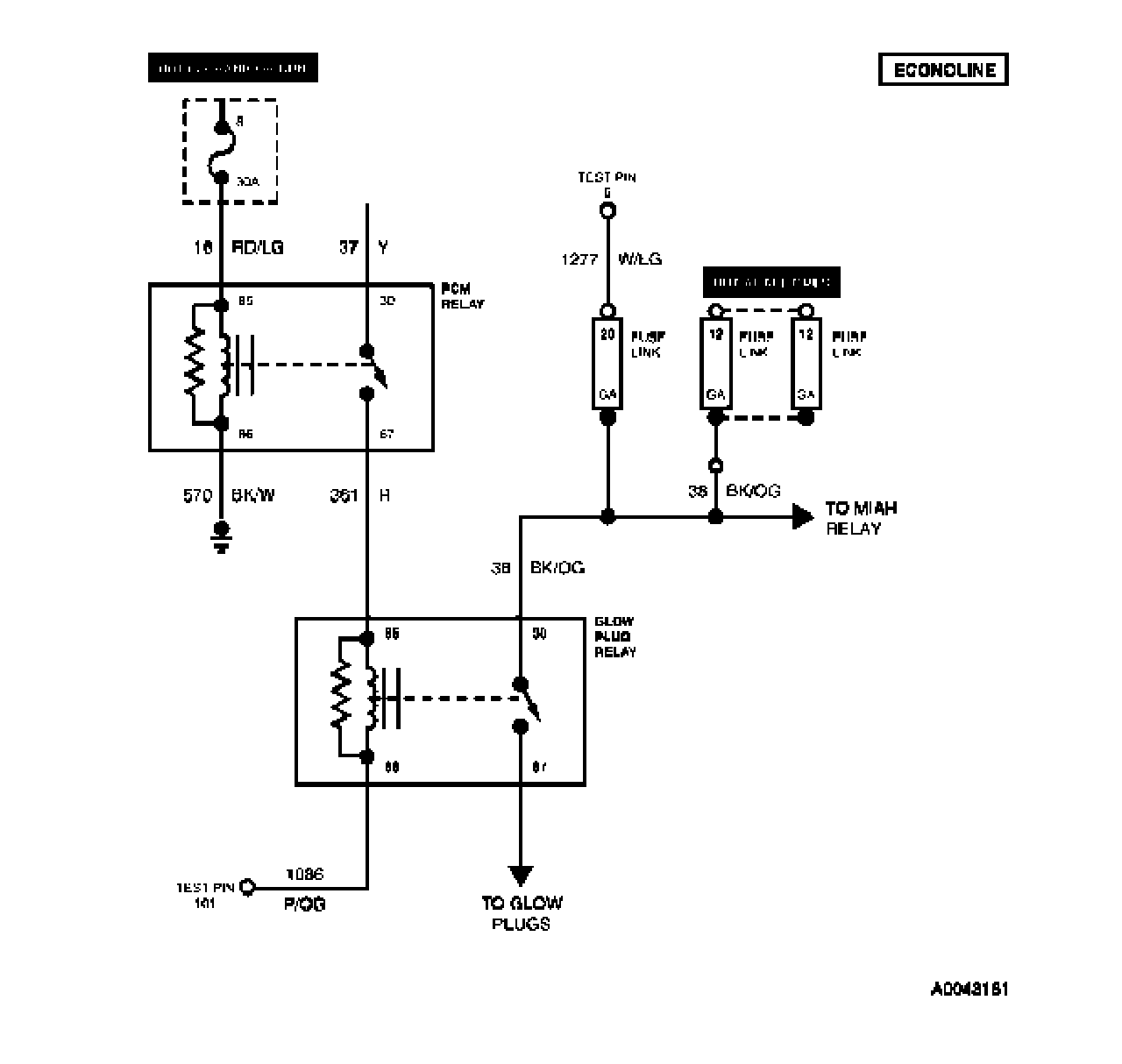
Home >> Ford >> 2003 >> Excursion 2WD V8-7.3L DSL Turbo VIN F >> Repair and Diagnosis >> Powertrain Management >> Computers and Control Systems >> Testing and Inspection >> Pinpoint Tests >> Tests KC: Glow Plug System - Without Glow Plug Control Module (GPCM)
April 5, 2026: LEMON Manuals is launched! Read the announcement.

Tests KC: Glow Plug System - Without Glow Plug Control Module (GPCM)



KC Introduction:

















KC1 - KC2:





KC3 - KC5:





KC6 - KC8:





KC9 - KC10: