LEMON Manuals: Even more car manuals for everyone: 1960-2025
Home >> GMC >> 1990 >> Forward Control 5.7 K, Standard >> Repair and Diagnosis >> Engine Performance >> System >> Engine Controls - Basic Testing >> Diagnostic Procedure >> Diagnostic Procedure
April 5, 2026: LEMON Manuals is launched! Read the announcement.

Diagnostic Procedure

  1. Ensure all engine systems not related to Diesel Electronic Control (DEC) system are operating properly. DO NOT  proceed with testing unless all other non-DEC system related problems have been repaired. This determines whether DEC system and ECM are working properly.
  2. If trouble codes are displayed (other than Code 12), determine if codes are "hard" or "intermittent" trouble codes. A hard code is one which is present when working on vehicle and condition still exists. Hard codes will cause the SERVICE ENGINE SOON light to come on.
  3. An intermittent code is one which does not reset itself and is not present while working on vehicle. An intermittent code is often caused by loose connections. The SERVICE ENGINE SOON light will go out 10 seconds after fault goes away.
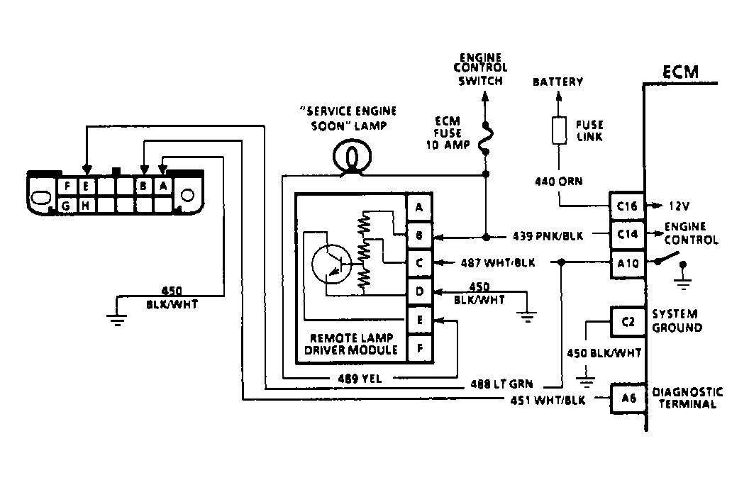
Fig 1: Typical Diesel Fuel Injection Diagnostic Circuit Schematic
G90B15785Courtesy of GENERAL MOTORS CORP.