LEMON Manuals: Even more car manuals for everyone: 1960-2025
Home >> GMC >> 2008 >> Acadia SLE, AWD >> Repair and Diagnosis >> Accessories & Equipment >> Collision/Avoidance >> Object Detection System >> Schematic and Routing Diagrams >> Object Detection Schematics
April 5, 2026: LEMON Manuals is launched! Read the announcement.

Object Detection Schematics

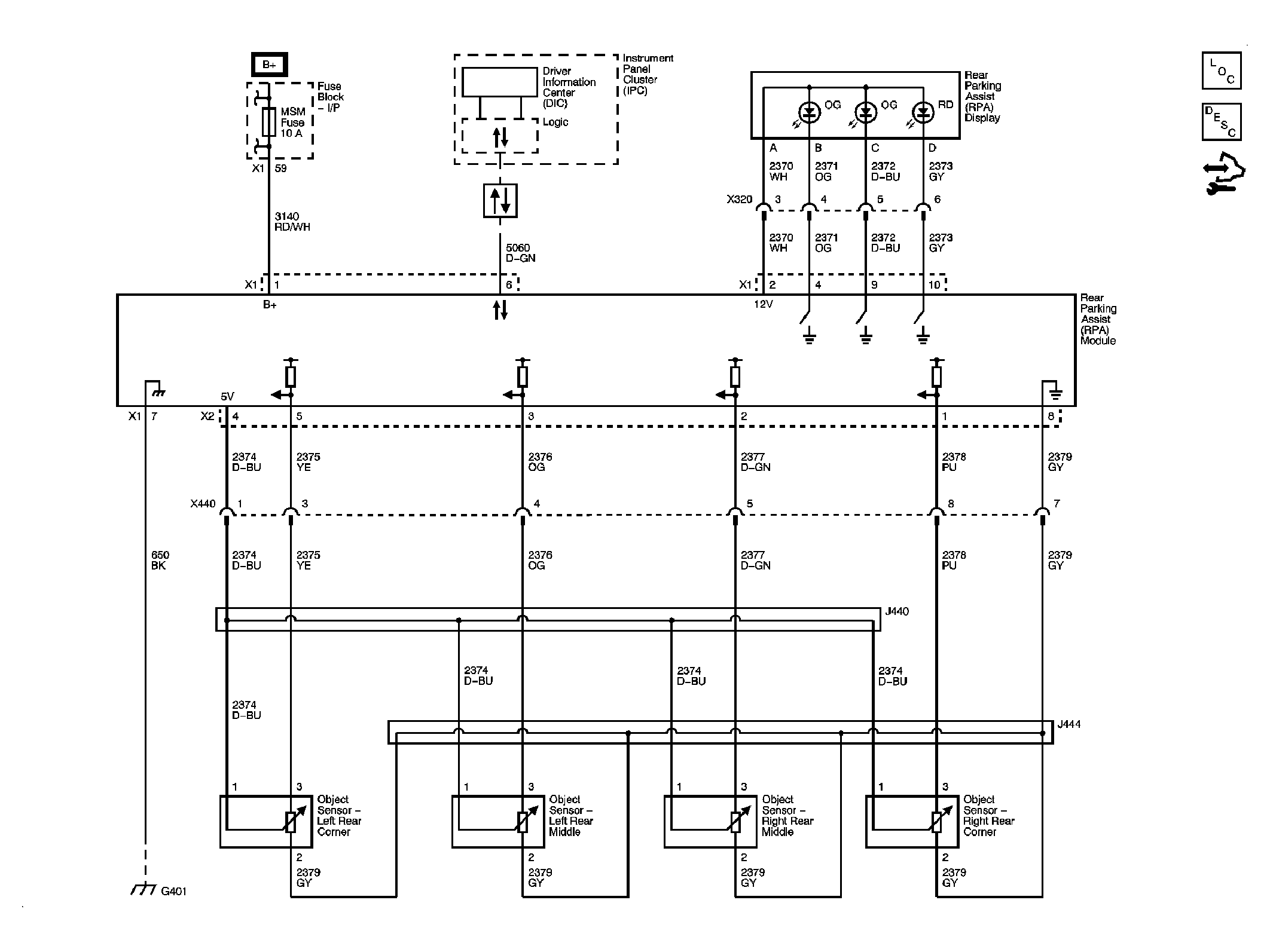
Fig 1: Rear Park Assist - UD7
GM1883249Courtesy of GENERAL MOTORS CORP.
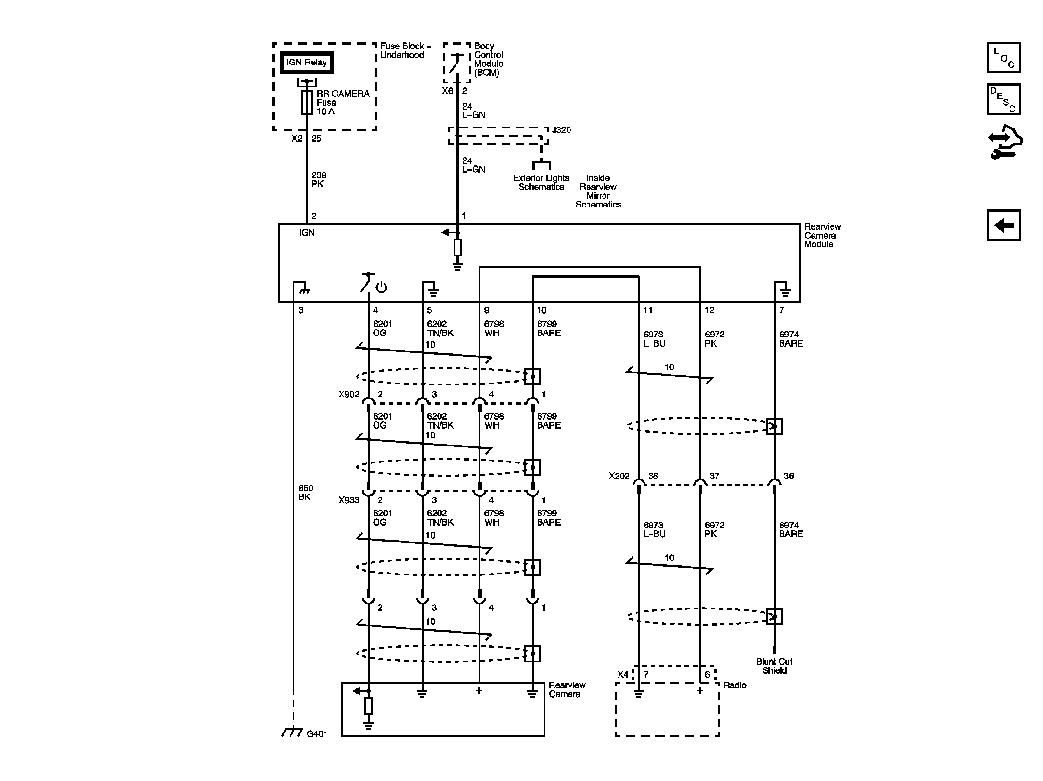
Fig 2: Rear Vision Camera - UVC
GM1883250Courtesy of GENERAL MOTORS CORP.