LEMON Manuals: Even more car manuals for everyone: 1960-2025
Home >> GMC >> 2009 >> Envoy 4.2 S, 4WD >> Repair and Diagnosis >> Engine Performance >> System >> Data Communication System >> Schematic and Routing Diagrams >> Body Control System Schematics
April 5, 2026: LEMON Manuals is launched! Read the announcement.

Body Control System Schematics

Fig 1: BCM Module Power, Ground, and Controlled/Monitored Subsystem References - 1 of 4
GM2081824Courtesy of GENERAL MOTORS CORP.
Fig 2: BCM Controlled/Monitored Subsystem References - 2 of 4
GM2081829Courtesy of GENERAL MOTORS CORP.
Fig 3: BCM Controlled/Monitored Subsystem References - 3 of 4
GM2081836Courtesy of GENERAL MOTORS CORP.
Fig 4: BCM Controlled/Monitored Subsystem References - 4 of 4
GM2081864Courtesy of GENERAL MOTORS CORP.
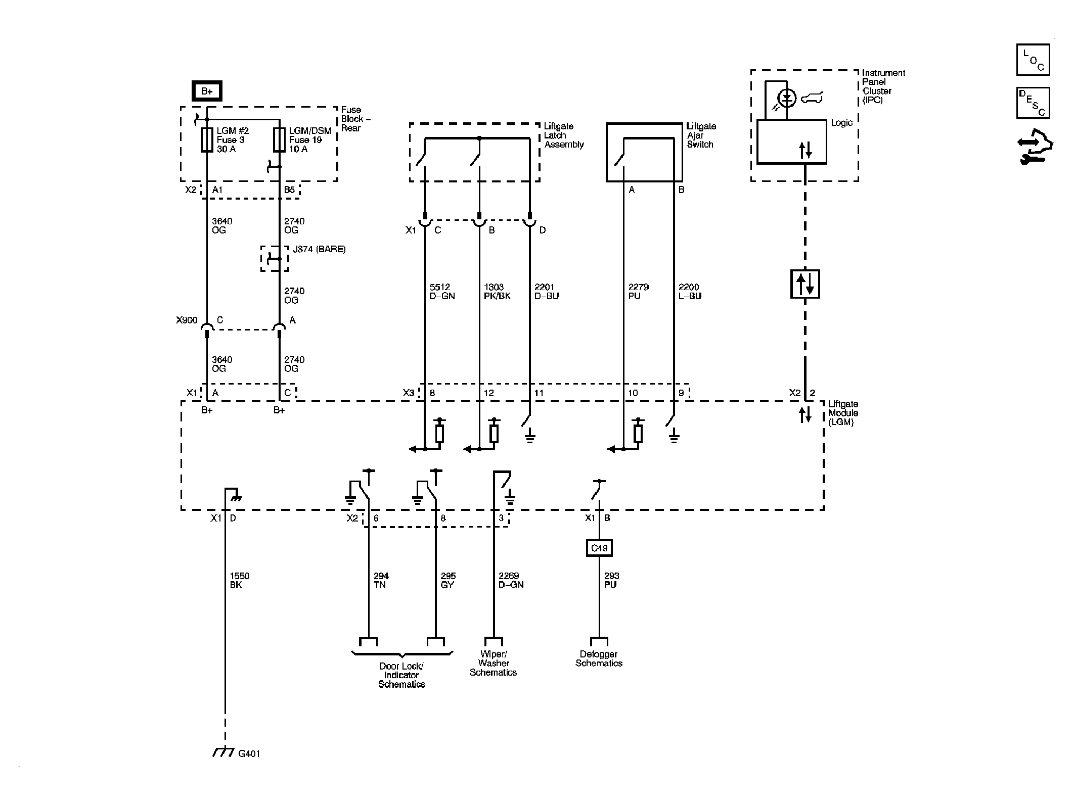
Fig 5: Liftgate Module
GM2083067Courtesy of GENERAL MOTORS CORP.