LEMON Manuals: Even more car manuals for everyone: 1960-2025
Home >> Honda >> 1987 >> Prelude Base, Automatic >> Repair and Diagnosis >> Engine Performance >> System >> Feedback Carburetor System >> Operation
April 5, 2026: LEMON Manuals is launched! Read the announcement.

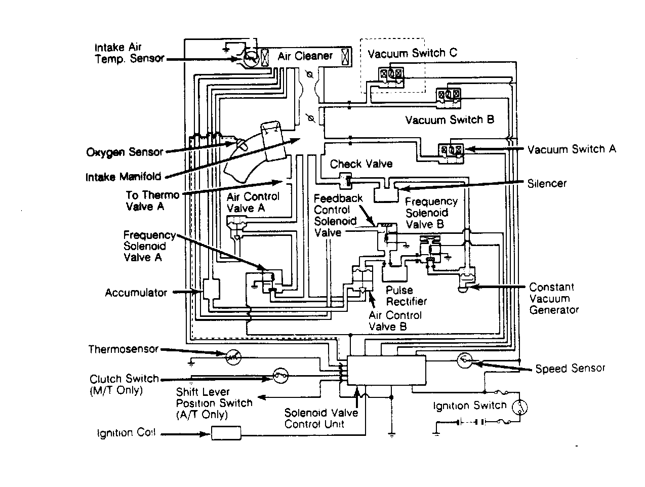
Feedback Carburetor System: Operation

The "X" system is the main feedback system. It controls air/fuel mixture by controlling the opening of air control valve B according to the amount of vacuum at diaphragm chamber of valve. Frequency solenoid B is modulated by the control unit, and controls the amount of vacuum to air control valve B. On Accord and Civic models, a feedback control solenoid is provided to stop feedback operation under low engine speed and cold engine temperatures. On Prelude models, manifold vacuum applied at frequency solenoid valve B is constantly modulated by the constant vacuum valve.

Mixture is more precisely controlled by the "M" system, based on engine load. The diaphragm chamber of air control valve A receives the same carburetor vacuum as EGR control valves A and B, while air is supplied to the intake manifold in proportion to carburetor intake air volume. Frequency solenoid valve A receives signals from the oxygen sensor through the control unit and opens the valve when air/fuel mixture is richer than preset (stochiometric) mixture.

Fig 1: Accord Feedback Carburetor System
G48133
Fig 2: Civic 1500 Feedback Carburetor System This system is not used on Civic 1300 or 1500HF models.
G42710
Fig 3: Prelude Feedback Carburetor System
G42242