LEMON Manuals: Even more car manuals for everyone: 1960-2025
Home >> Honda >> 1988 >> Prelude S, Standard >> Repair and Diagnosis >> Engine Performance >> System >> Choke Control System >> Description
April 5, 2026: LEMON Manuals is launched! Read the announcement.

Choke Control System: Description

NOTE: This covers choke control system. For basic choke operation, see CARBURETOR - KEIHIN 2-BBL article.

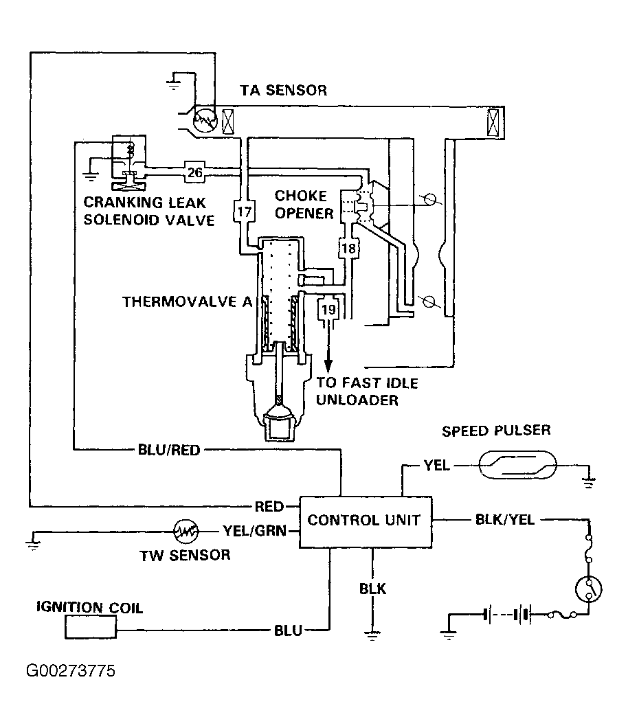
The choke control system is designed to regulate choke valve angle based upon engine coolant temperature. Choke valve position is also modified by a cranking leak solenoid when ignition switch is in the "START" position. System consists of a thermovalve, dual-action choke opener diaphragm, 2 restricted orifices (Prelude) and cranking leak solenoid. See Fig 1 or Fig 2 .

Fig 1: Choke Opener System (Accord)
G00273775Courtesy of AMERICAN HONDA MOTOR CO., INC.
Fig 2: Choke Opener System (Prelude)
G93781Courtesy of AMERICAN HONDA MOTOR CO., INC.