LEMON Manuals: Even more car manuals for everyone: 1960-2025
Home >> Honda >> 2000 >> Odyssey EX >> Repair and Diagnosis >> Brakes >> Anti-Lock/Traction Control >> System Description >> ABS Control >> Pressure retaining mode
April 5, 2026: LEMON Manuals is launched! Read the announcement.

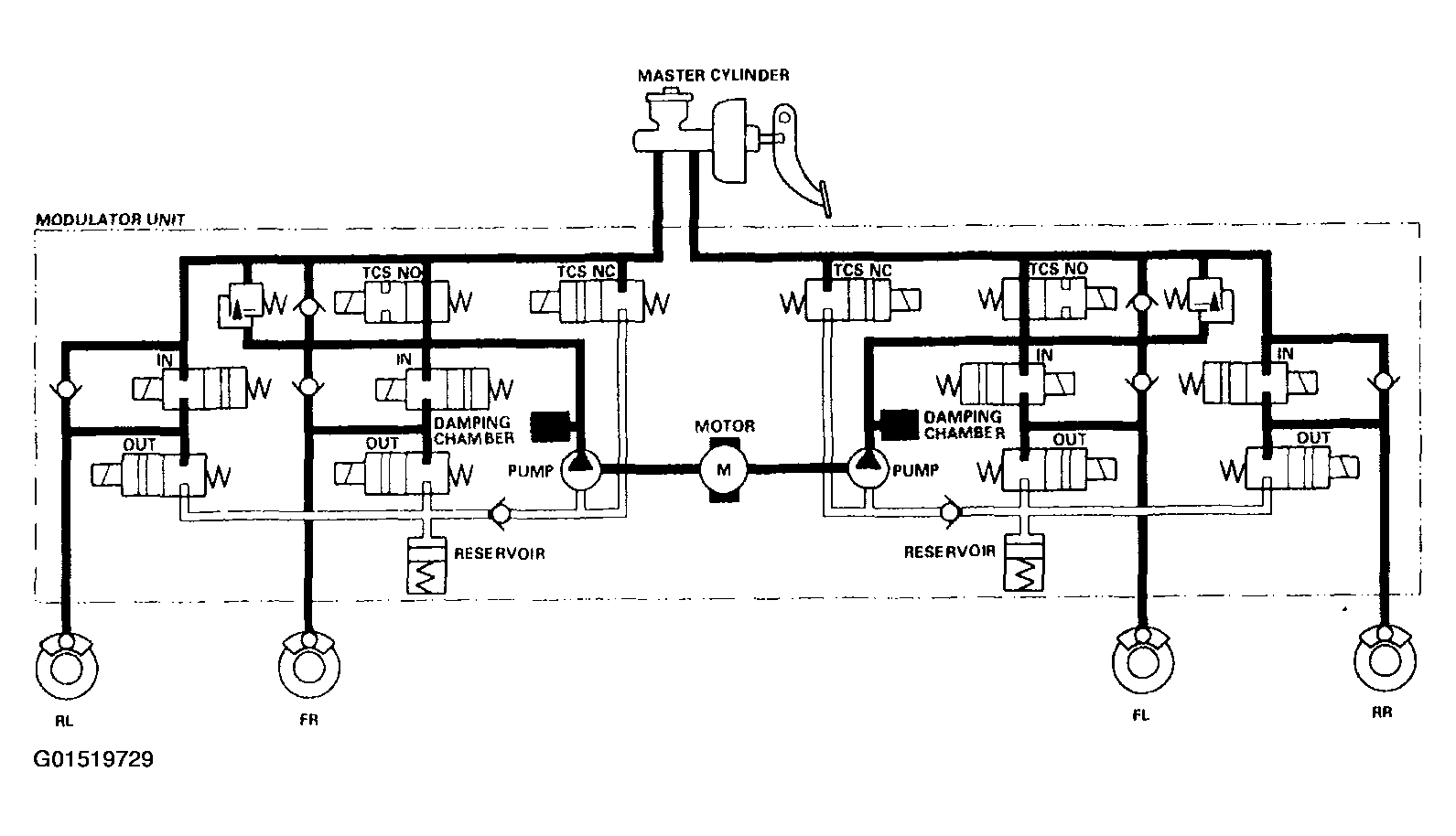
Pressure retaining mode

TCS NO valve open, TCS NC valve closed, inlet valve closed, outlet valve closed.

Caliper fluid is retained by the inlet valve and outlet valve.

Fig 1: Pressure Retaining Mode Fluid Schematic
G01519729Courtesy of AMERICAN HONDA MOTOR CO., INC.