LEMON Manuals: Even more car manuals for everyone: 1960-2025
Home >> Honda >> 2004 >> CR-V EX, Automatic >> Repair and Diagnosis >> Engine Performance >> System >> Fuel & Emission Systems >> System Descriptions >> Intake Manifold Runner Control (IMRC) System
April 5, 2026: LEMON Manuals is launched! Read the announcement.

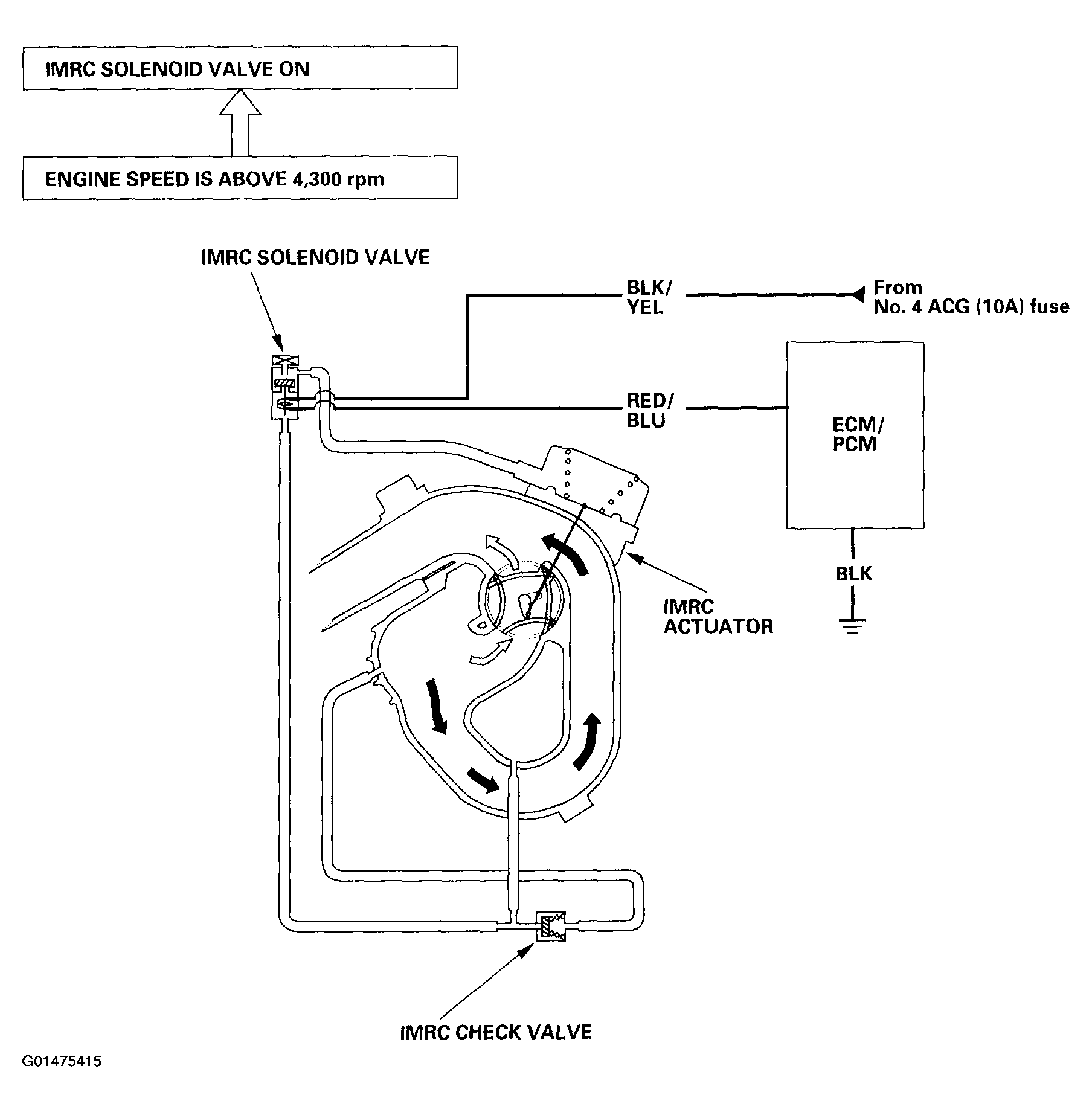
Intake Manifold Runner Control (IMRC) System

Engine power is achieved by closing and opening the intake manifold runner control (IMRC) valve. When the valve is closed, there is high torque at low engine speed. When the valve is open, there is high torque at high engine speed.

Fig 1: Identifying Intake Manifold Runner Control System Diagram
G01475415Courtesy of AMERICAN HONDA MOTOR CO., INC.