Electronic Throttle Control System
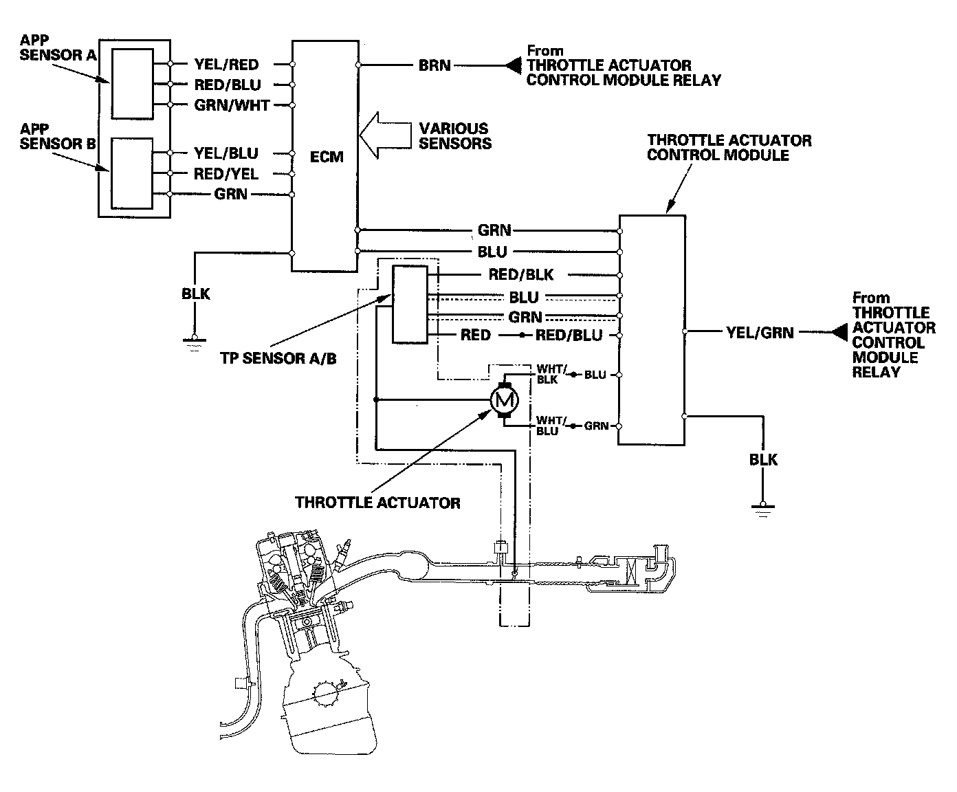
Electronic Throttle Control SystemThe throttle is electronically controlled by the electronic throttle control system. Refer to the system diagram to see a functional layout of the system.
Idle control: When the engine is idling, the ECM controls the throttle actuator to maintain the proper idle speed according to engine loads.
Acceleration control: When the accelerator pedal is pressed, the ECM opens the throttle valve depending on the accelerator pedal position (APP) sensor signal.
Cruise control: The ECM controls the throttle actuator to maintain set speed when the cruise control is operating. The throttle actuator takes the place of the cruise control actuator.
Electronic Throttle Control System Diagram
The electronic throttle control system consists of the throttle actuator, throttle position (TP) sensor A/B, accelerator pedal position (APP) sensor A/B, throttle actuator control module, and the ECM.
Accelerator Pedal Position (APP) Sensor
As the accelerator pedal position changes, the sensor varies the signal voltage to the ECM.
Throttle Body
The throttle body is a single-barrel side draft type. The lower portion of the throttle valve is heated by engine coolant from the cylinder head to prevent icing of the throttle plate.