LEMON Manuals: Even more car manuals for everyone: 1960-2025
Home >> Honda >> 2012 >> Insight Base >> Repair and Diagnosis >> Hybrid/Electric Powertrain >> Testing and Diagnosis >> IMA System >> System Description >> Battery Module
April 5, 2026: LEMON Manuals is launched! Read the announcement.

Battery Module

A light-weight and compact Ni-MH (nickel-metal hydride) battery supplies energy to the IMA system.

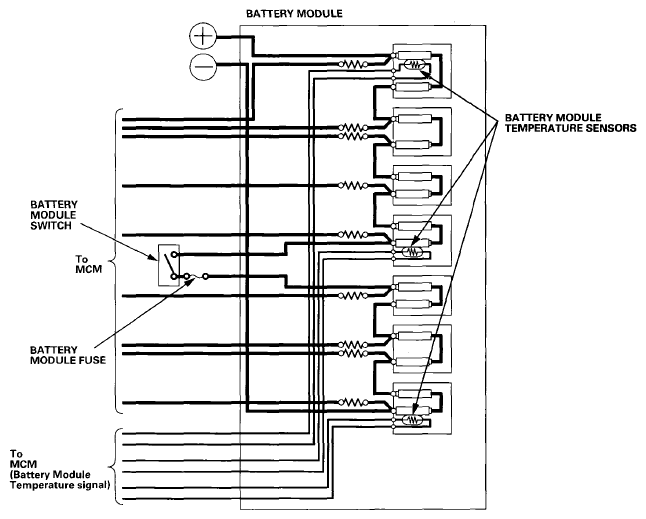
The battery module has seven blocks that are connected in series. Within each block are 12 1.2 V cells. The total battery voltage is a nominal 100 V.

The battery module has three built-in thermistor temperature sensors to monitor battery temperature.

Fig 1: Battery Module Circuit Diagram
G08092693Courtesy of AMERICAN HONDA MOTOR CO., INC.