LEMON Manuals: Even more car manuals for everyone: 1960-2025
Home >> Honda >> 2023 >> Pilot EX-L, AWD >> Repair and Diagnosis >> Engine Performance >> System >> Engine Control System - Advanced Diagnostics (DTC P000F - P0563) >> Advanced Diagnostics >> DTC Advanced Diagnostics: P0116 >> General Description
April 5, 2026: LEMON Manuals is launched! Read the announcement.

DTC Advanced Diagnostics: P0116: General Description

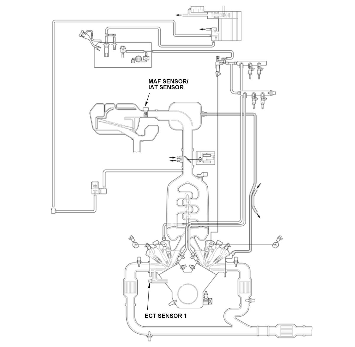
GHH576399Courtesy of HONDA, U.S.A., INC.
GHH576400Courtesy of HONDA, U.S.A., INC.

Engine coolant temperature (ECT) sensor 1 is used for air/fuel ratio feedback control, ignition timing control, idle speed control, and other functions. The powertrain control module (PCM) monitors the minimum and maximum values of ECT sensor 1 after the engine start. If the difference between the minimum value and the maximum after the engine start is small, the PCM detects a malfunction and stores a DTC.

Monitor Execution, Sequence, Duration, DTC Type 

Execution Continuous
Sequence None
Duration 3 minutes 10 seconds or more
DTC Type Two drive cycles, MIL on