LEMON Manuals: Even more car manuals for everyone: 1960-2025
Home >> Hyundai >> 1999 >> Tiburon L4-2.0L >> Repair and Diagnosis >> Powertrain Management >> Emission Control Systems >> Locations >> Control System Schematic
April 5, 2026: LEMON Manuals is launched! Read the announcement.

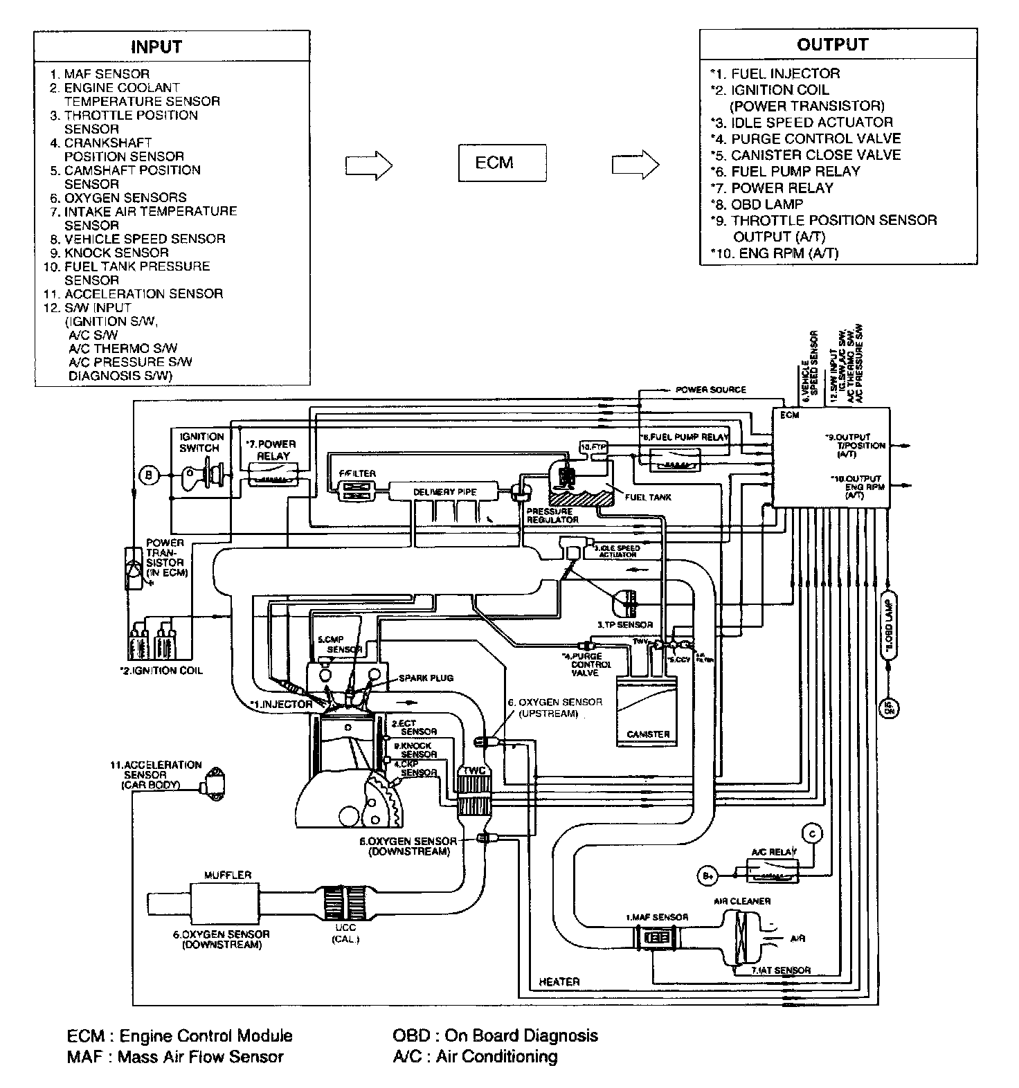
Control System Schematic