LEMON Manuals: Even more car manuals for everyone: 1960-2025
Home >> Hyundai >> 2003 >> Accent Base >> Repair and Diagnosis >> External Pages >> Different car >> Section 15 (Emissions Control System) >> General >> Schematic Drawing
April 5, 2026: LEMON Manuals is launched! Read the announcement.

Schematic Drawing

WARNING: This page is about a different car, the 2005 Hyundai Accent. However, it is still accessible from the selected car via links, so may be relevant.
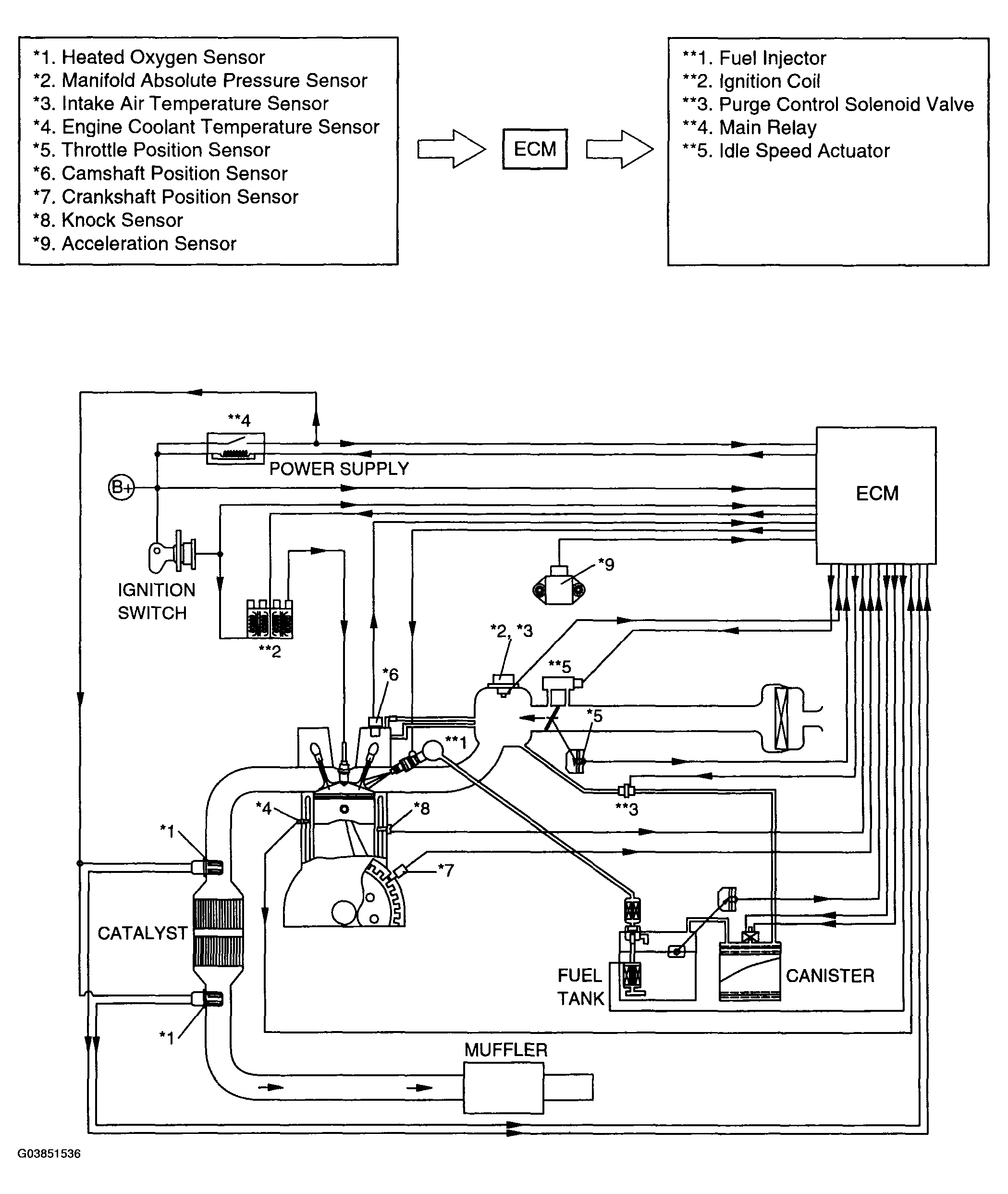
Fig 1: Schematic Drawing Of Emission Control System
G03851536Courtesy of HYUNDAI MOTOR CO.