LEMON Manuals: Even more car manuals for everyone: 1960-2025
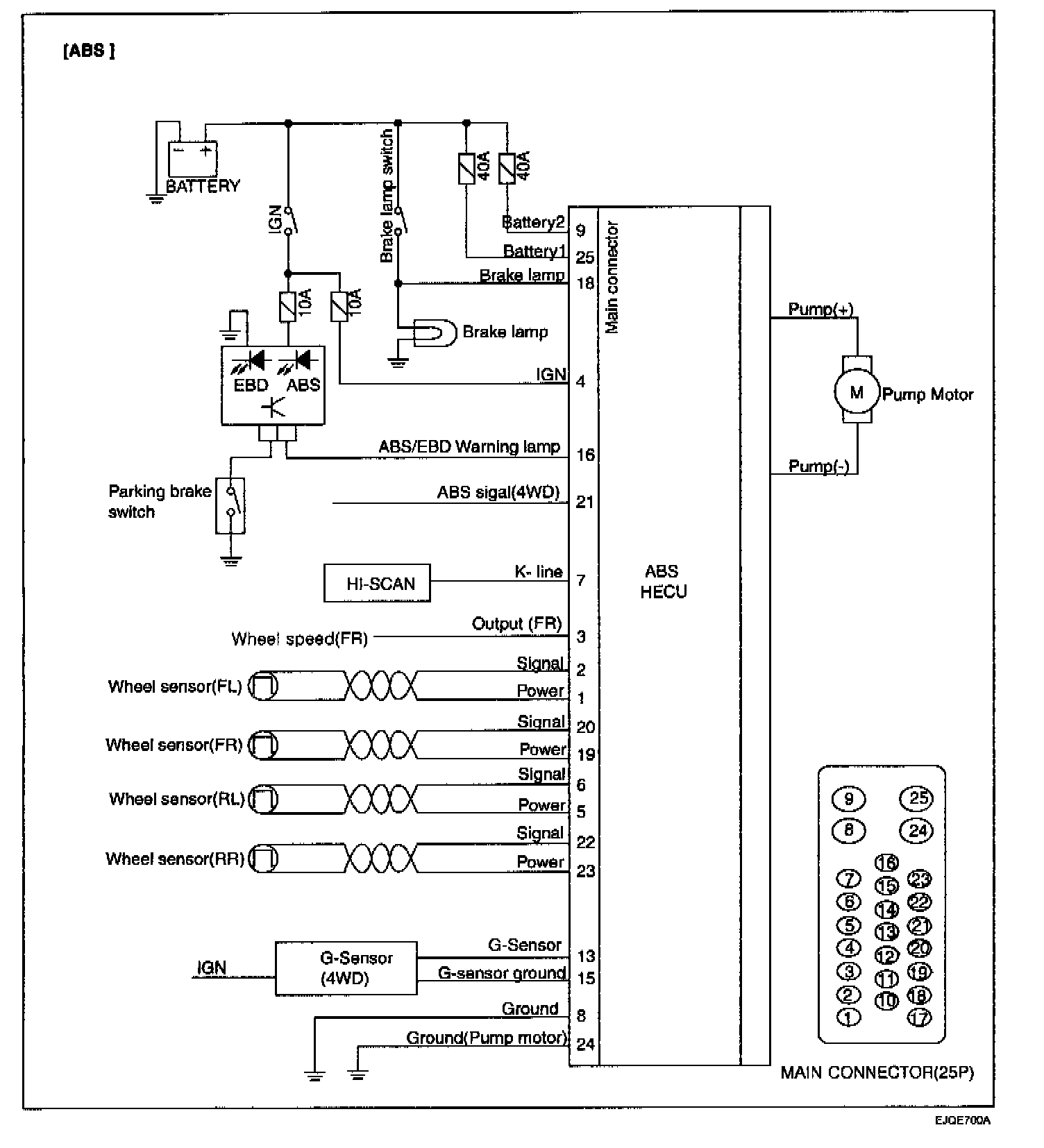
Home >> Hyundai >> 2005 >> Tucson L4-2.0L >> Repair and Diagnosis >> Diagrams >> Connector Views >> Electronic Brake Control Module >> ABS Without TCS or ESP
April 5, 2026: LEMON Manuals is launched! Read the announcement.

ABS Without TCS or ESP