LEMON Manuals: Even more car manuals for everyone: 1960-2025
Home >> Infiniti >> 2004 >> FX45 >> Repair and Diagnosis >> Engine Performance >> Engine Control System >> ICC Brake Switch >> Wiring Diagram
April 5, 2026: LEMON Manuals is launched! Read the announcement.

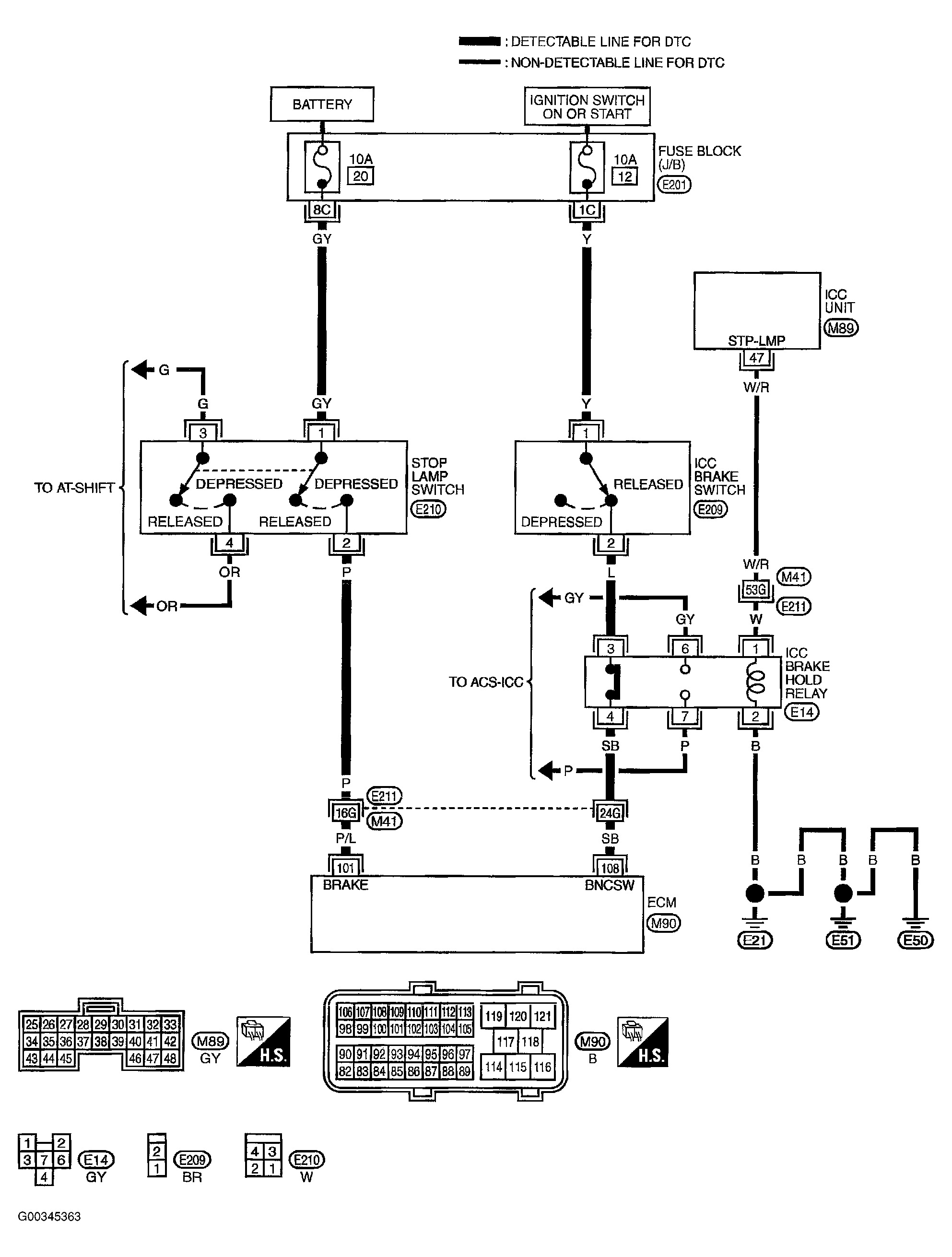
ICC Brake Switch: Wiring Diagram

NOTE: For system wiring diagrams, see SYSTEM WIRING DIAGRAMS .

Manufacture refers to Intelligent Cruise Control (ICC) Brake Switch Or Automatic Speed Control Device (ASCD) as Brake Switch 1.

Manufacturer refers to Stop Lamp Switch as Brake Switch 2.

For brake switch circuits, see Figure .

Specification data are reference values and are measured between each terminal and ground.

CAUTION: Do not use ECM ground terminals when measuring input/output voltage. Doing so may result in damage to the ECM's transistor. Use a ground other than ECM terminals, such as the ground.

For ECM terminal 101 & 108 specifications, see Figure .