LEMON Manuals: Even more car manuals for everyone: 1960-2025
Home >> Infiniti >> 2004 >> QX56 AWD >> Repair and Diagnosis >> Transmission >> Transfer Case >> All-Mode 4WD System >> Control System >> Notes
April 5, 2026: LEMON Manuals is launched! Read the announcement.

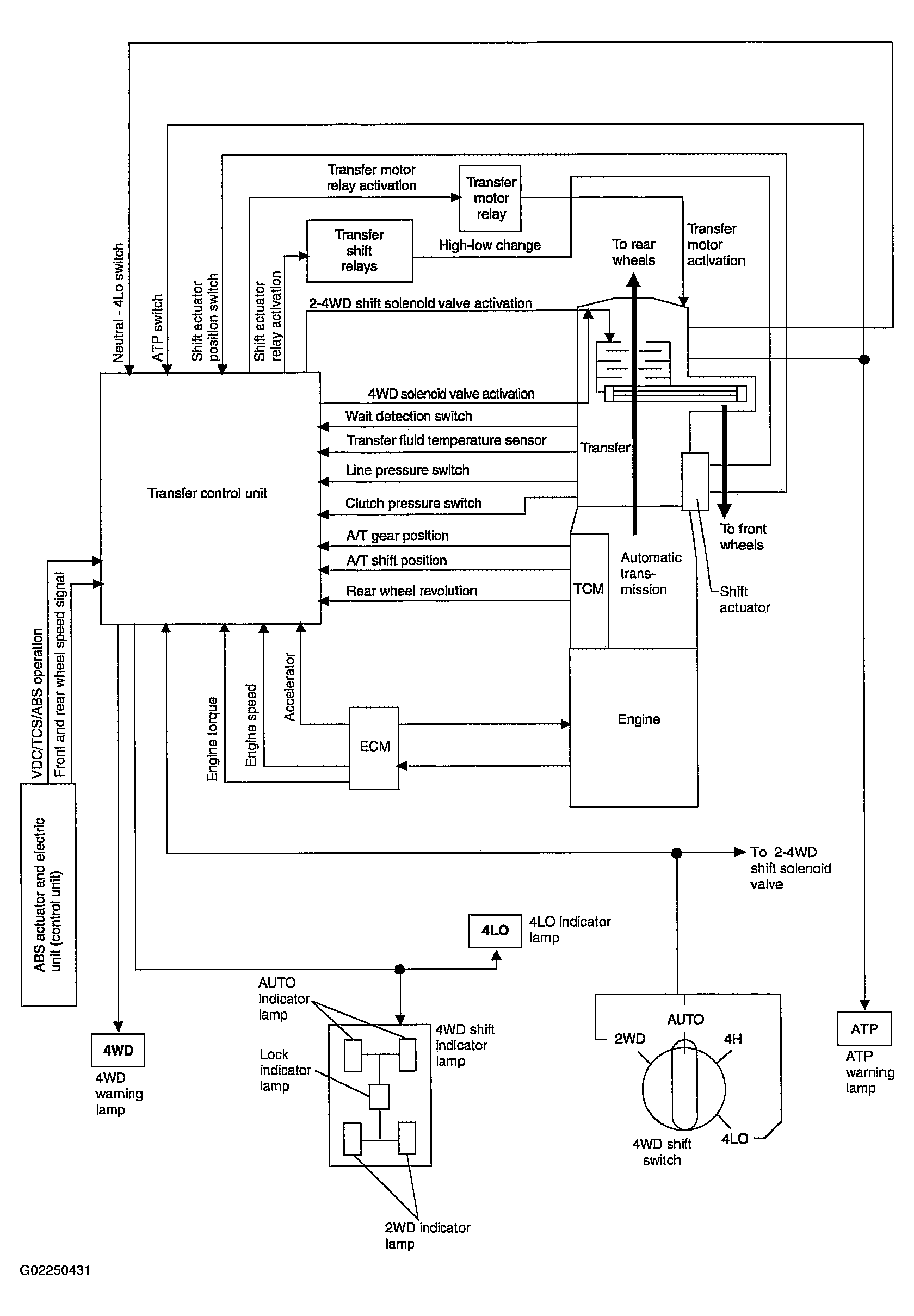
Control System: Notes

Fig 1: Control System Chart
G02250431Courtesy of NISSAN MOTOR CO., U.S.A.