LEMON Manuals: Even more car manuals for everyone: 1960-2025
Home >> Infiniti >> 2020 >> Q60 Pure, AWD >> Repair and Diagnosis >> Steering >> Steering Control Systems >> Steering Control System (Diagnostics) >> Description >> System >> Direct Adaptive Steering >> Circuit Diagram
April 5, 2026: LEMON Manuals is launched! Read the announcement.

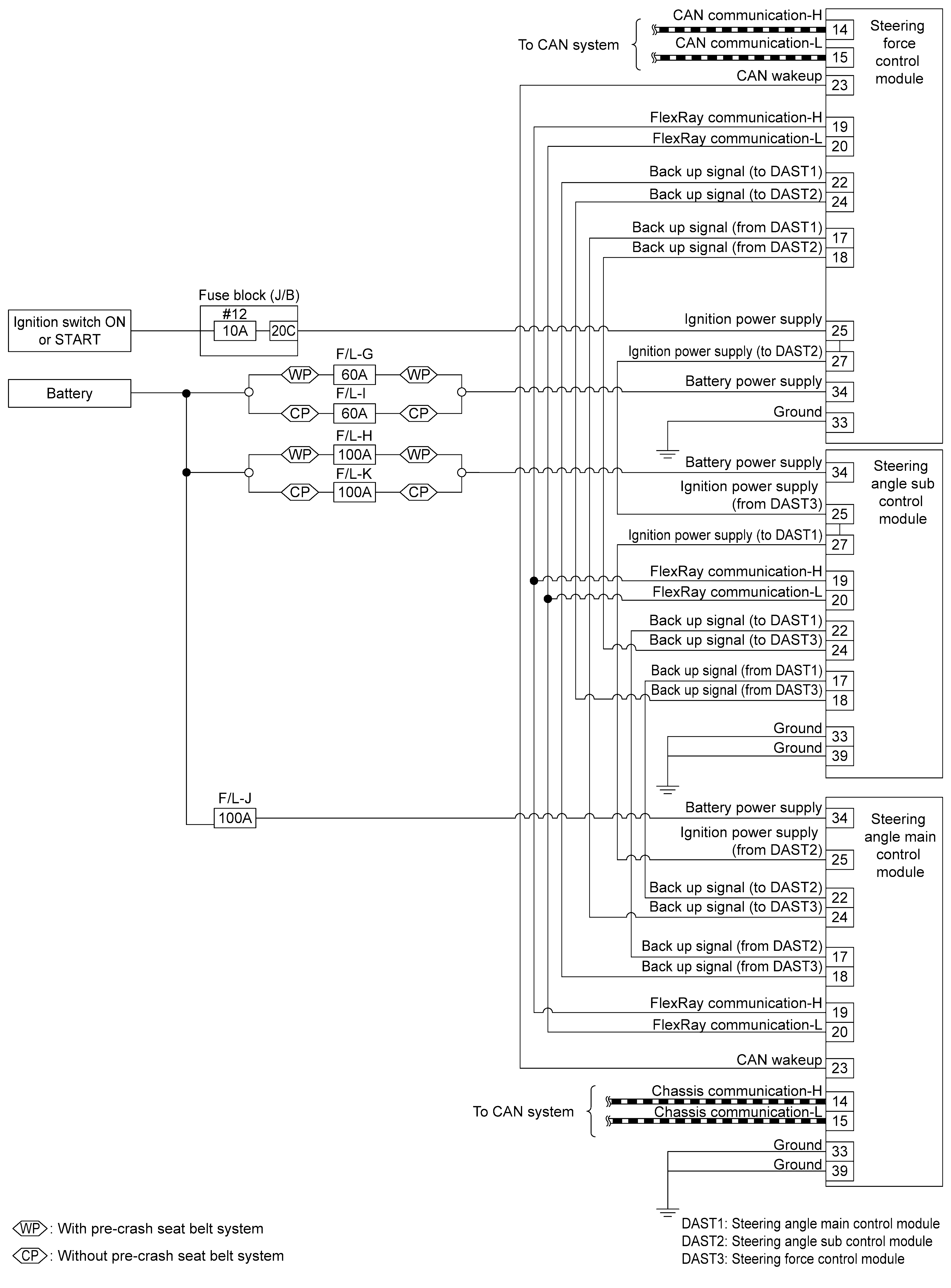
Circuit Diagram

GNSILL0278940-940Courtesy of NISSAN NORTH AMERICA, INC.
GNSILL0267138-138Courtesy of NISSAN NORTH AMERICA, INC.
GNSILL0274847-847Courtesy of NISSAN NORTH AMERICA, INC.