LEMON Manuals: Even more car manuals for everyone: 1960-2025
Home >> Infiniti >> 2021 >> Q60 Luxe, AWD >> Repair and Diagnosis >> Steering >> Steering Control Systems >> Steering Control System (Diagnostics) >> Description >> System >> Direct Adaptive Steering >> Circuit Diagram >> Direct Adaptive Steering System
April 5, 2026: LEMON Manuals is launched! Read the announcement.

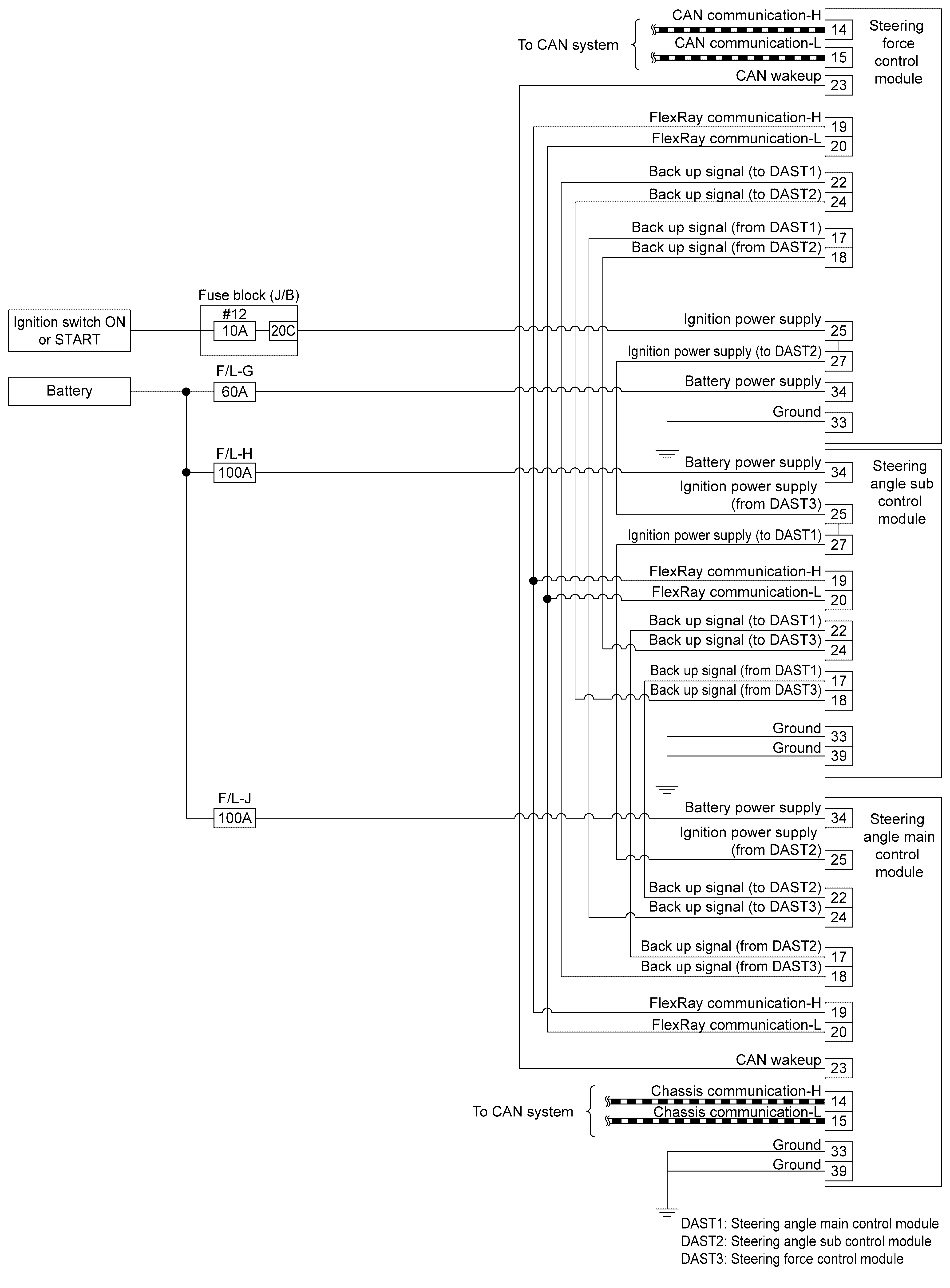
Direct Adaptive Steering System

GNSILL0335876Courtesy of NISSAN NORTH AMERICA, INC.
GNSILL0267138Courtesy of NISSAN NORTH AMERICA, INC.
GNSILL0335877Courtesy of NISSAN NORTH AMERICA, INC.