LEMON Manuals: Even more car manuals for everyone: 1960-2025
Home >> Infiniti >> 2023 >> QX80 Premium Select, AWD >> Repair and Diagnosis >> Steering >> Steering Control Systems >> Steering Control System (Diagnostics) >> Description >> System >> EPS System >> System Description >> Cross-Sectional View
April 5, 2026: LEMON Manuals is launched! Read the announcement.

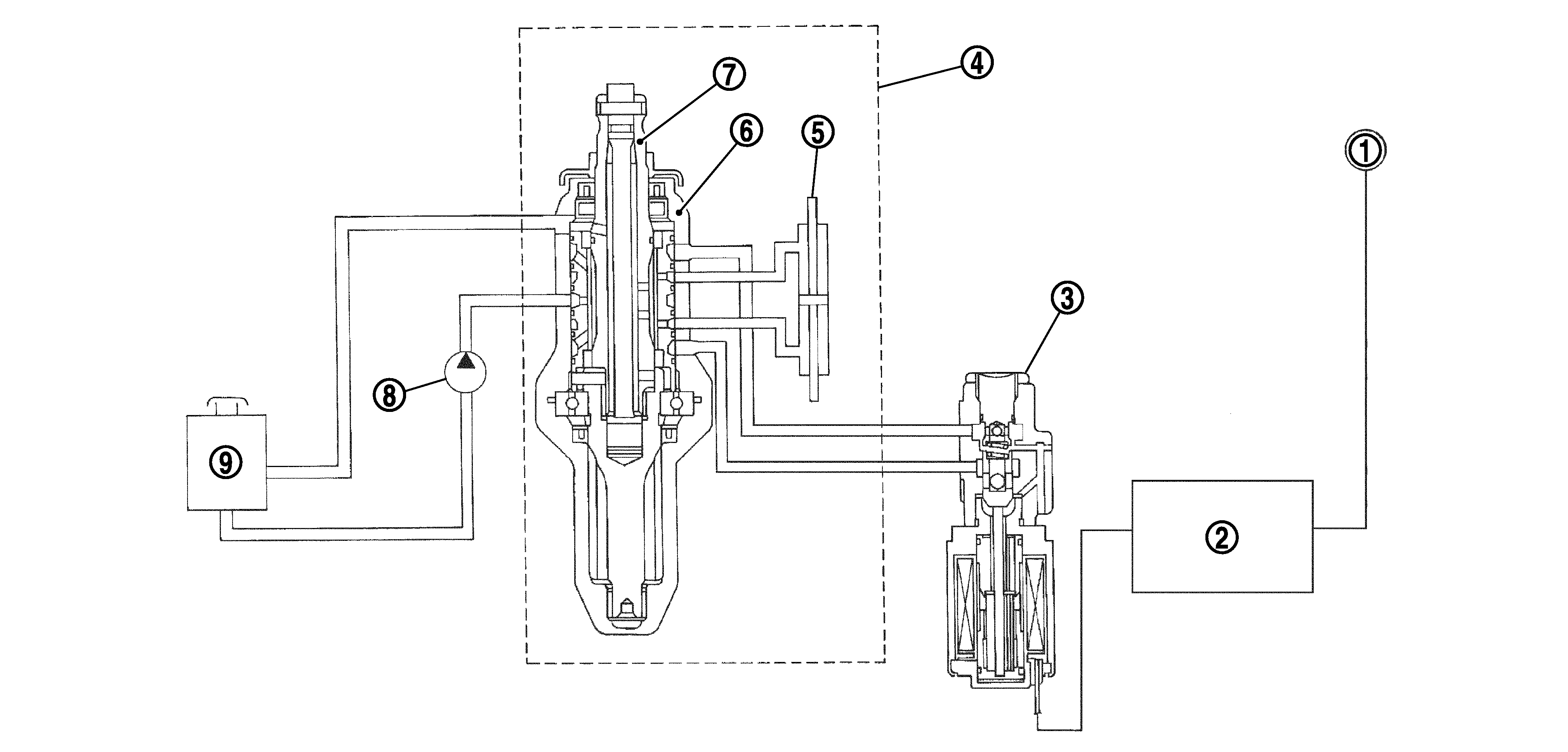
Cross-Sectional View

GNSDB21881Courtesy of NISSAN NORTH AMERICA, INC.

1.

Combination meter

2.

Power steering control unit

3.

Power steering solenoid valve

4.

Steering gear assembly

5.

Gear housing assembly

6.

Gear sub-assembly

7.

Pinion

8.

Power steering oil pump

9.

Reservoir tank