LEMON Manuals: Even more car manuals for everyone: 1960-2025
Home >> Isuzu >> 2003 >> Axiom Base, 4WD >> Repair and Diagnosis >> Transmission >> Transmission Control Systems >> Driveline Control System >> General Description >> Notes
April 5, 2026: LEMON Manuals is launched! Read the announcement.

Driveline Control System: General Description: Notes

Fig 1: Identifying Traction State Control System
G02714510Courtesy of ISUZU MOTOR CO.
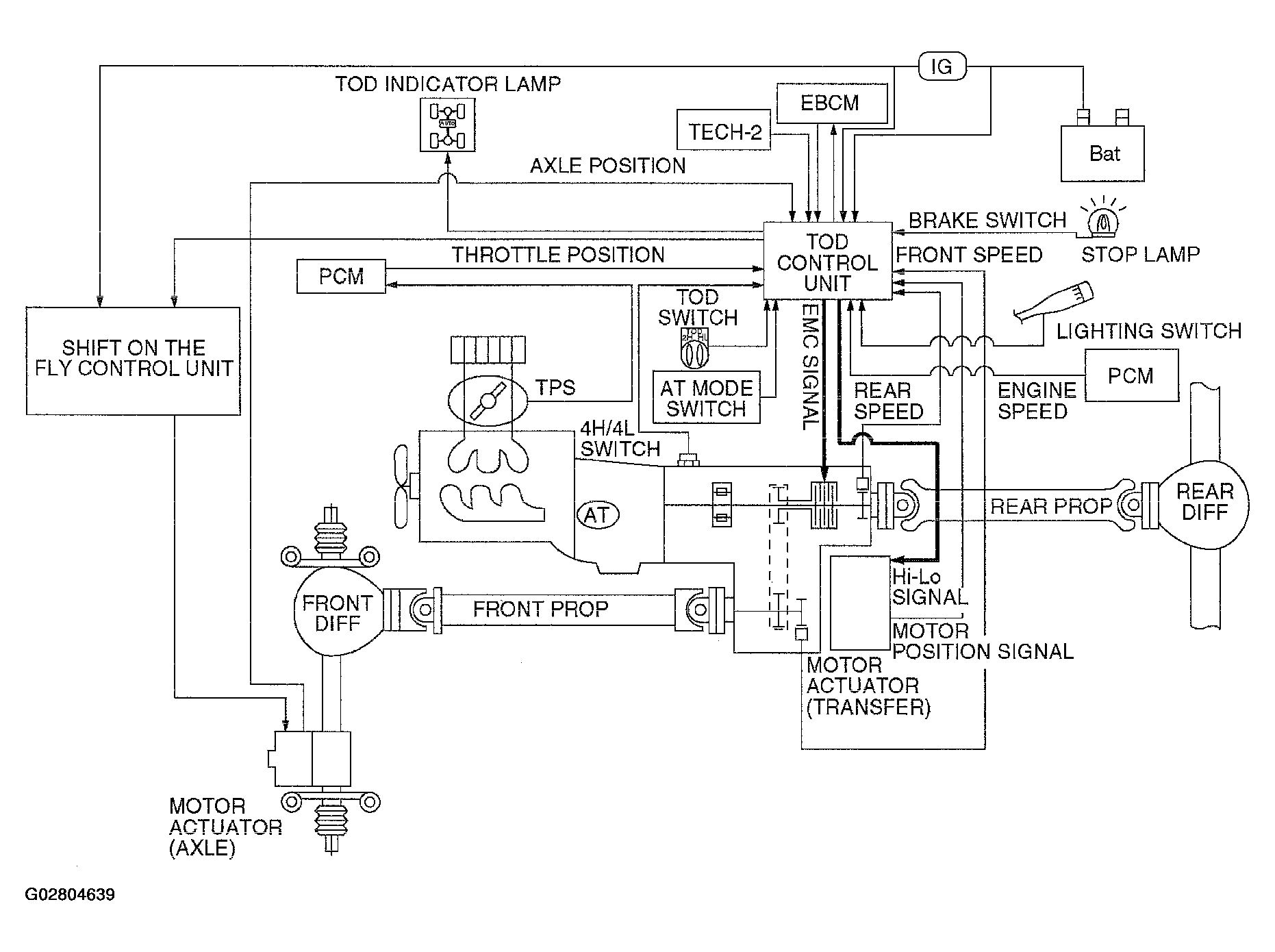
Fig 2: Driveline Control System (TOD) Electronic Control Diagram
G02804639Courtesy of ISUZU MOTOR CO.

TOD (Torque on Demand) system is traction state control system to vehicle.