LEMON Manuals: Even more car manuals for everyone: 1960-2025
Home >> Jaguar >> 1982 >> XJ-6 L6-4.2L >> Repair and Diagnosis >> Heating and Air Conditioning >> Control Module HVAC >> Testing and Inspection >> Amplifier
April 5, 2026: LEMON Manuals is launched! Read the announcement.

Amplifier

Amplifier

Amplifier:




A/C Amplifier:





Testing: Select 85 at the temperature selector switch. This will cause the relay in the amplifier unit to switch purple lead of the motor circuit to 12 volts. Red lead should reflect 0 volts.


After a few minutes, select 65 at temperature selector switch. This will cause the other amplifier relay to reflect 12 volts at the red lead and 0 volts at the purple lead.


If camshaft does not rotate in either test, check wiring continuity, FULL HEATING and FULL COOLING limit switches for continuity.

If correct, check Diodes (D1, D2 and D3) for continuity in forward and reverse bias modes.

If Correct:

1. Check that there are 12 volts at the brown lead and ground potential at the black lead.

2. Select Def. - Amplifier relay should show 12 volts at purple lead.

3. Check fuse in brown supply lead, 4. Replace amplifier.


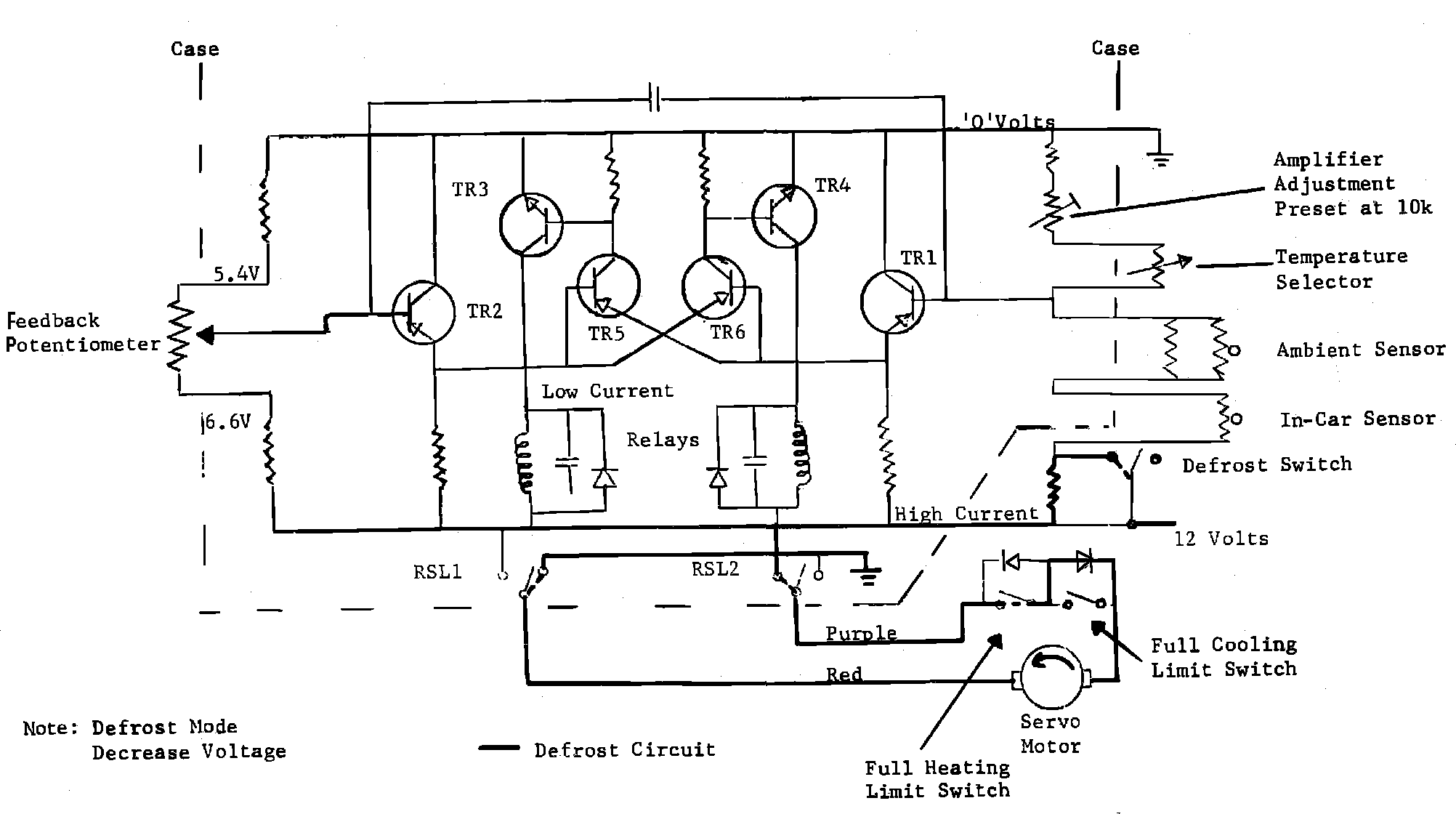
AMPLIFIER ADJUSTMENT

A/C Amplifier Adjustment:





1. Set the temperature selector at 75 and run vehicle at 1500 rpm.

2. Ensure engine temperature is normal and ambient temperature is fairly stable.

3. Measure the air temperature in the region of the in-car sensor using a mercury thermometer.

4. When the temperature on the Mercury thermometer has stabilized and the camshaft ceases to move, note the difference in temperature between the 75 selected at the temperature selector and that registered by the Mercury thermometer.

5. Every 5°F between the two items equals 45° angular rotation of the temperature control.

6. If the temperature is higher at the Mercury thermometer than the selected at the temperature selector, rotate the amplifier potentiometer adjusting screw anti-clockwise by the same angular amount as that estimated at the temperature selector.

7. Similarly, if temperature is lower at the Mercury thermometer, adjust in a clockwise direction.

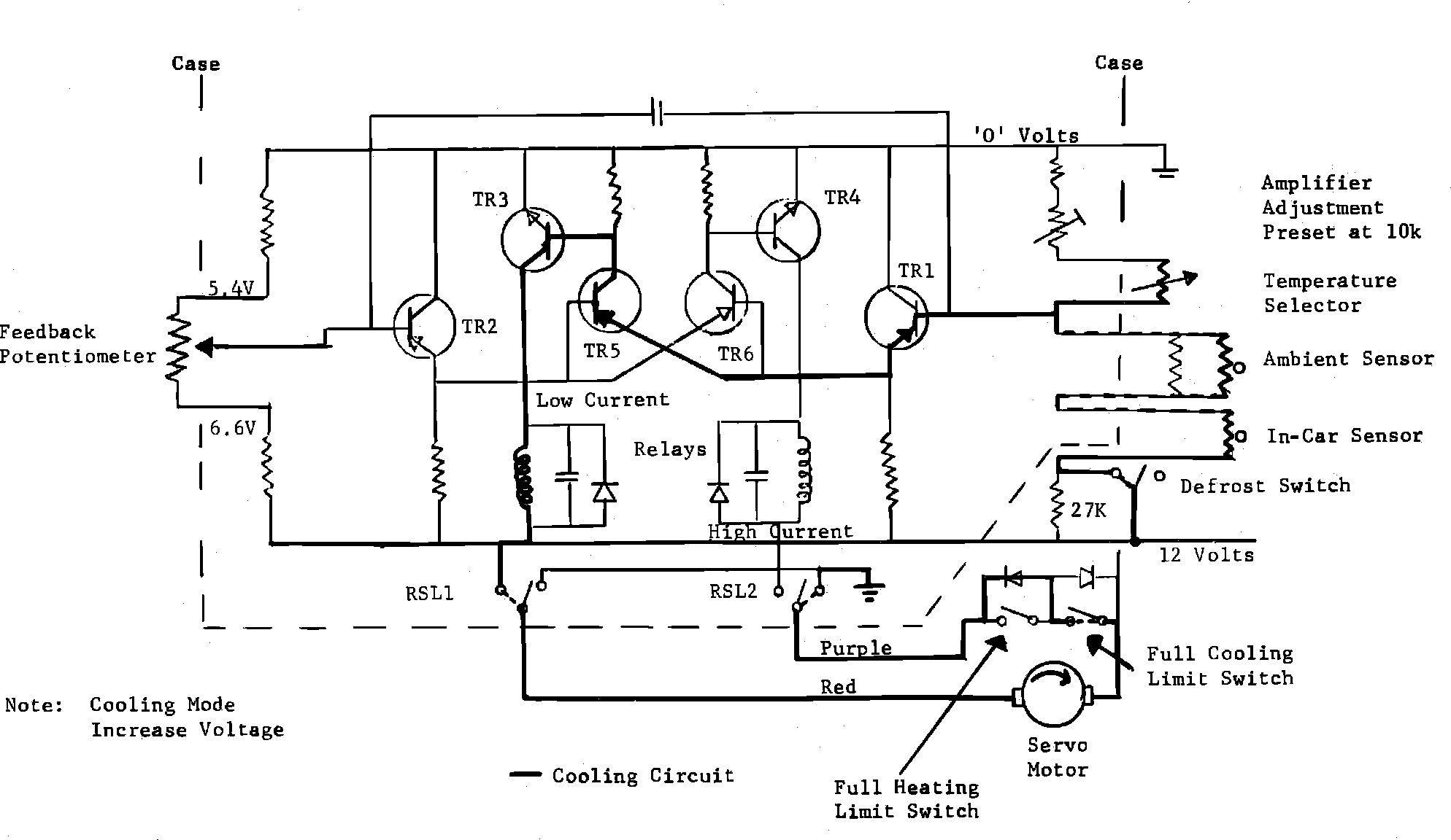
FULL COOLING

Amplifier Circuit:





When full cooling is selected, the temperature selector is placed at 65. This introduces a resistance into the circuit which lowers the current and increases the voltage. Sensing the higher voltage, the amplifier allows the current flow through TR1, TR5 and TR3 which energizes relay RSL1 which in turn allows current flow through the red lead and return to ground through the purple lead, rotating the motor and hence the camshaft into the cooling mode. Under high ambient conditions, the Ranco thermostat is also overridden by the Ranco override switch.


When the selected temperature is reached, the in-car sensor's resistance changes cancelling the IMBALANCE and allows the feedback potentiometer to return the camshaft to the balance position. Camshaft travel. is limited by the full cooling limit switch - Depends on Ambient influence.

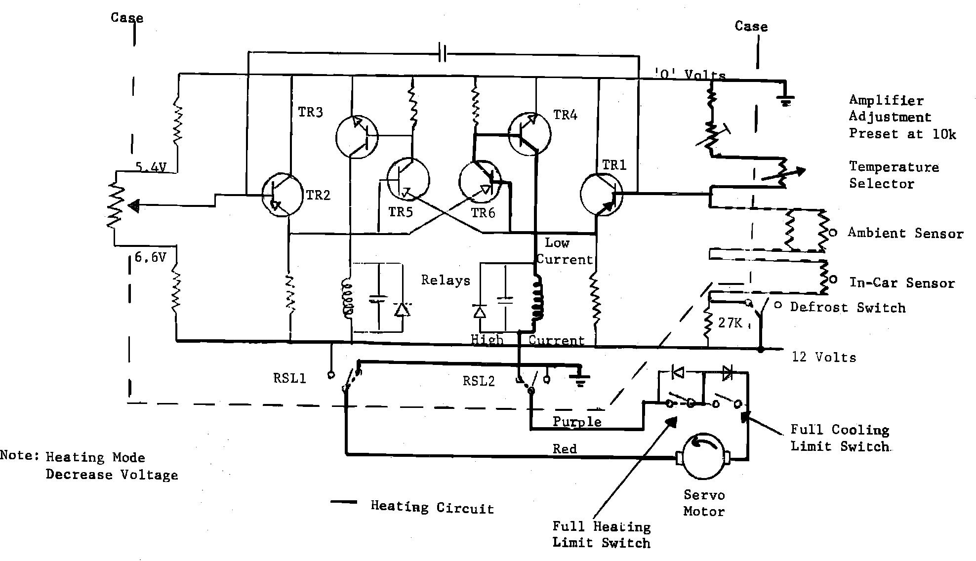
FULL HEATING

Amplifier Circuit:





When full heating is selected, the temperature selector is placed at 85. This introduces a resistance into the circuit which raises the current and reduces the voltage. Sensing the lower voltage, the amplifier allows current flow through TR1, TR6 and TR4 which energizes RSL2 which in turn allows current flow through the purple lead and return to ground through the red lead, rotating the motor and hence the camshaft into the heating mode. When the selected temperature is reached, the in-car sensor's resistance changes cancelling the IMBALANCE and allows the feedback potentiometer to return the camshaft to the central position. In full heating, fan speeds are limited to Low and MED 1 (2nd speed) - Depends on Ambient influence.

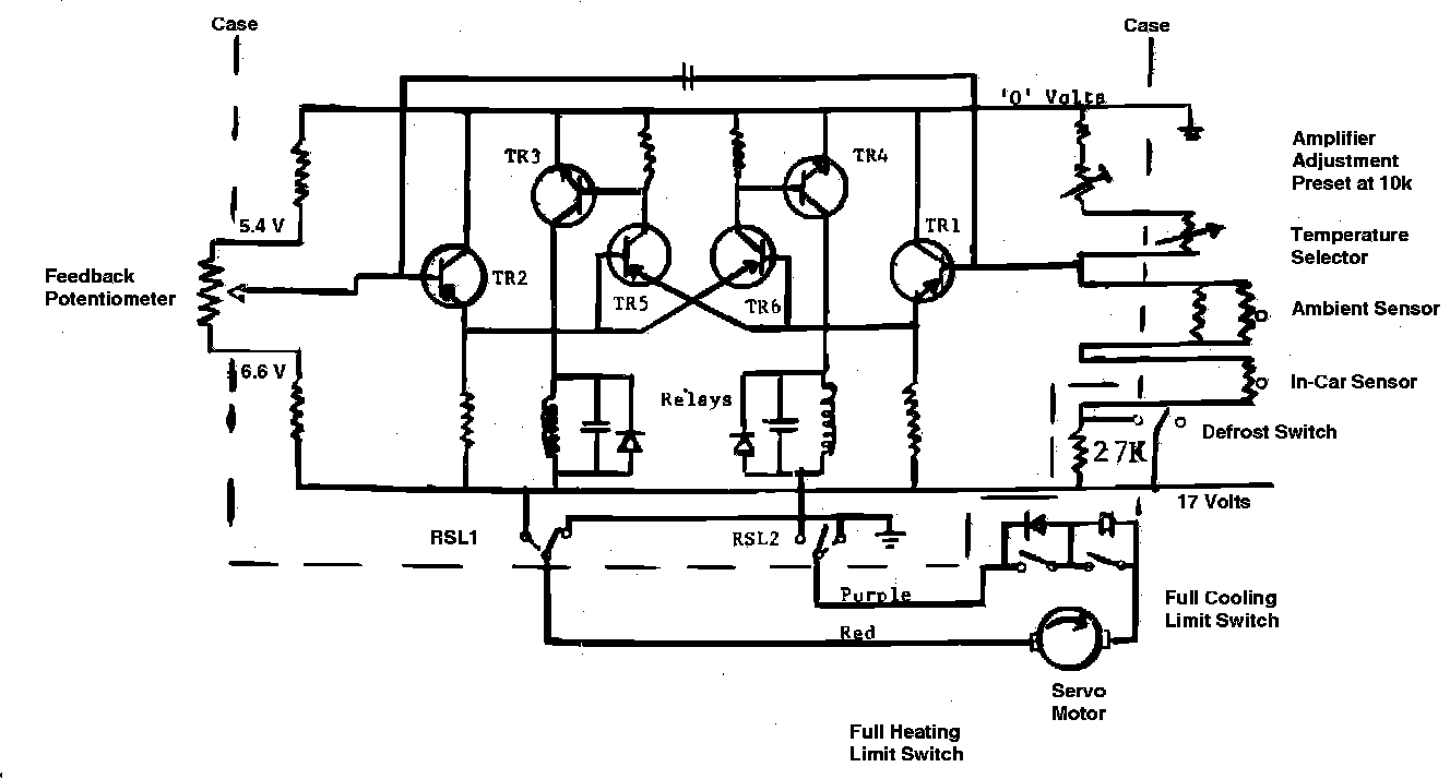
DEFROST MODE MAXIMUM

Amplifier Circuit:





When defrost is selected, the temperature selector is placed at 85. This introduces a 27K resistance into the circuit which raises the current and reduces the voltage bypassing the amplifier bias circuit and causes the camshaft to rotate to the full heating mode. The fans will operate at the highest speed.