LEMON Manuals: Even more car manuals for everyone: 1960-2025
Home >> Jeep >> 1981 >> Cherokee Base, 2D Utility, 4.2L Eng VIN C, AWD >> Repair and Diagnosis >> Engine Performance >> Engine Control Systems >> Computerized Emission Control >> Diagnosis & Testing >> Testing >> Test Equipment
April 5, 2026: LEMON Manuals is launched! Read the announcement.

Test Equipment

  1. The test equipment required to perform the tests include: Tachometer, hand vacuum pump, digital volt-ohmmeter with minimum 10 megohm impedance and a No. 158 bulb with socket and jumper wire.
  2. Before beginning any of the tests, a clear air cleaner cover must be fabricated from clear acrylic plastic at least 0.25" thick. This is secured with air cleaner wing nut after top of air cleaner has been removed to observe operation and position of metering pins. See Fig 1.
    NOTE: The metering pins operate in tandem. Only the upper pin is visible.
    Fig 1: Dimensions For Fabricating Clear Air Cleaner Cover for Observing Metering Pins
    G09337284Courtesy of CHRYSLER GROUP, LLC
TEST CHARTS

Chart Condition
No. 1 Initialization test.
No. 2 System operation test.
No. 3 "CHECK ENGINE" lamp test.
No. 4 "CHECK ENGINE" lamp remains on or trouble code "11".
No. 5 Oxygen sensor and closed loop test.
No. 6 AIR injection test.
No. 7 Divert solenoid test.
No. 8 "Upstream" solenoid test.
No. 9 Open loop switches test.
No. 10 Adaptive switch test.
No. 11 Altitude circuit test.
No. 12 Thermal electric switch (TES) test.
No. 13 Closed loop operational test.
No. 14 Vacuum switch functional test.
Fig 2: TEST NO. 1
G09337285Courtesy of CHRYSLER GROUP, LLC
Fig 3: TEST NO. 2
G09337286Courtesy of CHRYSLER GROUP, LLC
Fig 4: TEST NO. 3
G09337287Courtesy of CHRYSLER GROUP, LLC
Fig 5: TEST NO. 4
G09337288Courtesy of CHRYSLER GROUP, LLC
Fig 6: TEST NO. 5
G09337289Courtesy of CHRYSLER GROUP, LLC
Fig 7: TEST NO. 6
G09337290Courtesy of CHRYSLER GROUP, LLC
Fig 8: TEST NO. 7
G09337291Courtesy of CHRYSLER GROUP, LLC
Fig 9: TEST NO. 8
G09337292Courtesy of CHRYSLER GROUP, LLC
Fig 10: TEST NO. 9
G09337293Courtesy of CHRYSLER GROUP, LLC
Fig 11: TEST NO. 10
G09337294Courtesy of CHRYSLER GROUP, LLC
Fig 12: TEST NO. 11
G09337295Courtesy of CHRYSLER GROUP, LLC
Fig 13: TEST NO. 12
G09337296Courtesy of CHRYSLER GROUP, LLC
Fig 14: TEST NO. 13
G09337297Courtesy of CHRYSLER GROUP, LLC
Fig 15: TEST NO. 14
G09337298Courtesy of CHRYSLER GROUP, LLC
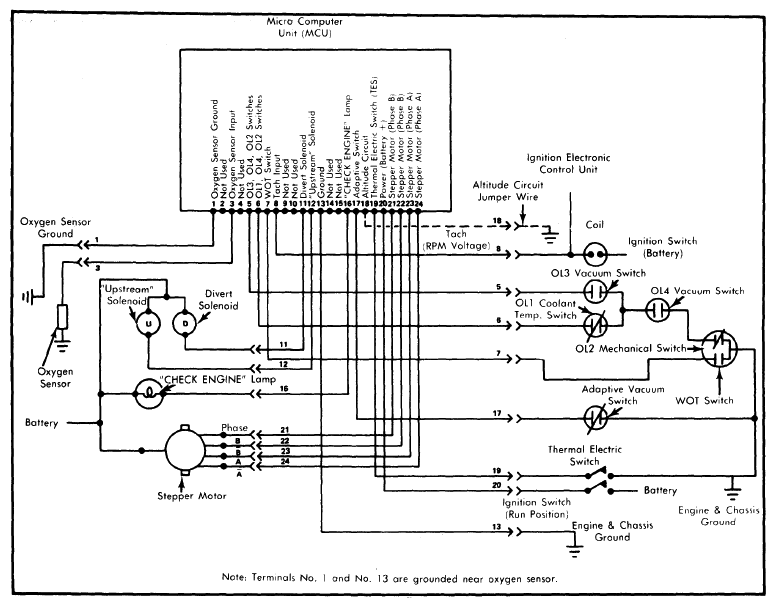
Fig 16: Jeep CEC System Wiring Diagram
G09337299Courtesy of CHRYSLER GROUP, LLC