LEMON Manuals: Even more car manuals for everyone: 1960-2025
Home >> Jeep >> 2004 >> Liberty 2WD L4-2.4L VIN 1 >> Repair and Diagnosis >> Powertrain Management >> Computers and Control Systems >> Relays and Modules - Computers and Control Systems >> Body Control Module >> Diagrams >> Electrical Diagrams >> Circuit Diagrams
April 5, 2026: LEMON Manuals is launched! Read the announcement.

Circuit Diagrams

Airbag System:




Premium Audio System:




Base Audio System:




Remote Radio Controls:




Chime:




Inter-module And DRB Communication:




PCM Communication - Gas Only:




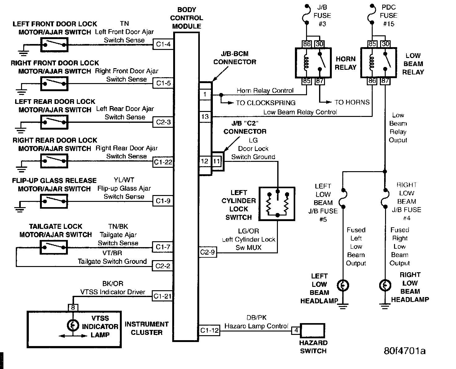
Door Ajar System:




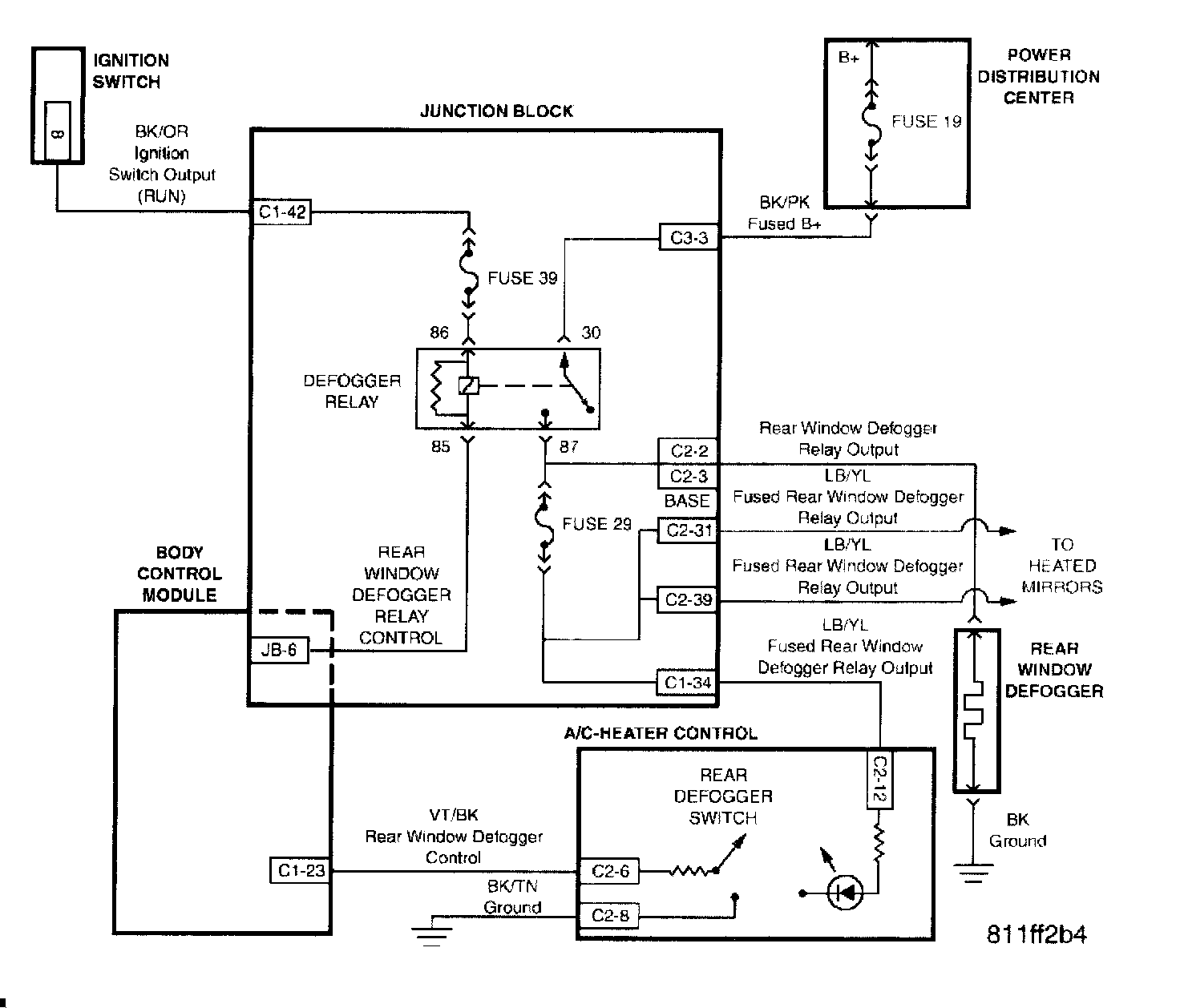
Electrically Heated System:




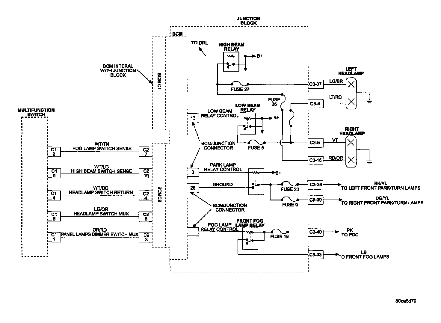
Exterior Lighting:




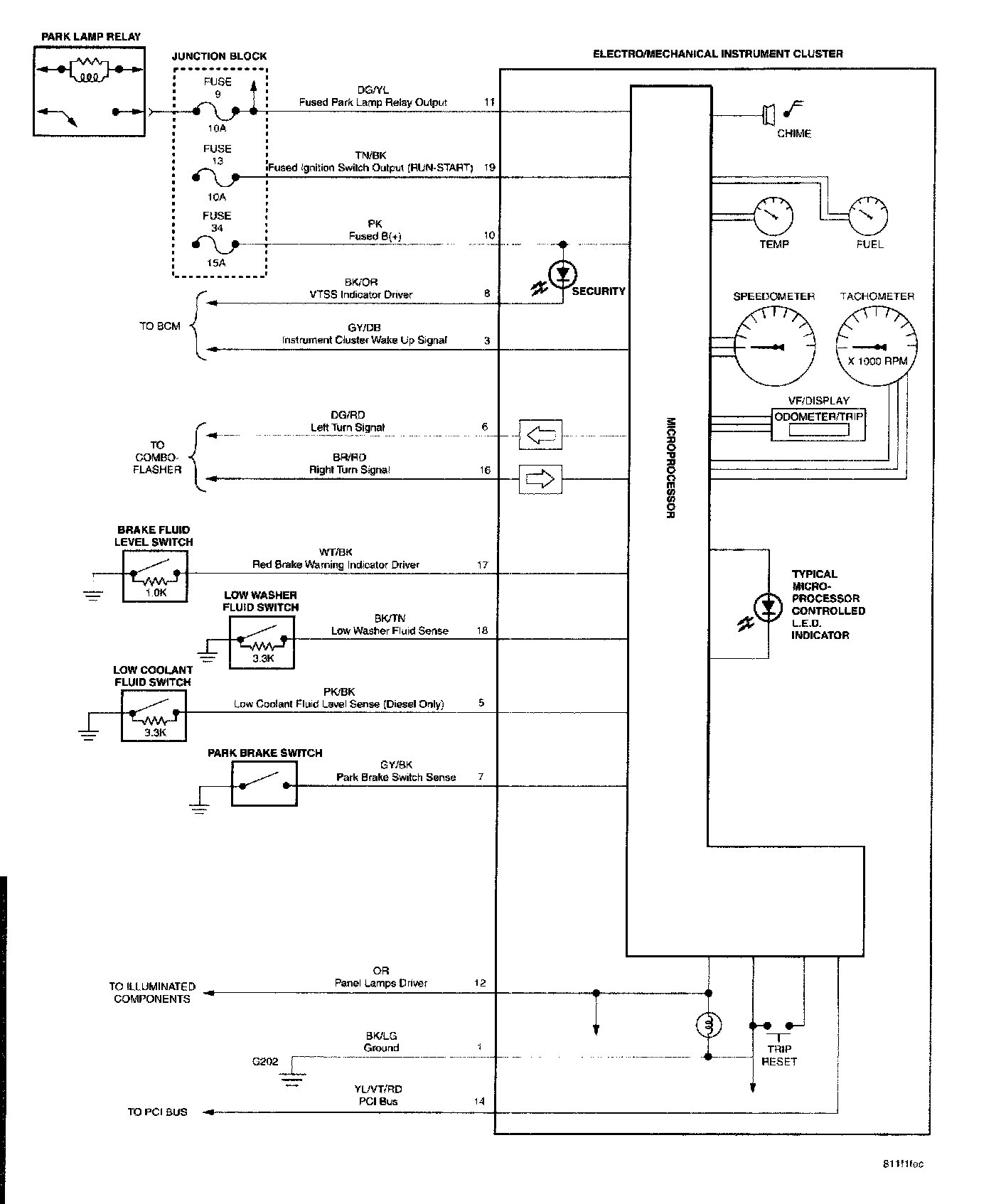
Instrument Cluster:




Interior Lighting:




Electronic Vehicle Information Center (EVIC):




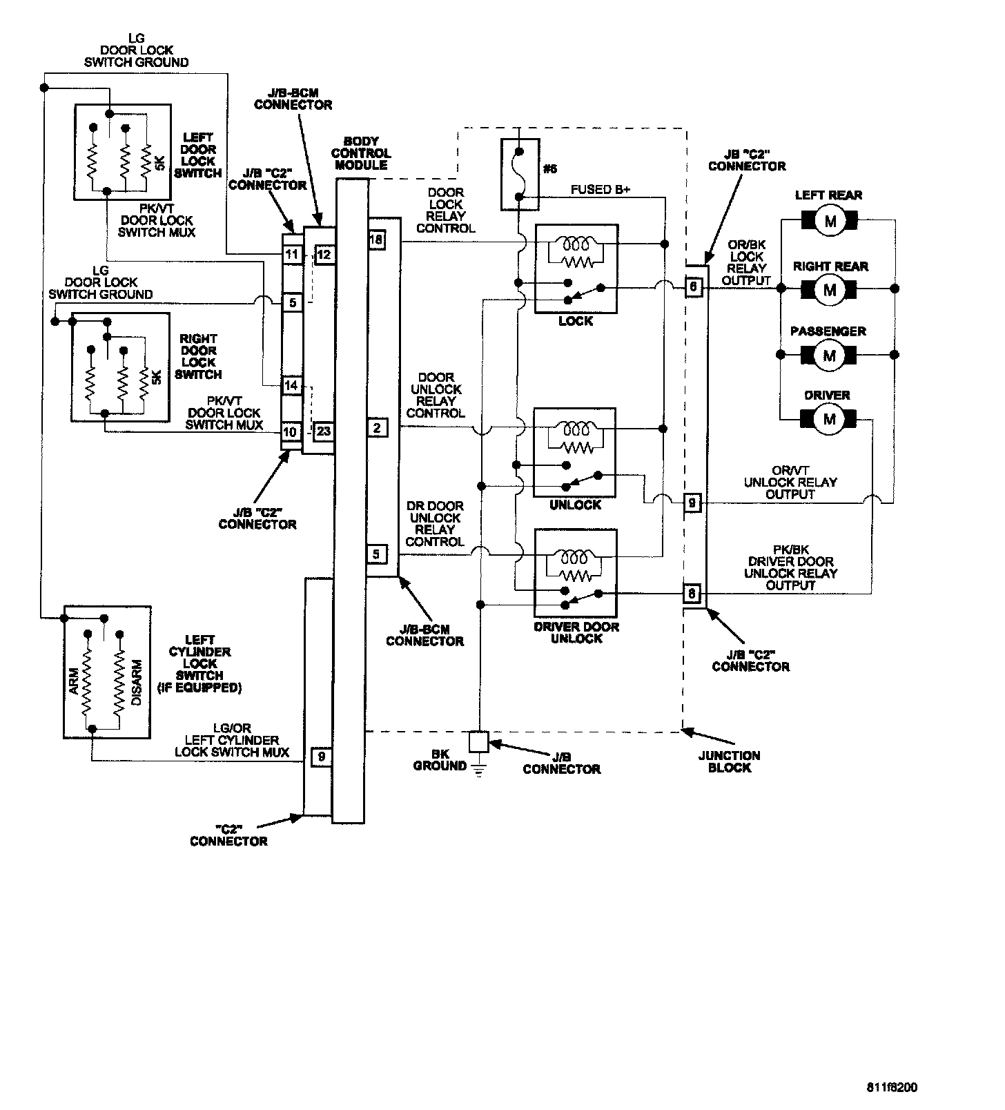
Doors:




Tailgate And Flip-Up Glass:




Hands Free Module:




VTSS:




Base - VTSS (Export Only):




Premium - VTSS (Export Only):




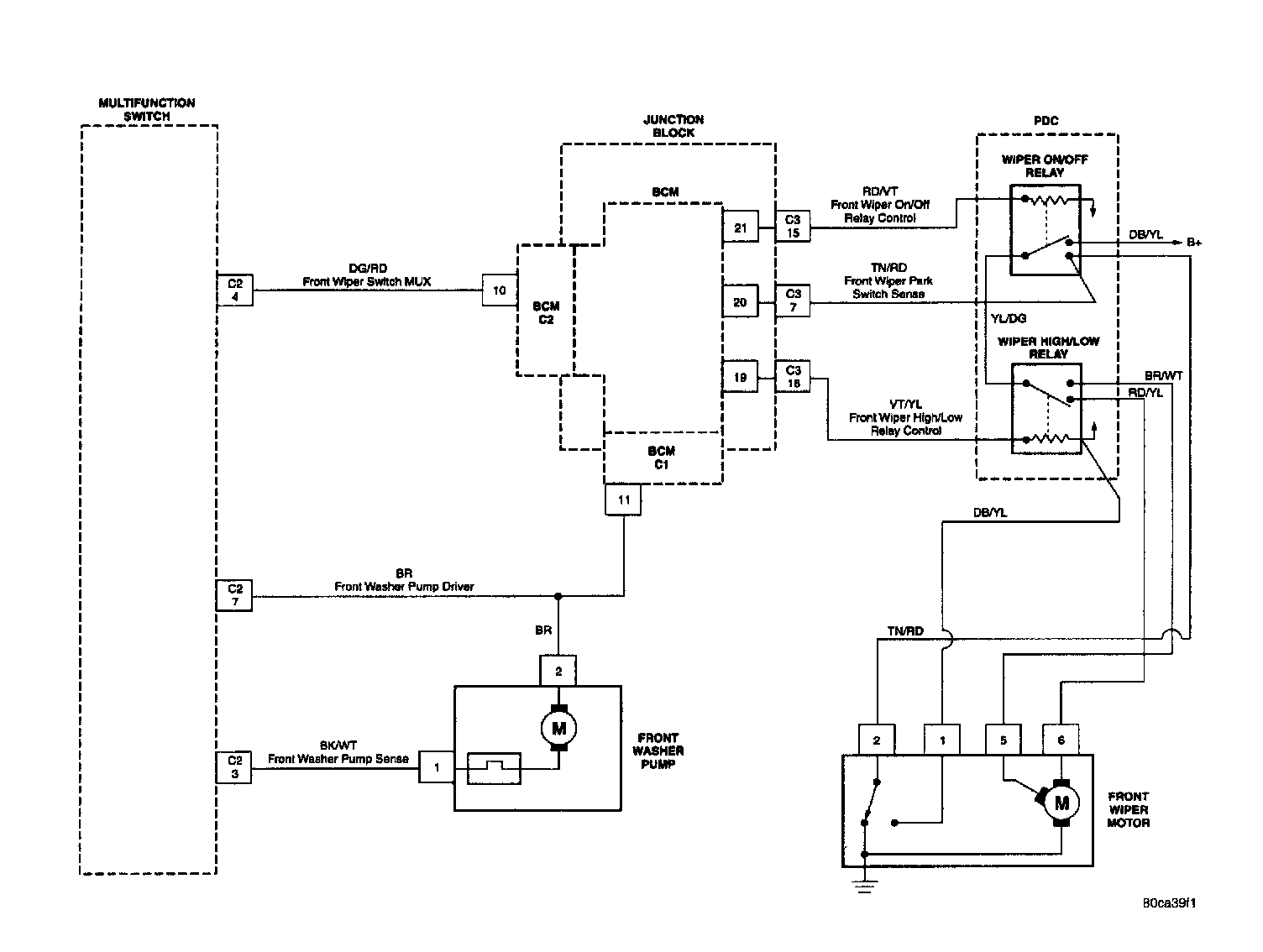
Windshield Wipers: