LEMON Manuals: Even more car manuals for everyone: 1960-2025
Home >> Jeep >> 2009 >> Commander Overland, RWD >> Repair and Diagnosis >> Engine Performance >> System >> DTCS P0601 To P0694 - NGC >> P0622-Generator Field Control Circuit >> Notes
April 5, 2026: LEMON Manuals is launched! Read the announcement.

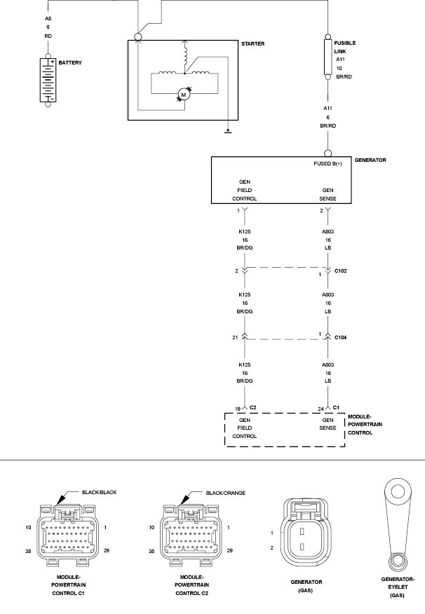
P0622-Generator Field Control Circuit: Notes

Fig 1: Battery/Power Supply Circuit
GC0132734Courtesy of CHRYSLER LLC