LEMON Manuals: Even more car manuals for everyone: 1960-2025
Home >> Jeep >> 2010 >> Commander Limited, 4WD >> Repair and Diagnosis >> Engine Performance >> Engine Control Systems >> Front Control Module (FCM) - Electrical Diagnostics >> DTC Troubleshooting >> B1647-Rear Right Turn Control Circuit Low >> Circuit Schematic
April 5, 2026: LEMON Manuals is launched! Read the announcement.

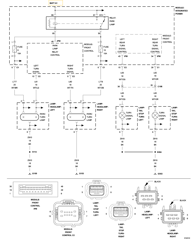
Circuit Schematic

Fig 1: Rear Right Turn Signal Control Circuit Schematic
GC0120100Courtesy of CHRYSLER LLC