LEMON Manuals: Even more car manuals for everyone: 1960-2025
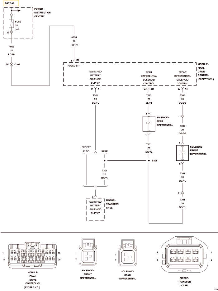
Home >> Jeep >> 2010 >> Commander Limited, 4WD >> Repair and Diagnosis >> Transmission >> Transfer Case >> Final Drive Control Module (FDCM) - Electrical Diagnostics >> DTC Troubleshooting >> C1420-Rear Differential Control Circuit Current Performance >> Circuit Schematic
April 5, 2026: LEMON Manuals is launched! Read the announcement.

Circuit Schematic

Fig 1: Front Differential Solenoid Control Circuit Schematic
GC0120047Courtesy of CHRYSLER LLC