LEMON Manuals: Even more car manuals for everyone: 1960-2025
Home >> Jeep >> 2014 >> Compass Limited, AWD, Automatic Trans >> Repair and Diagnosis >> External Pages >> Different car >> Section 175 (Wireless Control Module (WCM) - Electrical Diagnostics) >> DTC Troubleshooting >> B2211-Rain Sensor Module Initialization Performance >> Notes
April 5, 2026: LEMON Manuals is launched! Read the announcement.

B2211-Rain Sensor Module Initialization Performance: Notes

WARNING: This page is about a different car, the 2012 Jeep Liberty. However, it is still accessible from the selected car via links, so may be relevant.
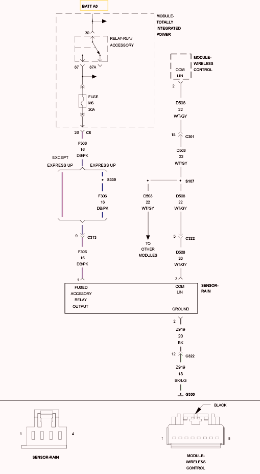
Fig 1: Rain Sensor Wiring Diagram
GC0102517Courtesy of CHRYSLER GROUP, LLC

For a complete wiring diagram, refer to appropriate SYSTEM WIRING DIAGRAMS article  .