LEMON Manuals: Even more car manuals for everyone: 1960-2025
Home >> Kia >> 2005 >> Rio Base, Automatic >> Repair and Diagnosis >> Engine Performance >> Engine Control Systems >> Engine Control System/Fuel System >> On-Vehicle Service >> Emission Control Diagram
April 5, 2026: LEMON Manuals is launched! Read the announcement.

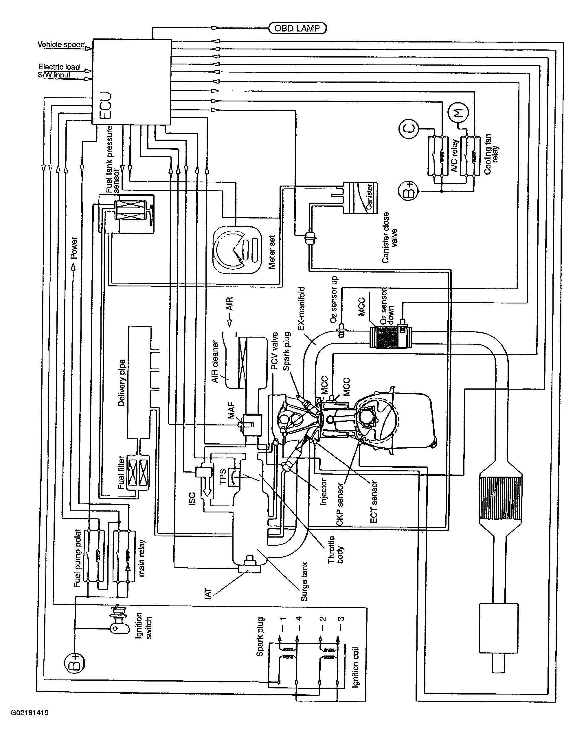
Emission Control Diagram

Fig 1: Emission Control Diagram
G02181419Courtesy of KIA MOTORS AMERICA, INC.