LEMON Manuals: Even more car manuals for everyone: 1960-2025
Home >> Kia >> 2007 >> Amanti >> Repair and Diagnosis >> Brakes >> Traction Control >> TCS (Traction Control System) >> Traction Control System (TCS)
April 5, 2026: LEMON Manuals is launched! Read the announcement.

Traction Control System (TCS)

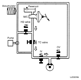
  1. NORMAL MODE
    NORMAL MODE

    Solenoid valve State Valve Motor pump TC valve
    Inlet (NO) OFF OPEN OFF OFF
    Outlet (NC) OFF CLOSE
    • In the normal driving condition, TC valve (normally open) is the passage between the master cylinder and the each wheel cylinder.
    • When brake pedal is applied, brake pressure is delivered to the wheel cylinders via NO-TC valve and all solenoid valves inside the hydraulic unit are deactivated.
    • In case of TCS malfunction, it does not affect brake operation.
      Fig 1: Brake Operation Diagram (Normal Mode)
      G05117583Courtesy of KIA MOTORS AMERICA, INC.
  2. PRESSURE INCREASE MODE
    PRESSURE INCREASE MODE

    Solenoid valve State Valve Motor pump TC valve
    Inlet (NO) FRONT: OFF
    REAR: ON
    FRONT: OPEN
    REAR: CLOSE
    ON ON
    Outlet (NC) OFF CLOSE
    • If a front wheel spin is detected, TCS begins a brake control to decrease a wheel spin.
    • Hydraulic shuttle valve (HSV) is opened.

      Brake fluid is supplied from the master cylinder by motor operation to the spin wheel via HSV.

    • TC valve is closed (ON).

      Brake pressure generated from motor pump is delivered only to the front wheel.

    • Inlet valve remains open to deliver the brake pressure generated from motor pump to the spinning wheels.
      Fig 2: Brake Operation Diagram (Increase Mode)
      G05117584Courtesy of KIA MOTORS AMERICA, INC.
  3. PRESSURE DUMP MODE
    PRESSURE DUMP MODE

    Solenoid valve State Valve Motor pump TC valve
    Inlet (NO) ON CLOSE ON ON
    Outlet (NC) FRONT : ON
    REAR : OFF
    FRONT : OPEN
    REAR : CLOSE
    • When the wheel deceleration is under the threshold and the wheel spin is reduced under a slip threshold, applied brake pressure is reduced to get an optimum traction force.
    • Outlet valve is open to release the brake pressure and inlet valve is closed to block the pressure increase from the motor pump.
    • Hydraulic shuttle valve (HSV) remains opened, TC valve is ON.
    • Motor is ON, to dump the brake fluid being released from the lock-up wheel.
      Fig 3: Brake Operation Diagram (Dump Mode)
      G05117585Courtesy of KIA MOTORS AMERICA, INC.
  4. PRESSURE HOLD MODE
    PRESSURE HOLD MODE

    Solenoid valve State Valve Motor pump TC valve
    Inlet (NO) ON CLOSE ON ON
    Outlet (NC) OFF CLOSE
    Fig 4: Brake Operation Diagram (Hold Mode)
    G05117586Courtesy of KIA MOTORS AMERICA, INC.