LEMON Manuals: Even more car manuals for everyone: 1960-2025
Home >> Land Rover >> 1992 >> Range Rover Base >> Repair and Diagnosis >> Brakes >> Traction Control >> Anti-Lock >> Description >> Component >> Notes
April 5, 2026: LEMON Manuals is launched! Read the announcement.

Traction Control: Anti-Lock: Description: Component: Notes

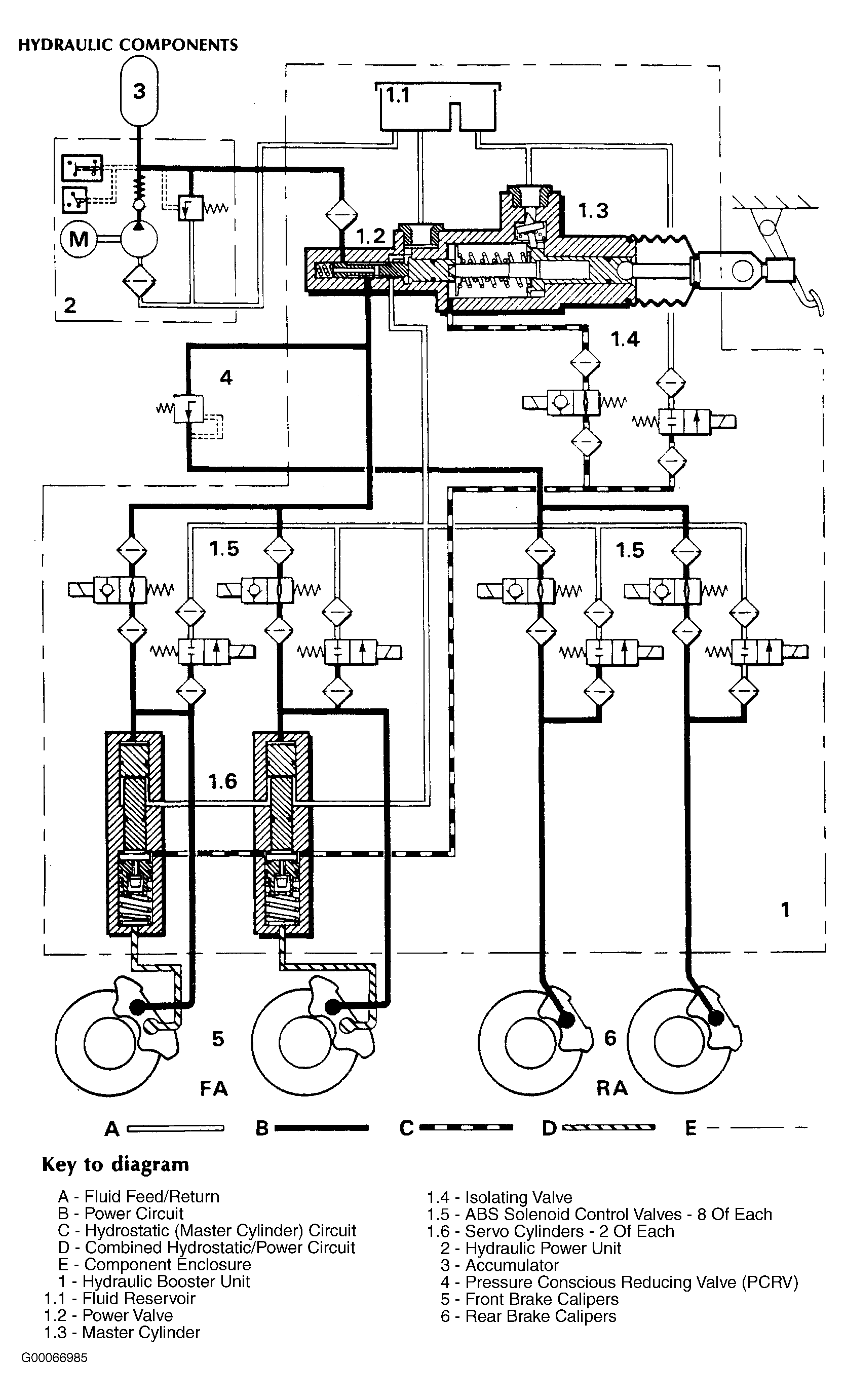
NOTE: Numbers in title parenthesis refer to items identified by those numbers in illustration. See Figure .