LEMON Manuals: Even more car manuals for everyone: 1960-2025
Home >> Lexus >> 2005 >> IS 300 Base, Automatic >> Repair and Diagnosis >> Engine Mechanical >> Auxiliary Emission Control Systems >> Emission Control System >> Parts Layout And Schematic Drawing >> Drawing
April 5, 2026: LEMON Manuals is launched! Read the announcement.

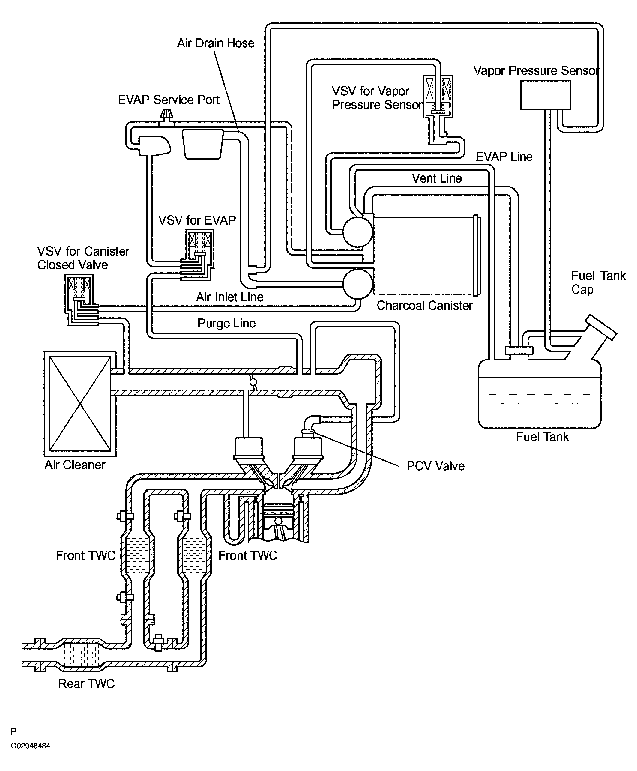
Parts Layout And Schematic Drawing: Drawing

Fig 1: Identifying Emission Control System Drawing
G02948484Courtesy of © TOYOTA, LICENSE AGREEMENT TMS1002