LEMON Manuals: Even more car manuals for everyone: 1960-2025
Home >> Lexus >> 2005 >> RX 330 AWD >> Repair and Diagnosis >> Engine Performance >> Engine Control Systems >> Engine Control System >> SFI System (3MZ-FE) >> Inspection
April 5, 2026: LEMON Manuals is launched! Read the announcement.

SFI System (3MZ-FE): Inspection

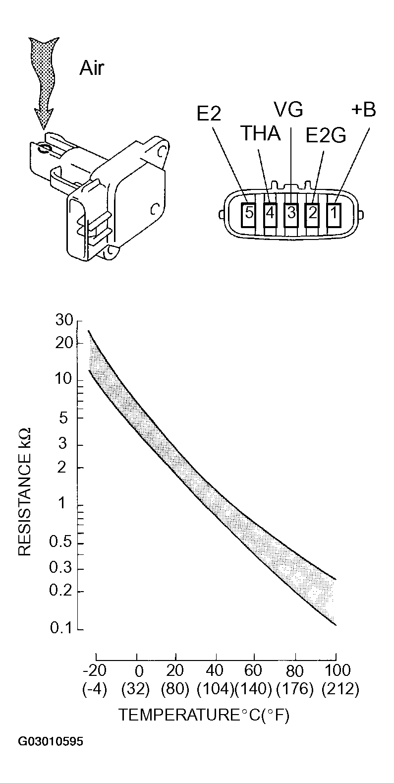
  1. INSPECT MASS AIR FLOW METER 
    1. Output voltage inspection.
      1. Apply battery voltage across terminals 1 (+B) and 2 (E2G).
      2. Connect the positive (+) tester probe to terminal VG, and negative (-) tester probe to terminal E2G.
      3. Blow air into the MAF meter, and check that the voltage output fluctuates.
    2. Resistance inspection.
      1. Using an ohmmeter, measure the resistance between terminals 4 (THA) and 5 (E2).

        Resistance: 

        Fig 1: Mass Air Flow Meter Resistance Table
        G03010594Courtesy of © TOYOTA, LICENSE AGREEMENT TMS1002
        Fig 2: Inspecting Mass Air Flow Meter
        G03010595Courtesy of © TOYOTA, LICENSE AGREEMENT TMS1002
  2. INSPECT CAMSHAFT TIMING OIL CONTROL VALVE ASSY 
    1. Resistance inspection.
      1. Using an ohmmeter, measure the resistance between the terminals.

        Resistance: 6.9 to 7.9 Ω at 20°C (68°F) 

    2. Movement inspection.
      1. Connect the positive (+) lead from the battery to terminal 1 and negative (-) lead to terminal 2, and check the movement of the valve.
        NOTE: Confirm the valve moves freely and does not stick in any position.

        HINT:

        Bad returning of the valve by catching foreign objects causes subtle pressure leak. The subtle pressure leak will cause the cam to advance, and this condition will set a DTC.

        Fig 3: Inspecting Movement
        G03010596Courtesy of © TOYOTA, LICENSE AGREEMENT TMS1002
  3. INSPECT ACCELERATOR PEDAL ROD ASSY 
    1. Resistance inspection
      1. Using an ohmmeter, measure the resistance between the terminals.

        Resistance: 

        ACCELERATOR PEDAL ROD ASSY

        Symbols (Terminal No.) Resistance
        VPA2 (3) - EP1 (5) 5.0 kΩ or less
        VPA1 (6) - EP2 (2) 5.0 kΩ or less
        VCP1 (4) - EP1 (5) 2.25 to 4.75 kΩ
        VCP2 (1) - EP2 (2) 2.25 to 4.75 kΩ
        Fig 4: Inspecting Accelerator Pedal Rod Assy
        G03010597Courtesy of © TOYOTA, LICENSE AGREEMENT TMS1002
  4. INSPECT THROTTLE BODY ASSY 
    1. Resistance inspection
      1. Using an ohmmeter, measure the resistance between terminals.

        Resistance: 

        THROTTLE BODY ASSY

        Symbols (Terminal No.) Resistance Temperature
        M+ (2) - M- (1) 0.3 to 100 Ω 20°C (68°F)
        VC (5) - E2 (3) 1.2 to 3.2 kΩ 20°C (68°F)
        Fig 5: Inspecting Throttle Body Assy
        G03010598Courtesy of © TOYOTA, LICENSE AGREEMENT TMS1002
  5. INSPECT E.F.I. ENGINE COOLANT TEMPERATURE SENSOR 
    1. Resistance inspection.
      1. Using an ohmmeter, measure the resistance between each terminal.

        Resistance:  

        • 2.32 to 2.59 kΩ at Approx. 20°C (68°F) 
        • 0.310 to 0.326 kΩ at Approx. 80°C (176°F) 
        NOTE: In case of checking the water temperature sensor in the water, be careful not to allow water to go into the terminals, and after checking, dry the sensor.
        Fig 6: Inspecting E.F.I. Engine Coolant Temperature Sensor
        G03010599Courtesy of © TOYOTA, LICENSE AGREEMENT TMS1002
  6. INSPECT KNOCK SENSOR 
    1. Continuity inspection.
      1. Using an ohmmeter, measure the resistance between the terminals.

        Resistance: 120 to 280 kΩ at 20°C (68°F) 

        HINT:

        If the resistance is not specified, replace the sensor.

        Fig 7: Inspecting Knock Sensor
        G03010600Courtesy of © TOYOTA, LICENSE AGREEMENT TMS1002
  7. INSPECT EFI RELAY 
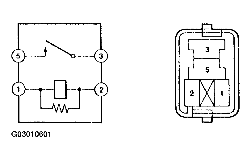
    1. Continuity inspection.
      1. Using an ohmmeter, check for continuity between the terminals.

        Specified condition: 

        EFI RELAY

        Terminals Specified condition
        1 - 2 Continuity
        3 - 5 No continuity
        3 - 5 Continuity (Apply battery voltage terminals 1 and 2)
        Fig 8: Inspecting EFI Relay
        G03010601Courtesy of © TOYOTA, LICENSE AGREEMENT TMS1002
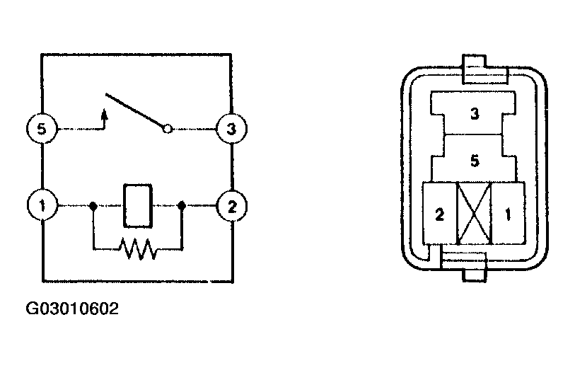
  8. INSPECT CIRCUIT OPENING RELAY 
    1. Continuity inspection.
      1. Using an ohmmeter, check for continuity between the terminals.

        Specified condition: 

        CIRCUIT OPENING RELAY

        Terminals Specified condition
        1 - 2 Continuity
        3 - 5 No continuity
        3 - 5 Continuity (Apply battery voltage terminals 1 and 2)
        Fig 9: Inspecting Circuit Opening Relay
        G03010602Courtesy of © TOYOTA, LICENSE AGREEMENT TMS1002