LEMON Manuals: Even more car manuals for everyone: 1960-2025
Home >> Lexus >> 2006 >> LS 430 >> Repair and Diagnosis >> Engine Performance >> System >> SFI System - Diagnostics >> EVAP System >> Related DTCS
April 5, 2026: LEMON Manuals is launched! Read the announcement.

Related DTCS

DTC CHART

DTC No. Monitoring Items Go To
P043E Reference orifice clogged (built into canister pump module) DTC P043E EVAPORATIVE EMISSION SYSTEM LEAK DETECTION REFERENCE ORIFICE LOW FLOW; DTC P043F EVAPORATIVE EMISSION SYSTEM REFERENCE ORIFICE HIGH FLOW 
P043F Reference orifice high-flow (built into canister pump module)
P0441
  • Purge VSV stuck closed
  • Purge VSV stuck open
  • Purge flow
DTC P0441 EVAPORATIVE EMISSION CONTROL SYSTEM INCORRECT PURGE FLOW 
P0450 Canister pressure sensor (built into canister pump module) voltage abnormal fluctuation DTC P0450 EVAPORATIVE EMISSION CONTROL SYSTEM PRESSURE SENSOR MALFUNCTION; DTC P0451 EVAPORATIVE EMISSION CONTROL SYSTEM PRESSURE SENSOR RANGE/PERFORMANCE; DTC P0452 EVAPORATIVE EMISSION CONTROL SYSTEM PRESSURE SENSOR/SWITCH LOW INPUT; DTC P0453 EVAPORATIVE EMISSION CONTROL SYSTEM PRESSURE SENSOR/SWITCH HIGH INPUT 
P0451 Canister pressure sensor (built into canister pump module) malfunctioning
P0452 Canister pressure sensor (built into canister pump module) voltage low
P0453 Canister pressure sensor (built into canister pump module) voltage high
P0455 EVAP gross leak DTC P0450 EVAPORATIVE EMISSION CONTROL SYSTEM PRESSURE SENSOR MALFUNCTION; DTC P0451 EVAPORATIVE EMISSION CONTROL SYSTEM PRESSURE SENSOR RANGE/PERFORMANCE; DTC P0452 EVAPORATIVE EMISSION CONTROL SYSTEM PRESSURE SENSOR/SWITCH LOW INPUT; DTC P0453 EVAPORATIVE EMISSION CONTROL SYSTEM PRESSURE SENSOR/SWITCH HIGH INPUT 
P0456 EVAP small leak
P2401 Leak detection pump stuck OFF (built into canister pump module) DTC P2401 EVAPORATIVE EMISSION LEAK DETECTION PUMP STUCK OFF; DTC P2402 EVAPORATIVE EMISSION LEAK DETECTION PUMP STUCK ON 
P2402 Leak detection pump stuck ON (built into canister pump module)
P2419 Vent valve stuck closed (built into canister pump module) DTC P2419 EVAPORATIVE EMISSION PRESSURE SWITCHING VALVE STUCK ON; DTC P2420 EVAPORATIVE EMISSION PRESSURE SWITCHING VALVE STUCK OFF 
P2420 Vent valve stuck open (vent) (built into canister pump module)
P2610 Soak timer (built into ECM) DTC P2610 ECM / PCM INTERNAL ENGINE OFF TIMER PERFORMANCE 

If any EVAP system DTCs are set, the malfunctioning area can be determined using the table below.

Fig 1: EVAP System DTC Chart
G04067620Courtesy of © TOYOTA, LICENSE AGREEMENT TMS1002
NOTE: If the 0.02 inch reference pressure difference between the first and second checks is greater than the specification, the DTCs corresponding to the reference pressure (P043E, P043F, P0441, P0455, P0456, P2401 and P2420) will all be stored.
Fig 2: Evaporative Emission (EVAP) System Components Location
G04067621Courtesy of © TOYOTA, LICENSE AGREEMENT TMS1002
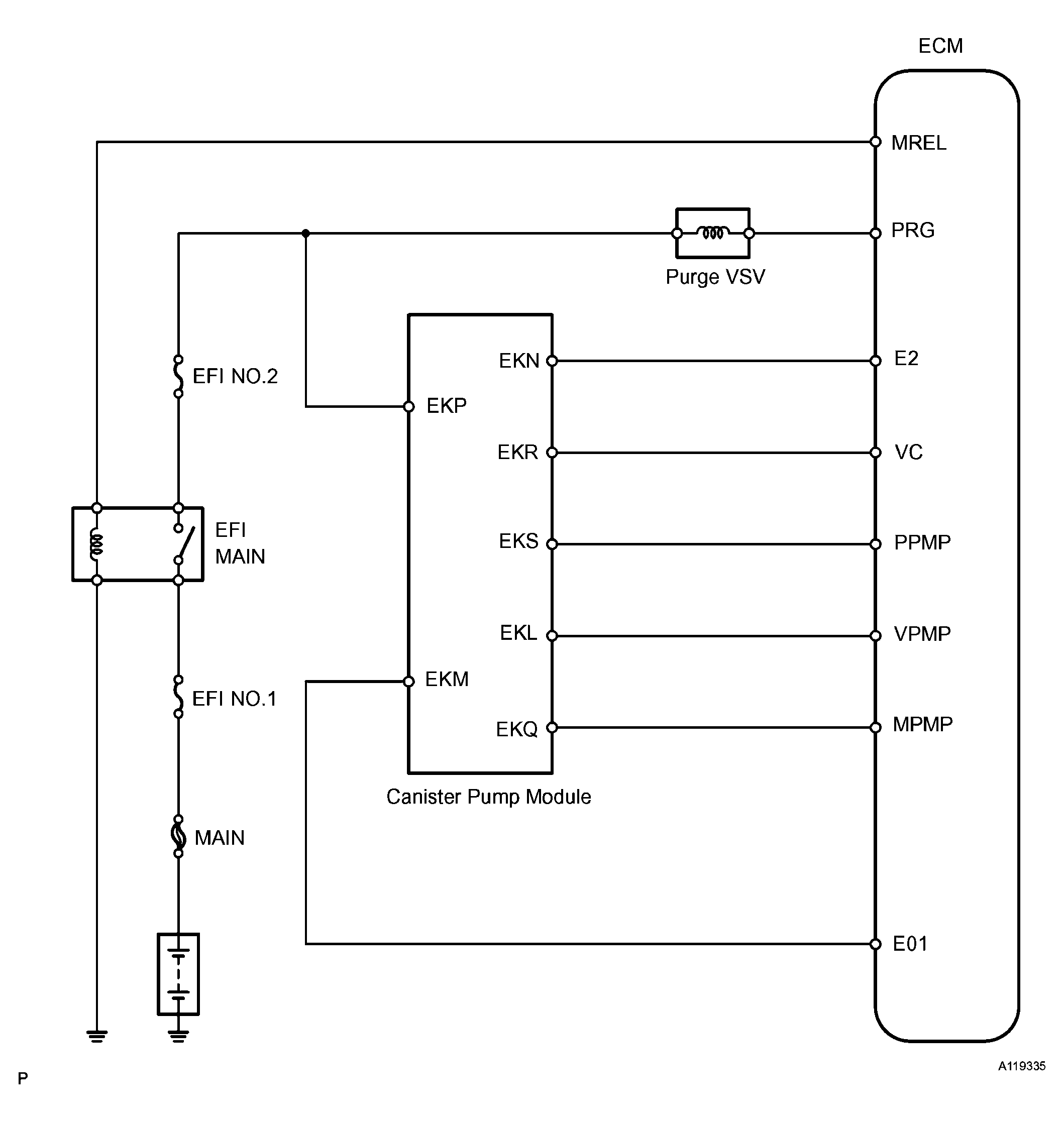
Fig 3: Identifying EVAP System Circuit
G04067622Courtesy of © TOYOTA, LICENSE AGREEMENT TMS1002
NOTE: In this vehicle's EVAP system, turning ON the vent valve does not seal off the EVAP system. To check for leaks in the EVAP system, disconnect the air inlet vent hose and apply pressure from the atmosphere side of the canister.

While the engine is running, if a predetermined condition (closed-loop, etc.) is met, the purge VSV is opened by the ECM and stored fuel vapors in the canister are purged to the intake manifold. The ECM changes the duty cycle ratio of the purge VSV to control purge flow volume.

The purge flow volume is also determined by the intake manifold pressure. Atmospheric pressure is allowed into the canister through the vent valve to ensure that the purge flow is maintained when the negative pressure (vacuum) is applied to the canister.

The following two monitors run to confirm appropriate EVAP system operation.

  1. Key-off monitor 

    This monitor checks for Evaporative Emission (EVAP) system leaks and canister pump module malfunctions. The monitor starts 5 hours* after the ignition switch is turned OFF. More than 5 hours are required to allow the fuel to cool down to stabilize the Fuel Tank Pressure (FTP), thus making the EVAP system monitor more accurate.

    The leak detection pump creates negative pressure (vacuum) in the EVAP system and the pressure is measured. Finally, the ECM monitors for leaks from the EVAP system and malfunctions in both the canister pump module and purge VSV, based on the EVAP pressure.

    HINT:

    *: If the engine coolant temperature is not below 35 °C (95 °F) 5 hours after the ignition switch is turned OFF, the monitor check starts 2 hours later. If it is still not below 35 °C (95 °F) 7 hours after the ignition switch is turned OFF, the monitor check starts 2.5 hours later.

  2. Purge flow monitor 

    The purge flow monitor consists of the two monitors. The 1st monitor is conducted every time and the 2nd monitor is conducted if necessary.

    • The 1st monitor

      While the engine is running and the purge Vacuum Switching Valve (VSV) is ON (open), the ECM monitors the purge flow by measuring the EVAP pressure change. If negative pressure is not created, the ECM begins the 2nd monitor.

    • The 2nd monitor

      The vent valve turned OFF (open) and the EVAP pressure is then measured. If the variation in the pressure is less than 0.5 kPa (3.75 mmHg), the ECM interprets this as the purge VSV being stuck closed, and illuminates the MIL and sets DTC P0441 (2 trip detection logic).

    Atmospheric pressure check:

    In order to ensure reliable malfunction detection, the variation between the atmospheric pressures, before and after conduction of the purge flow monitor, is measured by the ECM.

Fig 4: EVAP Purge Flow Diagram
G04067623Courtesy of © TOYOTA, LICENSE AGREEMENT TMS1002
COMPONENTS OPERATIONS

Components Operations
Canister Contains activated charcoal to absorb EVAP generated in fuel tank.
Cut-off valve Located in fuel tank. Valve floats and closes when fuel tank 100% full.
Purge Vacuum Switching Valve (VSV) Opens or closes line between canister and intake manifold. ECM uses purge VSV to control EVAP purge flow. In order to discharge EVAP absorbed by canister to intake manifold, ECM opens purge VSV. EVAP discharge volume to intake manifold controlled by purge VSV duty cycle ratio (current-carrying time) (open: ON, closed: OFF).
Refueling valve Controls EVAP pressure from fuel tank to canister. Valve consists of diaphragm, spring and restrictor (diameter: 0.08 inch). When fuel vapor and pressure inside fuel tank increase, valve opens. While EVAP purged, valve closes and restrictor prevents large amount of vacuum from affecting pressure in fuel tank. Valve opens while refueling.
Roll-over valve Located in fuel tank. Valve closes by its own weight when vehicle overturns to prevent fuel from spilling out.
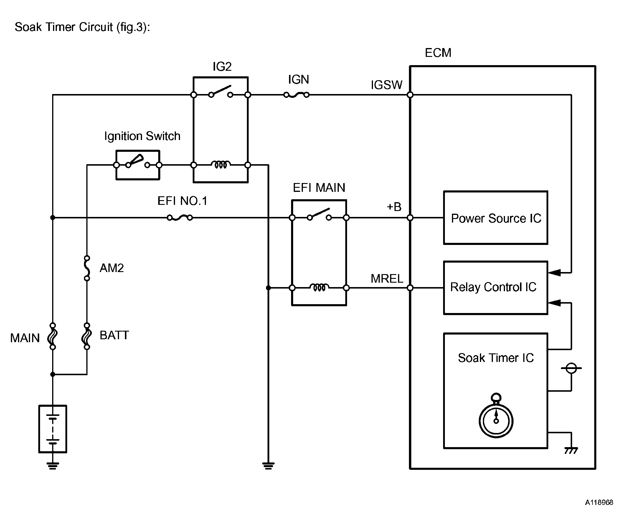
Soak timer Built into ECM. To ensure accurate EVAP monitor, measures 5 hours (+/-15 min) after ignition switch OFF. This allows fuel to cool down, stabilizing Fuel Tank Pressure (FTP). When approximately 5 hours elapsed, ECM activates.
Canister pump module Consists of (a) to (d) below. Canister pump module cannot be disassembled.
(a) Vent valve Vents and closes EVAP system. When ECM turns valve ON, EVAP system closed. When ECM turns valve OFF, EVAP system vented. Negative pressure (vacuum) created in EVAP system to check for EVAP leaks by closing purge VSV, turning vent valve ON (closed) and operating leak detection pump (refer to Fig 5).
(b) Canister pressure sensor Indicates pressure as voltage. ECM supplies regulated 5 V to canister pressure sensor, and uses feedback from sensor to monitor EVAP system pressure (refer to Fig 6).
(c) Leak detection pump Creates negative pressure (vacuum) in EVAP system for leak check.
(d) Reference orifice Has opening with 0.02 inch diameter. Vacuum produced through orifice by closing purge VSV, turning vent valve OFF and operating leak detection pump to monitor 0.02 inch leak criterion. 0.02 inch leak criterion indicates small leak of EVAP.
Fig 5: EVAP Purge Flow Diagram (Canister Pump Module)
G04067624Courtesy of © TOYOTA, LICENSE AGREEMENT TMS1002
Fig 6: Canister Pressure Sensor Specification
G04067625Courtesy of © TOYOTA, LICENSE AGREEMENT TMS1002
Fig 7: Soak Timer Circuit Diagram
G04067626Courtesy of © TOYOTA, LICENSE AGREEMENT TMS1002
Fig 8: Wiring Diagram - Soak Timer
G04067627Courtesy of © TOYOTA, LICENSE AGREEMENT TMS1002