LEMON Manuals: Even more car manuals for everyone: 1960-2025
Home >> Lexus >> 2007 >> SC 430 >> Repair and Diagnosis >> Electrical >> Body Electrical >> OEM System Circuits >> Headlight Cleaner >> Notes
April 5, 2026: LEMON Manuals is launched! Read the announcement.

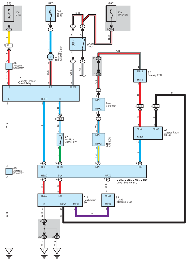
Headlight Cleaner: Notes

Fig 1: Headlight Cleaner - Circuit Diagram
G08933908Courtesy of © TOYOTA, LICENSE AGREEMENT TMS1002