LEMON Manuals: Even more car manuals for everyone: 1960-2025
Home >> Lexus >> 2008 >> LS 460 >> Repair and Diagnosis >> Brakes >> Traction Control >> Brake Control >> Electronically Controlled Brake System >> System Diagram
April 5, 2026: LEMON Manuals is launched! Read the announcement.

System Diagram

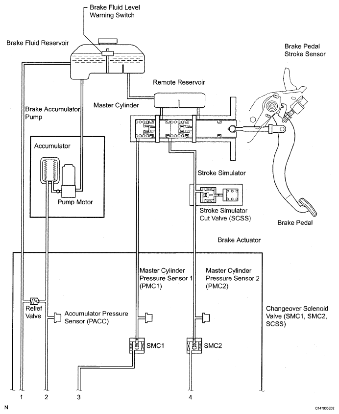
Fig 1: Electronically Controlled Brake System Diagram (1 Of 4)
G04949545Courtesy of © TOYOTA, LICENSE AGREEMENT TMS1002
Fig 2: Electronically Controlled Brake System Diagram (2 Of 4)
G04949546Courtesy of © TOYOTA, LICENSE AGREEMENT TMS1002
Fig 3: Electronically Controlled Brake System Diagram (3 Of 4)
G04949547Courtesy of © TOYOTA, LICENSE AGREEMENT TMS1002
Fig 4: Electronically Controlled Brake System Diagram (4 Of 4)
G05848161Courtesy of © TOYOTA, LICENSE AGREEMENT TMS1002
TRANSMITTING ECU REFERENCE CHART

Transmitting ECU (Transmitter) Receiving ECU Signals Communication Method
ECM Skid control ECU
  • Shift position signal
  • Accelerator pedal position
CAN communication system
Skid control ECU Yaw rate and acceleration sensor Yaw rate and acceleration request signal CAN communication system
Skid control ECU Steering angle sensor Steering angle sensor request signal CAN communication system
Skid control ECU ECM
  • Wheel speed signal
  • VSC data signal
CAN communication system
Skid control ECU Combination meter
  • ABS warning light ON signal
  • Brake warning light / Red (Malfunction) ON signal
  • Brake warning light / Yellow (Minor malfunction) ON signal
  • Slip indicator light ON signal
  • Speedometer signal
  • Brake hold standby indicator signal
  • Brake hold operated indicator signal
CAN communication system
Skid control ECU Power steering ECU Target additional torque signal CAN communication system
Power steering ECU Skid control ECU EPS cooperative control enabling signal CAN communication system
Skid control ECU Steering control ECU Target relative angle signal CAN communication system
Steering control ECU Skid control ECU
  • VGRS cooperative control enabling signal
  • VGRS relative angle (speed) signal
CAN communication system
Distance control ECU Skid control ECU Brake control request signal CAN communication system
Steering Pad Switch ECU (Brake hold switch) Skid control ECU Brake hold request signal CAN communication system