LEMON Manuals: Even more car manuals for everyone: 1960-2025
Home >> Lexus >> 2009 >> GS 450h >> Repair and Diagnosis >> Body & Frame >> Windows >> Window Defogger System (Diagnostics) >> Window Defogger System >> Rear Window Defogger System does not Operate >> Procedure
April 5, 2026: LEMON Manuals is launched! Read the announcement.

Rear Window Defogger System does not Operate: Procedure

  1. CHECK OPERATION 
    1. Check that the engine starts normally.

      OK

      Engine starts normally.

    NG → See step   10 

    OK: Go to next step 

  2. PERFORM ACTIVE TEST USING TECHSTREAM (REAR WINDOW DEFOGGER) 
    1. Using the Techstream ACTIVE TEST, generate a control command and then check that the rear window defogger operates.
      AIR CONDITIONING AMPLIFIER (A/C ECU)

      Tester Display Test Part Control Range
      Defogger Relay (Rear) Operate rear window defogger OFF / ON
      RESULT

      Result Proceed to
      Rear window defogger operates normally A
      Rear window defogger operates abnormally B

    B → See step   4 

    A: Go to next step 

  3. CHECK OPERATION OF MULTI-DISPLAY WITH NEW OR NORMALLY FUNCTIONING MULTI-DISPLAY 
    1. Temporarily replace the multi-display with a new or normally functioning one.
    2. Check that the malfunction disappears.

      OK

      Malfunction disappears.

    NG → REPLACE AIR CONDITIONING AMPLIFIER 

    OK → REPLACE MULTI-DISPLAY 

  4. INSPECT FUSE (DEFOG, AM2, LH-IG) 
    1. Remove the DEFOG fuse from the engine room No. 1 relay block.
    2. Remove the AM2 fuse from the main body ECU RH.
    3. Remove the LH-IG fuse from the main body ECU LH.
    4. Measure the resistance of the fuses.

      Standard resistance

      Below 1 Ω

    NG → REPLACE FUSE 

    OK: Go to next step 

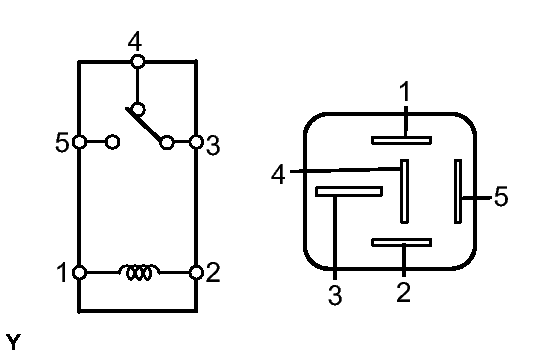
  5. INSPECT DEFOGGER RELAY (Marking: DEFOG) 
    Fig 1: Identifying Defogger Relay Connector Terminals
    GTY130540Courtesy of © TOYOTA, LICENSE AGREEMENT TMS1002
    1. Remove the defogger relay from the engine room No. 1 relay block.
    2. Measure the resistance of the relay.

      Standard resistance

      Tester Connection Specified Condition
      3 - 4 Below 1 Ω
      3 - 5 10 kΩ or higher
      3 - 4 10 kΩ or higher
      (when battery voltage is applied to terminals 1 and 2)
      3 - 5 Below 1 Ω
      (when battery voltage is applied to terminals 1 and 2)

    NG → REPLACE DEFOGGER RELAY 

    OK: Go to next step 

  6. CHECK WIRE HARNESS (DEFOGGER RELAY - ECM AND BATTERY) 
    Fig 2: Identifying Defogger Relay And A53 ECM Connector Terminals
    GTY118154Courtesy of © TOYOTA, LICENSE AGREEMENT TMS1002
    1. Remove the defogger relay from the engine room No. 1 relay block.
    2. Disconnect the A53 ECM connector.
    3. Measure the voltage of the wire harness side connectors.

      Standard voltage

      Tester Connection Condition Specified Condition
      Relay block defogger relay terminal 1 - Body ground Power switch ON (IG) 10 to 14 V
      Relay block defogger relay terminal 5 - Body ground Always 10 to 14 V
    4. Measure the resistance of the wire harness side connectors.

      Standard resistance

      Tester Connection Specified Condition
      Relay block defogger relay terminal 2 - A53-14 (RDEF) Below 1 Ω

    NG → REPAIR OR REPLACE HARNESS OR CONNECTOR 

    OK: Go to next step 

  7. CHECK WIRE HARNESS (REAR WINDOW DEFOGGER - DEFOGGER RELAY AND BODY GROUND) 
    Fig 3: Identifying Rear Window Defogger And Defogger Relay Connector Terminals
    GTY138154Courtesy of © TOYOTA, LICENSE AGREEMENT TMS1002
    1. Disconnect the U20 and V20 defogger connectors.
    2. Disconnect the defogger relay from the engine room No. 1 relay block.
    3. Measure the resistance of the wire harness side connectors.

      Standard resistance

      Tester Connection Specified Condition
      V20-1 - Relay block DEFOG relay terminal 3 Below 1 Ω
      U20-1 - Body ground Below 1 Ω
      Relay block DEFOG relay terminal 4 - Body ground Below 1 Ω
      V20-1 - Body ground 10 kΩ or higher

    NG → REPAIR OR REPLACE HARNESS OR CONNECTOR 

    OK: Go to next step 

  8. INSPECT REAR WINDOW DEFOGGER WIRE 
    1. Turn the power switch ON (IG).
    2. Turn the defogger switch ON.
    3. Check the voltage at the center of each defogger wire, as shown in the illustration.
      Fig 4: Checking Voltage At Center Of Defogger Wire
      GTY135516Courtesy of © TOYOTA, LICENSE AGREEMENT TMS1002

      Standard voltage

      Voltage Criteria
      Approx. 5 V Wire is not broken
      Approx. 10 or 0 V Wire is broken

      HINT: 

      If there is approximately 10 V, the wire may be faulty between the center of the wire and the wire end on the battery side. If there is no voltage, the wire may be faulty between the center of the wire and the wire end on the ground side.

      NOTE:

      When measuring voltage, wrap a piece of tin foil around the tip of the negative tester probe and press the foil against the wire with your finger, as shown in the illustration.

    4. Place the voltmeter's positive (+) lead against the defogger wire on the battery side.
      Fig 5: Placing Voltmeter's Positive (+) Lead Against Defogger Wire On Battery Side
      GTY120088Courtesy of © TOYOTA, LICENSE AGREEMENT TMS1002
    5. Place the voltmeter's negative (-) lead with the foil strip against the wire on the ground side.
    6. Slide the positive (+) lead from the battery side to the ground side.
    7. The point where the voltage drops from approximately 10 V to 0 V is where the defogger wire is broken.

      HINT: 

      If the defogger wire is not broken, the voltmeter should indicate 0 V at the positive (+) end of the defogger wire and gradually increase to approximately 12 V as the meter probe is moved to the other end.

    NG → REPAIR REAR WINDOW DEFOGGER WIRE 

    OK: Go to next step 

  9. CHECK OPERATION OF ECM WITH NEW OR NORMALLY FUNCTIONING ECM 
    1. Temporarily replace the ECM with a new or normally functioning one.
    2. Check that the malfunction disappears.

      OK

      Malfunction disappears.

    NG → REPLACE AIR CONDITIONING AMPLIFIER (A/C ECU) 

    OK → REPLACE ECM 

  10. GO TO SMART ACCESS SYSTEM WITH PUSH-BUTTON START. Refer to  HOW TO PROCEED WITH TROUBLESHOOTING