Pinpoint Test E: Navigation System Does Not Operate Correctly - The Display Screen Is Inoperative
Test Step
E1 CHECK THE RECORDED DTCS FROM THE NAVIGATION SYSTEM MODULE
- Use the recorded results from the navigation system module self-test.
- Are any DTCs recorded?
Result / Action to Take
Yes
For DTC B2208, Go To PINPOINT TEST I: NAVIGATION SYSTEM DOES NOT OPERATE CORRECTLY - THE AUDIO UNIT IS INOPERATIVE to diagnose the controller area network (CAN) circuits. For all other DTCs, REFER to the NAVIGATION SYSTEM MODULE DIAGNOSTIC TROUBLE CODE (DTC) INDEX .
No
GO to E2.
Test Step
E2 CHECK THE AUDIO UNIT BUTTONS
- Press the MAP, AUDIO, DEST, and MENU buttons.
- Does the display screen operate correctly?
Result / Action to Take
Yes
The system is operating correctly at this time. Concern may have been caused by SCREEN OFF selection on MENU screen.
No
GO to E3.
Test Step
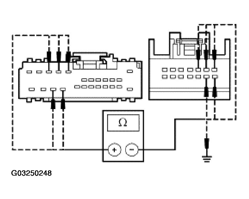
E3 CHECK THE VIDEO AND SYNCHRONIZATION CIRCUITS FOR AN OPEN AND A SHORT TO GROUND
- Key in OFF position.
- Disconnect: Audio Unit C2253c.
- Disconnect: Navigation System Module C4209.
- Measure the resistances between the navigation system module C4209 pins harness side and the audio unit C2253c pins harness side; and between the navigation system module C4209 pins harness side and ground as follows:
Navigation System Module Pin Audio Unit Pin Circuit C4209 pin 8 C2253c pin 1 1534 (BK) C4209 pin 9 C2253c pin 8 1536 (BK) C4209 pin 10 C2253c pin 3 1538 (YE/RD) C4209 pin 21 C2253c pin 2 1535 (BK) C4209 pin 22 C2253c pin 9 1537 (RD) - Are the resistances less than 5 ohms between the navigation system module and the audio unit; and are the resistances greater than 10,000 ohms between the navigation system module and ground?
Result / Action to Take
Yes
GO to E4.
No
REPAIR the circuit in question. TEST the system for normal operation.
Test Step
E4 CHECK THE VIDEO AND SYNCHRONIZATION CIRCUITS FOR A SHORT TO BATTERY
- Key in ON position.
- Measure the voltage between the navigation system module C4209 pins harness side and ground as follows:
Navigation System Module Pin Circuit C4209 pin 8 1534 (BK) C4209 pin 9 1536 (BK) C4209 pin 10 1538 (YE/RD) C4209 pin 21 1535 (BK) C4209 pin 22 1537 (RD) - Is any voltage indicated?
Result / Action to Take
Yes
REPAIR the circuit the question. REFER to AUDIO UNIT TEST the system for normal operation.
No
GO to E5.
Test Step
E5 SUBSTITUTE THE AUDIO UNIT
- Substitute a known good audio unit.
- Does the screen display appear?
Result / Action to Take
Yes
REMOVE the audio unit and SEND it to an authorized Ford audio system repair facility. REFER to AUDIO UNIT . TEST the system for normal operation.
No
REINSTALL the original audio unit. GO to E6.
Test Step
E6 CHECK FOR CORRECT NAVIGATION SYSTEM MODULE OPERATION
- Disconnect all navigation system module connectors.
- Check for:
- corrosion
- pushed-out pins
- Connect all navigation system module connectors and make sure they seat correctly.
- Operate the system and verify the concern is still present.
- Is the concern still present?
Result / Action to Take
Yes
INSTALL a new navigation system module. REFER to NAVIGATION SYSTEM MODULE . TEST the system for normal operation.
No
The system is operating correctly at this time. Concern may have been caused by a loose or corroded connector. CLEAR the DTCs. REPEAT the self-test.